Студопедия

КАТЕГОРИИ:


Архитектура-(3434)Астрономия-(809)Биология-(7483)Биотехнологии-(1457)Военное дело-(14632)Высокие технологии-(1363)География-(913)Геология-(1438)Государство-(451)Демография-(1065)Дом-(47672)Журналистика и СМИ-(912)Изобретательство-(14524)Иностранные языки-(4268)Информатика-(17799)Искусство-(1338)История-(13644)Компьютеры-(11121)Косметика-(55)Кулинария-(373)Культура-(8427)Лингвистика-(374)Литература-(1642)Маркетинг-(23702)Математика-(16968)Машиностроение-(1700)Медицина-(12668)Менеджмент-(24684)Механика-(15423)Науковедение-(506)Образование-(11852)Охрана труда-(3308)Педагогика-(5571)Полиграфия-(1312)Политика-(7869)Право-(5454)Приборостроение-(1369)Программирование-(2801)Производство-(97182)Промышленность-(8706)Психология-(18388)Религия-(3217)Связь-(10668)Сельское хозяйство-(299)Социология-(6455)Спорт-(42831)Строительство-(4793)Торговля-(5050)Транспорт-(2929)Туризм-(1568)Физика-(3942)Философия-(17015)Финансы-(26596)Химия-(22929)Экология-(12095)Экономика-(9961)Электроника-(8441)Электротехника-(4623)Энергетика-(12629)Юриспруденция-(1492)Ядерная техника-(1748)

Частина 4: Використання магнітних підсилювачів

Основне призначення - управління силовим електроприводом (поширені в будівельній техніці),також застосовувалися в побутових стабілізаторах змінного струму, в регуляторах освітлення кіноконцертних залів а також в ланцюгах управління тепловоза.
Як і раніше, магнітні підсилювачі використовуються в системах, що вимірюють постійні струми від тензодатчиків. Гібридні схеми, що поєднують в собі мініатюрний магнітний підсилювач з напівпровідниковим, легко вирішують проблему дрейфу нуля і володіють високою точністю.
Магнітний підсилювач дозволяє безконтактно вимірювати постійні струми в лініях електропередач.

Одним з варіантів створення перетворювачів синусоїдної напруги в імпульси струму є використання магнітних однотактних підсилювачів (керованих дроселів) у режимі вимушеного намагнічування. В таких дроселях імпульси струму завжди мають прямокутну форму, а форма імпульсів напруги на навантаженні залежить від властивостей останнього. Звичайний керований дросель у режимі вимушеного намагнічування дозволяє отримати імпульси напруги трикутної форми на ємності (рис.3.1, а), увімкненій в ланцюг робочої обмотки.

Формування таких імпульсів напруги на ємності виникає за умови, якщо незначний сигнал управління Іу викликає насичення одного з осердь. Це призводить до того, що конденсатор С буде періодично перезаряджатись струмом з постійною амплітудою (рис. 3.1, б). З урахуванням цієї обставини напруга на конденсаторі на протязі одного півперіоду може бути визначена за формулою:

де п - порядковий номер півперіоду; Uc0 - напруга на конденсаторі на
початку півперіоду (в момент зміни напрямку струму ip).
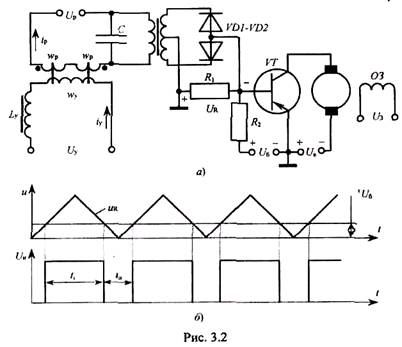
На базі такого формувача імпульсів напруги трикутної форми можна побудувати, широтно-імпульсний модулятор (ШІМ), схема якого зображена на рис. 3.2, а.
Напруга на конденсаторі Uc випрямляється двопівперіодним випрямлячем і подається у вигляді імпульсів напруги UR трикутної форми подвоєної частоти в ланцюг база - колектор транзистора VT. Ця напруга намагається відкрити транзистор. На протязі відрізку часу ti, коли Uб < UR транзистор відкритий (рис. 3.2, б) і через якір двигуна під дією напруги UR буде протікати відповідний струм.

У відповідності до діаграми (рис. 3.2, б) напруга UR в інтервалі
0< ωt <π/2 дорівнює:
UR = kIу t
Тоді за умови Uб < UR (UR – амплітуда імпульсу напруги) тривалість імпульсу напруги, що буде прикладена до якоря двигуна,

Отже тривалістю імпульсу напруги ti на навантаженні можна керувати, змінюючи струм управління керованого дроселя або напругу Uб. Cереднє значення напруги на опорі навантаження R дорівнює:

<== предыдущая лекция | следующая лекция ==>
Частина 3 : Реверсивні підсилювачі | ЛЕКЦІЯ 3. Основи структурної політики у промисловості
Поделиться с друзьями:


Дата добавления: 2014-01-11; Просмотров: 345; Нарушение авторских прав?; Мы поможем в написании вашей работы!


Нам важно ваше мнение! Был ли полезен опубликованный материал? Да | Нет



studopedia.su - Студопедия (2013 - 2025) год. Все материалы представленные на сайте исключительно с целью ознакомления читателями и не преследуют коммерческих целей или нарушение авторских прав! Последнее добавление




Генерация страницы за: 0.012 сек.