Студопедия

КАТЕГОРИИ:


Архитектура-(3434)Астрономия-(809)Биология-(7483)Биотехнологии-(1457)Военное дело-(14632)Высокие технологии-(1363)География-(913)Геология-(1438)Государство-(451)Демография-(1065)Дом-(47672)Журналистика и СМИ-(912)Изобретательство-(14524)Иностранные языки-(4268)Информатика-(17799)Искусство-(1338)История-(13644)Компьютеры-(11121)Косметика-(55)Кулинария-(373)Культура-(8427)Лингвистика-(374)Литература-(1642)Маркетинг-(23702)Математика-(16968)Машиностроение-(1700)Медицина-(12668)Менеджмент-(24684)Механика-(15423)Науковедение-(506)Образование-(11852)Охрана труда-(3308)Педагогика-(5571)Полиграфия-(1312)Политика-(7869)Право-(5454)Приборостроение-(1369)Программирование-(2801)Производство-(97182)Промышленность-(8706)Психология-(18388)Религия-(3217)Связь-(10668)Сельское хозяйство-(299)Социология-(6455)Спорт-(42831)Строительство-(4793)Торговля-(5050)Транспорт-(2929)Туризм-(1568)Физика-(3942)Философия-(17015)Финансы-(26596)Химия-(22929)Экология-(12095)Экономика-(9961)Электроника-(8441)Электротехника-(4623)Энергетика-(12629)Юриспруденция-(1492)Ядерная техника-(1748)

Позиционирование исполнительных механизмов в промежуточном положении с длительной выдержкой под нагрузкой

Задачи сохранения заданного положения исполнительного механизма под нагрузкой в течение длитель­ного промежутка времени решаются не только для обеспечения требований техпроцесса, но и для выполне­ния приводом условий безопасной работы обслуживающего персонала. Так, например, резкое падение дав­ления в напорной линии, обесточивание электропривода насоса или иные внезапные отказы оборудования не должны приводить к различного рода аварийным ситуациям: падению поднятого груза, ослаблению зажима обрабатываемых деталей и пр.

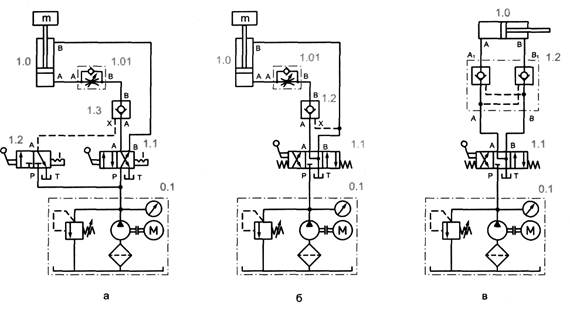
Для длительного удержания нагрузки в заданной точке позиционирования полости гидродвигателей долж­ны запираться абсолютно герметично, без перетечек или утечек рабочей жидкости. С этой целью в гидропри­водах применяют гидроаппаратуру клапанного типа — либо распределители (рис. 9.6, а), либо гидрозамки (рис. 9.6, б).

 

Рис. 9.6. Позиционирование гидроцилиндров одностороннего действия в промежуточном положении

 

Управление выдвижением и втягиванием выходного звена плунжерного гидроцилиндра 1.0 (рис. 9.6, а) осуществляется распределителем 1.1, а останов выходного звена в любом промежуточном положении производится переключением распределителей 1.2. Поскольку распределитель 1.2 имеет клапанную конструкцию, то гидроцилиндр может находиться в заданном положении под нагрузкой сколь угодно долго.

Позиционирование (выдвижение и останов в требуемой позиции) штока гидроцилиндра одностороннего действия 1.0 (см. рис. 9.6, б) осуществляется 3/2-распределителем 1.1. Фиксация штока в заданном положе­нии обеспечивается гидрозамком 1.3. Втягивание штока осуществляется в том случае, если распределитель 1.1 находится в своем нормальном положении, а распределитель 1.2 переключен, т.е. подает управляющий сигнал на открытие гидрозамка 1.3. Длительное удержание гидроцилиндров двустороннего действия в тре­буемой позиции также осуществляется при помощи гидрозамков (рис. 9.7).

 

Рис. 9.7. Позиционирование гидроцилиндров двустороннего действия в промежуточном положении

Если нагрузка воздействует на гидроцилиндр постоянно в одном направлении, то в приводе можно ис­пользовать односторонний гидрозамок (рис. 9.7, а, б), если же нагрузка имеет знакопеременный характер, то в приводе применяют гидрозамок двустороннего действия (рис. 9.6, в):

• выдвижение штока цилиндра 1.0 осуществляется при переключении 4/2-распределителя 1.1 в левую по­зицию (рис. 9.7, а). При этом жидкость через гидрозамок 1.3 подается в поршневую полость цилиндра, в то время как из штоковой вытесняется на слив. Останов штока цилиндра в требуемой точке происходит при возврате распределителя 1.1 в исходное положение: жидкость под давлением подается в штоковую полость цилиндра 1.0, в то время как поршневая оказывается запертой гидрозамком 1.3. В таком поло­жении гидроцилиндр 1.0, находящийся под действием внешней нагрузки и давления штоковой полости, будет удерживаться до тех пор, пока не будет подана команда на разблокирование гидрозамка 1.3 по­средством 3/2-распределителя 1.2;

• позиционирование гидроцилиндра 1.0 осуществляется 4/3-распределителем 1.1, выполненным по гид­росхеме 34, переключение которого в нейтральную позицию обеспечивает надежное запирание гидро­замка 1.2, так как каналы А и X последнего сообщаются со сливом (рис. 9.5, б);

• для фиксации штока гидроцилиндра 1.0, испытывающего знакопеременные нагрузки, в любом положе­нии применен двусторонний гидрозамок 1.2 (рис. 9.5, в). Позиционирование гидроцилиндра 1.0 и управ­ление гидрозамком 1.2 осуществляется 4/3-распределителем 1.1, выполненным по гидросхеме 34.

<== предыдущая лекция | следующая лекция ==>
Приращение наследственных долей | Гидрозамки
Поделиться с друзьями:


Дата добавления: 2014-01-13; Просмотров: 2794; Нарушение авторских прав?; Мы поможем в написании вашей работы!


Нам важно ваше мнение! Был ли полезен опубликованный материал? Да | Нет



studopedia.su - Студопедия (2013 - 2025) год. Все материалы представленные на сайте исключительно с целью ознакомления читателями и не преследуют коммерческих целей или нарушение авторских прав! Последнее добавление




Генерация страницы за: 0.009 сек.