Студопедия

КАТЕГОРИИ:


Архитектура-(3434)Астрономия-(809)Биология-(7483)Биотехнологии-(1457)Военное дело-(14632)Высокие технологии-(1363)География-(913)Геология-(1438)Государство-(451)Демография-(1065)Дом-(47672)Журналистика и СМИ-(912)Изобретательство-(14524)Иностранные языки-(4268)Информатика-(17799)Искусство-(1338)История-(13644)Компьютеры-(11121)Косметика-(55)Кулинария-(373)Культура-(8427)Лингвистика-(374)Литература-(1642)Маркетинг-(23702)Математика-(16968)Машиностроение-(1700)Медицина-(12668)Менеджмент-(24684)Механика-(15423)Науковедение-(506)Образование-(11852)Охрана труда-(3308)Педагогика-(5571)Полиграфия-(1312)Политика-(7869)Право-(5454)Приборостроение-(1369)Программирование-(2801)Производство-(97182)Промышленность-(8706)Психология-(18388)Религия-(3217)Связь-(10668)Сельское хозяйство-(299)Социология-(6455)Спорт-(42831)Строительство-(4793)Торговля-(5050)Транспорт-(2929)Туризм-(1568)Физика-(3942)Философия-(17015)Финансы-(26596)Химия-(22929)Экология-(12095)Экономика-(9961)Электроника-(8441)Электротехника-(4623)Энергетика-(12629)Юриспруденция-(1492)Ядерная техника-(1748)

Земля и масса

 

Другими важными понятиями ЭМС являются понятия: земля и масса. С понятием "заземление" инженеры, работающие с сильноточными устройствами, связывают, как правило, вопросы техники безопасности и грозозащиты, например, устранение не­допустимо высоких напряжений прикосновения. Инженеры же, работающие в области электроники, - скорее электромагнитную совместимость их схем, например устранение контуров заземле­ния, влияние частоты 50 Гц, обращение с экранами кабелей и т. д.

Следует строго различать два понятия - защитное заземление (защитный провод) для защиты людей, животных и т. д. и массу, систему опорного потенциала, электрических контуров (это справедливо как для сильноточных, так и для слаботочных цепей). Земля и масса, как правило, в одном месте гальванически связаны друг с другом, но между ними существует большое различие: провода заземления проводят ток только в аварийной ситуации, нулевые провода - в нормальной рабочей ситуации и часто представляют общий обратный провод нескольких сигнальных контуров, ведущий к источнику. Это различие существенно и характеризуется следующими понятиями:

Земля Масса
Защитный провод Нейтральный провод
Заземление Масса схемы
Защитное заземление Нулевая точка
Нулевой провод заземления Сигнальная масса
Провод заземленной системы опорного потенциала Измерительная земля  
Заземленный корпус Нулевое напряжение (0 В)

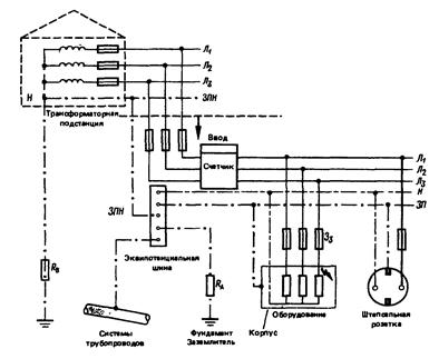
Понятие «земля» поясняет рисунок 6.3.

В нормальном режиме по нейтральному проводу Н протекает обратный ток электроприемников и его потенциал вследствие падения напряжения на его сопротивлении отличается от потенциала земли (за исключением эквипотенциальной шины, где он равен потенциалу земли). Защитный провод ЗП в нормальном режиме тока не проводит и его потенциал равен потенциалу земли. Поскольку корпус оборудования присоединен к защитному проводу ЗП, то и его потенциал также равен потенциалу земли и не создает угрозы для людей и животных.

При замыкании одного из фазных проводов (на рисунке 6.3 провода Л3) на корпус оборудования в фазном проводе возникает большой ток короткого замыкания и оборудование отключается предвключенным защитным автоматом Зз.

Под массой в схемотехнике понимают общую систему опорного потенциала, по отношению к которой измеряются узловые напряжения цепи (шина, провод опорного потенциала, корпус, нулевая точка). В простой цепи это просто обратный провод, в электронной схеме - общий обратный провод для всех электрических контуров (рисунок 6.4,а,б).Масса может, но не должна иметь потенциал земли. Однако, как правило, она в одном месте непременно соединена с защитным проводом и тем самым заземлена. Масса выполняет те же функции, что и нейтральный провод. Прежде всего, на работу схемы не оказывает влияния заземление массы. Однако если занимающая достаточно обширное пространство масса заземлена в нескольких местах, возникает контур заземления (см. рисунок 6.2). Тогда при различных потенциалах точек заземления могут протекать уравнительные токи, а на полных сопротивлениях массы возникать падения напряжения, которые накладываются на напряжения, действующие вдоль отдельных контуров цепи и являются противофазными помехами. При высоких частотах это даже не требует гальванического заземления, так как при наличии печатных плат с навесным монтажом и плоской массой контуры заземления могут образовываться благодаря их емкостям относительно массы.

Рисунок 6.3 - Заземление в низковольтной сети:

Л1, Л2, Л3 – фазные провода сети; ЗПН – защитный провод нейтрали; ЗП – защитный провод; Н – нейтральный провод; Зз – защитный автомат; RА, RВ – сопротивление заземлителя потребителя и подстанции

Понятие «масса» поясняет рисунок 6.4.

 

 

 

Рисунок 6.4 - К понятию «масса»

<== предыдущая лекция | следующая лекция ==>
Противофазные и синфазные помехи | Способы описания и основные параметры помех
Поделиться с друзьями:


Дата добавления: 2014-01-13; Просмотров: 712; Нарушение авторских прав?; Мы поможем в написании вашей работы!


Нам важно ваше мнение! Был ли полезен опубликованный материал? Да | Нет



studopedia.su - Студопедия (2013 - 2025) год. Все материалы представленные на сайте исключительно с целью ознакомления читателями и не преследуют коммерческих целей или нарушение авторских прав! Последнее добавление




Генерация страницы за: 0.011 сек.