Студопедия

КАТЕГОРИИ:


Архитектура-(3434)Астрономия-(809)Биология-(7483)Биотехнологии-(1457)Военное дело-(14632)Высокие технологии-(1363)География-(913)Геология-(1438)Государство-(451)Демография-(1065)Дом-(47672)Журналистика и СМИ-(912)Изобретательство-(14524)Иностранные языки-(4268)Информатика-(17799)Искусство-(1338)История-(13644)Компьютеры-(11121)Косметика-(55)Кулинария-(373)Культура-(8427)Лингвистика-(374)Литература-(1642)Маркетинг-(23702)Математика-(16968)Машиностроение-(1700)Медицина-(12668)Менеджмент-(24684)Механика-(15423)Науковедение-(506)Образование-(11852)Охрана труда-(3308)Педагогика-(5571)Полиграфия-(1312)Политика-(7869)Право-(5454)Приборостроение-(1369)Программирование-(2801)Производство-(97182)Промышленность-(8706)Психология-(18388)Религия-(3217)Связь-(10668)Сельское хозяйство-(299)Социология-(6455)Спорт-(42831)Строительство-(4793)Торговля-(5050)Транспорт-(2929)Туризм-(1568)Физика-(3942)Философия-(17015)Финансы-(26596)Химия-(22929)Экология-(12095)Экономика-(9961)Электроника-(8441)Электротехника-(4623)Энергетика-(12629)Юриспруденция-(1492)Ядерная техника-(1748)

Экспериментальная установка




 
 

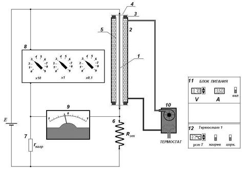
Схема установки представлена на рисунке ниже:

Проволока 1 натянута между упорами 3-4 внутри трубки 2. Трубка имеет двойные стенки, между которыми циркулирует вода с заданной температурой. Температура стенок трубки поддерживается термостатом 10, который управляется с пульта 12. Нить нагревается электрическим током, ее температура определяется по изменению электрического сопротивления. Нить 1 включена в схему измерительного моста Уитстона, состоящего из магазина сопротивлений 8, гальванометра 9, нагрузочного 7 и эталонного сопротивлений 6. Параметры моста подобраны таким образом, что при балансе моста сопротивление магазина сопротивлений в 10 раз больше сопротивления нити. Вся схема подключена к источнику питания Е, параметры которого задаются с пульта 11.

Технические характеристики установки:

- диаметр проволоки (1) 0,1 мм;

- внутренний диаметр трубки (5) 8 мм;

- длина проволоки (1) 0,5 м;

- материал проволоки вольфрам;

- коэффициент температурного сопротивления

- величина 3,5 Ом;

- величина 35 Ом.


ЗАДАНИЕ

1. Запустите работу.

2. Снимите при комнатной температуре зависимость сопротивления нити от протекающего через установку тока . Провести измерения для 4¸5 минимальных значений напряжения.

Результаты измерений занести в таблицу №1:

Физ. величина TR U I R
Ед. измерений Номер опыта К В А Ом
         
         
         
         
         

 

Постройте график зависимости . Продлите график до пересечения с осью ординат, для определения значения сопротивления нити при . Запишите определенное значение - сопротивление проволоки при комнатной температуре.

3. Нажать кнопки «Нагрев» и «Цирк». Для различных температур стенок трубки (20°, 40°, 60°, 80°) проведите измерения зависимости сопротивления нити от протекающего через установку тока при различных значениях напряжения, от минимального до максимального, увеличивая напряжение с шагом 2¸3 вольта. Записывайте в таблицу значения установленного напряжения , протекающего тока , сопротивления проволоки .

4. Для каждого набора значений предыдущего упражнения рассчитать поток тепла, переносимый воздухом с проволоки:

[2]

и температуру поверхности проволоки: [3]

Используя результаты вычислений по формулам [2] и [3] рассчитать по формуле [1] среднеинтегральные коэффициенты теплопроводности ,

где - среднеарифметическая температура.

5. Постройте график зависимости . Сравните полученные значения с табличными.

 

Результаты измерений и вычислений занести в таблицу №2:

Физ. величина TR U I R Q Tr Tср c
Ед. измерений Номер опыта о С В А Ом Вт К К
                 
                 
                 
                 

 

 


Работа № 18 Определение теплопроводности твердого тела (пластина)

Цель работы: определение коэффициента теплопроводности твердых тел методом сравнения с теплопроводностью эталонного материала.

Количество теплоты , протекающее за единицу времени через однородную перегородку толщиной и площадью при разности температур , определяется формулой

[1]

где - коэффициент теплопроводности, характеризующий свойства среды.

Значение коэффициента теплопроводности может быть определено непосредственно из формулы [1], если измерить на опыте величины , , и . Однако точное определение практически невозможно, поэтому в настоящей работе производится сравнение теплопроводности исследуемого материала с теплопроводностью некоторого другого эталонного материала с хорошо известным значением коэффициента . При этом можно избежать измерения . Суть метода следующая. Две пластинки, изготовленные из материалов с коэффициентами теплопроводности и , зажимаются между стенками, температуры которых равны и и поддерживаются постоянными во время опыта. Если толщины пластинок ( и ) достаточно малы по сравнению с наименьшим линейным размером их поверхности, то можно пренебречь потерей тепла через боковые поверхности. Тогда можно считать, что тепловой поток протекает только от горячей стенки к холодной через пластины. В этом случае

и [2]

Из [2] получаем окончательно [3]

где и - перепады температур на пластинках.

Зная теплопроводность материала одной из пластинок, используя формулу [3] легко определить на опыте теплопроводность другой пластинки. Необходимо помнить о том, что формула [3] получается в предположении сохранения теплового потока неизменным через обе пластинки, что оправдано при толщине, очень малой по сравнению с радиусом пластинки, и при теплоизоляции боковых поверхностей пластинок.

 




Поделиться с друзьями:


Дата добавления: 2014-11-16; Просмотров: 446; Нарушение авторских прав?; Мы поможем в написании вашей работы!


Нам важно ваше мнение! Был ли полезен опубликованный материал? Да | Нет



studopedia.su - Студопедия (2013 - 2026) год. Все материалы представленные на сайте исключительно с целью ознакомления читателями и не преследуют коммерческих целей или нарушение авторских прав! Последнее добавление




Генерация страницы за: 0.009 сек.