Студопедия

КАТЕГОРИИ:


Архитектура-(3434)Астрономия-(809)Биология-(7483)Биотехнологии-(1457)Военное дело-(14632)Высокие технологии-(1363)География-(913)Геология-(1438)Государство-(451)Демография-(1065)Дом-(47672)Журналистика и СМИ-(912)Изобретательство-(14524)Иностранные языки-(4268)Информатика-(17799)Искусство-(1338)История-(13644)Компьютеры-(11121)Косметика-(55)Кулинария-(373)Культура-(8427)Лингвистика-(374)Литература-(1642)Маркетинг-(23702)Математика-(16968)Машиностроение-(1700)Медицина-(12668)Менеджмент-(24684)Механика-(15423)Науковедение-(506)Образование-(11852)Охрана труда-(3308)Педагогика-(5571)Полиграфия-(1312)Политика-(7869)Право-(5454)Приборостроение-(1369)Программирование-(2801)Производство-(97182)Промышленность-(8706)Психология-(18388)Религия-(3217)Связь-(10668)Сельское хозяйство-(299)Социология-(6455)Спорт-(42831)Строительство-(4793)Торговля-(5050)Транспорт-(2929)Туризм-(1568)Физика-(3942)Философия-(17015)Финансы-(26596)Химия-(22929)Экология-(12095)Экономика-(9961)Электроника-(8441)Электротехника-(4623)Энергетика-(12629)Юриспруденция-(1492)Ядерная техника-(1748)

Тепловые конденсационные электрические станции 2 страница




электроэнергию в систему. В техническом отношении такой проект удачен, но дорогостоящ, так как требуется большая установленная мощность электрических машин.

Также удачно ПЭС может сочетаться с речной ГЭС, имеющей водохранилище. При совместной работе ГЭС увеличивает мощность при спаде мощности ПЭС и ее остановке; в то время как ПЭС работает с достаточно большой мощностью, ГЭС запасает воду в водохранилище. Таким образом, можно уменьшить как суточную, так и сезонную неравномерность работы ПЭС.

ПЭС работают в условиях быстрого изменения напора, поэтому их турбины должны иметь высокие КПД при переменных напорах. В настоящее время создана достаточно совершенная и компактная горизонтальная турби­на двойного действия. Электрический генератор и часть деталей турбины заключены в водонепроницаемую капсулу и весь гидроагрегат погружен в воду.

7. АТОМНЫЕ ЭЛЕКТРИЧЕСКИЕ СТАНЦИИ

Первая в мире АЭС была введена в эксплуатацию в г. Обнинске (СССР) 27 июня 1954 г., о чем сообщило Московское радио. Затем сообщение об успешно завершенных работах по созданию первой промышленной электростанции на атомной энергии было передано зарубежными информационными агентствами, прокомментировано радио и прессой, воспринято как сенсация.

На АЭС энергия, получаемая в результате деления я ер урана на осколки, превращается в тепловую энергию пара или газа, затем в электрическую энергию, т. е. в энергию движения электронов в проводнике. Деление ядер урана происходит при бомбардировке их нейтронами, в результате чего получаются осколки ядер, обычно неодинаковые по массе, нейтроны и другие продукты деления, которые разлетаются в разные стороны с огромными скоростями и имеют, следовательно, большие кинетические энергии. Получаемая при делении ядер энергия почти полностью превращается в теплоту. Установка, в которой происходит управляемая цепная ядерная реакция деления, называется ядерным реактором.

Обычные ТЭС принципиально отличаются от АЭС только тем, что рабочее тело на них получает теплоту в парогенераторах при сжигании органического топлива (на АЭС—в ядерных реакторах). Для подогревания воды и превращения ее в пар в ТЭС используется теплота, получаемая при сжигании угля, а в АЭС — теплота, получаемая с помощью управляемой ядерной реакции деления.

Основной элемент станции—ядерный реактор—состоит из активной зоны, отражателя, системы охлаждения, системы управления, регулирования и контроля, корпуса и биологической защиты.

В рабочие каналы активной зоны помещают ядерное топливо в виде урановых или плутониевых стержней, покрытых герметичной металлической оболочкой. В этих стержнях и происходит ядерная реакция, сопровождаемая выделением большого количества тепловой энергии. Поэтому стержни с ядерным топливом называют тепловыделяющими элементами или сокращенно твэлами. Количество твэлов в активной зоне доходит до не скольких

 

 

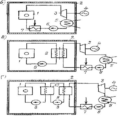
Рис.7.1. Общий вид и схемы работы АЭС:

а – общий вид атомной электростанции: 1 – хранилища топлива;

2 – реакторные здания; 3 – машинный зал; 4 – электрическая подстанция;

5 – хранилище жидких отходов; б, в, г – схемы работы одно-,

двух-, трехконтурных АЭС; 1 – реактор с первичной биологической защитой; 2 – вторичная биологическая защита; 3 – турбина;

4 – электрический генератор; 5 – конденсатор или газоохладитель; 6 – насос или компрессор; 7 – регенаритивный теплообменник; 8 – циркуляционный насос; 9 – парогенератор; 10 – промежуточный теплообменник

 

В активную зону помещают замедлитель нейтронов, через нее также проходит теплоноситель, под которым понимают вещество, служащее для отвода теплоты. В качестве теплоносителя используется обычная вода, тяжелая вода, водяной пар, жидкие металлы, некоторые инертные газы (углекислый газ, гелий). Теплоноситель с помощью принудительной циркуляции омывает в рабочих каналах поверхности твэлов, нагревается и уносит теплоту для дальнейшего использования. Активная зона окружена отражателем, который возвращает в нее вылетающие нейтроны.

Мощность энергетического реактора определяется возможностями быстрого отвода теплоты из активной зоны. Основная часть энергии, выделяющейся при ядерной реакции в твэлах, идет на нагревание ядерного топлива, а небольшая часть—на нагревание замедлителя. Поскольку отвод теплоты происходит за счет конвективного теплообмена, то для повышения его интенсивности следует увеличивать скорость движения теплоносителя. Так, скорость движения воды в активной зоне составляет примерно 3—7 м/с, а скорость газов 30—80 м/с.

Управление реактором производится с помощью специальных стержней, поглощающих нейтроны. Стержни вводятся в активную зону и изменяют поток нейтронов, а следовательно, и интенсивность ядерной реакции.

Теплота, выделяемая в реакторе, может передаваться рабочему телу теплового двигателя (турбины) по одно­контурной (рис. 7.1, б), двухконтурной (рис. 7.1, в) и трехконтурной (рис. 7.1, г) схемам.

Каждый контур представляет собой замкнутую систему. Многоконтурная схема обеспечивает радиационную безопасность и создает удобства для обслуживания оборудования. Выбор числа контуров определяется в зависимости от типа реактора и свойств теплоносителя, характеризующих его пригодность для использования в ка­честве рабочего тела в турбине.

При работе АЭС по двухконтурной схеме нагретый в реакторе теплоноситель отдает теплоту рабочему телу в парогенераторе. Если в качестве теплоносителя используется вода, то она охлаждается в парогенераторе на 15—40°С. Теплоносители в виде жидкостей и газов охлажда­ются в парогенераторах значительнее, иногда на несколько сотен градусов.

Первый контур радиоактивен и поэтому целиком наводится внутри биологической защиты. Во втором контуре рабочее тело—вода и пар—нигде не соприкасается: радиоактивным теплоносителем первого контура, поэтому с ним можно обращаться так же, как и на обычных ГЭС.

 

Рис. 7.2. Схема первой АЭС:

1 – графитовый замедлитель; 2 – стержни реактора; 3 – кольцевой коллектор; 4 – подогреватель; 5 – парогенератор; 6 – пароперегреватель;

7 – турбина; 8 – конденсатор; 9 – насос второго контура;

10 – компенсатор; 11 – насос первого контура; 12 – стальной кожух;

13 – графитовый отражатель; 14 – бетонная защита

 

В качестве теплоносителя на первой АЭС используется вода (рис. 7.2). Чтобы в парогенераторе вода первого контура нагревала воду второго контура, превращала ее в пар и при этом не испарялась, в этом контуре используется повышенное давление, так как при этом температура кипения воды также повышается. С увеличением давления температура кипения воды изменяется следующим образом: при р = 101,3 кПа значение Ткип = 100°С, 1 при р = 1013 кПа значение Ткип = 180°С. В графитовый замедлитель помещены подвижные кадмиевые стержни-поглотители, которые автоматически регулируют процесс распада путем большего или меньшего погружения. В теплообменнике используется противоток, что дает возможность нагревать рабочее тело второго контура до 260°С и охлаждать воду первого контура до 130°С.

Биологическая защита выполняет функции изоляции реактора от окру­жающего пространства, т. е. от проникновения за пределы реактора мощных потоков нейтронов, α-, β-, γ-лучей и осколков деления. Защита реактора выполняется в виде толстого слоя (до нескольких метров) бетона с внутрен­ними каналами, по которым циркулирует вода или воздух для отвода теплоты. Количество этой теплоты равно 3—5% от всей выделенной в реакторе энергии. Из-за относительно низкой температуры оно в дальнейшем не используется.

Защита должна ограничивать уровни излучений до значений, не превышающих допустимых доз как при работе реактора, так и при его останове.

Биологическая защита, в первую очередь, предназначается для создания безопасных условий работы обслуживающего персонала. Поэтому все излучающие устройства (первый контур) помещаются внутри защитной оболочки.

 

ВОСПРОИЗВОДСТВО ЯДЕРНОГО ГОРЮЧЕГО

 

Цепную реакцию деления ядер можно получить с помощью изотопа урана 235U. В природе встречаются два вида изотопа урана— 235U и 238U в существенно неодинаковом количестве. Запасы 238U составляют 99,3% от общих запасов урана, запасы 235U—всего лишь 0,7%.

Ядро 235U чрезвычайно неустойчиво и делится при попадании в него нейтронов любых энергий. Ядро 238U ус­тойчиво и делится только при попадании быстрых нейтронов (обладающих большой энергией). Выделение нейтронов при делении 238U невелико, и вызвать цепную реакцию этого изотопа урана невозможно.

Вероятность захвата нейтронов ядрами в значитель­ной степени зависит от скорости нейтронов. По аналогии с определением вероятности попадания в сечение выде­ленной фигуры, которая возрастает с увеличением пло­щади сечения, вероятность захвата ядром нейтрона характеризуется сечением захвата. Непосредственно в момент деления ядер урана скорость нейтронов примерно равна 20000 км/с, при этом сечение захвата нейтронов ядрами 235U мало. Поэтому нейтроны необходимо замед­лить, пропустив их через вещество из легких элементов, не поглощающих нейтроны: воду, тяжелую воду, графит, бериллий.

При скорости нейтронов —u=30 км/с наступает резонансный захват нейтронов ядрами урана 238U, которые образуют плутоний 239Рu, сходный по ядерным характеристикам с ураном 235U. Дальнейшее снижение скорости нейтронов вызывает уменьшение сечения захвата ядрами 238U и увеличение его ядрами 235U. Нейтроны, имеющие скорости около 2 км/с, называются тепловыми. Сечение захвата тепловых нейтронов ядрами 235U в 20 000 раз больше, чем ядер 238U. Тепловые нейтроны могут вызывать цепную реакцию у природного (необогащенного) урана.

При делении одного ядра урана выделяется 200 МэВ энергии, причем

 

1 эВ—это энергия, которую получает частица с зарядом, равным заряду электрона при прохождении разности потенциалов в 1 В: 1эВ=1е*1В*1.6-10-12 эрг=4,45-10-26 кВт-ч; 1 эВ - основная единица измерения энергии в ядерной и атомной физике.

В 1 г урана содержится 2,6-1021 ядер, при делении которых можно получить 23,2 МВт-ч энергии. При сжигании 1 г угля получается всего 7—8 Вт-ч энергии.

При захвате нейтронов ядрами 238U и 232Th образуются плутоний 239Pu и уран 233U, способные создавать цепные реакции деления и, следовательно, рассматриваемые как ядерное топливо. Такое ядерное топливо получают в специальных реакторах-размножителях.

В ядерной физике «размножителем» называют реактор, который на 1 атом сожженного топлива производит свыше одного расщепляющегося атома. Изотопы 232Th и 238U называют воспроизводящими. Деление одного ядра 235U в среднем сопровождается выделением 2,5 нейтрона, из которых один нейтрон необходим для поддержания цепной реакции, а оставшиеся 1,5 нейтрона ис­пользуются для поглощения неделящимися ядрами.

Урановый цикл размножения на быстрых нейтронах показан на рис. 7.3. В СССР в 1973 г. в г. Шевченко начала работать первая в мире промышленная АЭС на быстрых нейтронах.

Рис. 7.3. Урановый цикл размножения на быстрых нейтронах

 

8. ПЕРСПЕКТИВЫ АТОМНЫХ ЭЛЕКТРОСТАНЦИЙ

 

Доля атомной энергетики в производстве электроэнергии в перспективе будет возрастать. Мнения ведущих специалистов в различных странах сильно расходятся в отношении количественной оценки перспектив развития атомной энергетики.

Реакторы, работающие на медленных нейтронах: водо-водяные, кипящие водяные, газографитовые, уран-графитовые, тяжеловодные и др., не позволяют наиболее эффективно использовать ядерное горючее. Реакторы на быстрых нейтронах обладают возможностью вос­производства ядерного горючего с коэффициентом воспроизводства, достигшим 1,4 и выше, и временем удвоения ядерного горючего менее 10 лет. Но все же это время пока велико. Требуется 8—10 лет, чтобы получить плутоний, необходимый для построения аналогичного реактора на быстрых нейтронах.

Один из важных вопросов ядерной энергетики состоит в выборе природного или обогащенного урана. В СССР применяется обогащенный уран, так как это позволяет лучше использовать ядерное горючее — более полно его выжигать — и осуществлять более широкий выбор конструкционных материалов, замедлителей нейтронов и теплоносителей.

Назовем основные преимущества атомной энергетики:

1) АЭС почти не зависят от месторасположения источников сырья вследствие компактности ядерного топлива и легкой его транспортировки. Однако для охлаждения АЭС необходим мощный источник воды (морской или пресной);

2) сооружение мощных энергетических блоков имеет благоприятные перспективы, так как один реактор может дать электрическую мощность около 2 ГВт;

3) малый расход горючего не требует загрузки транспорта;

4) АЭС практически не загрязняют окружающую среду.

 

НАДЕЖНОСТЬ АЭС

 

В связи с широким строительством АЭС возникают естественные вопросы безопасности их работы и возможных вредных влияний на человека и, в первую очередь, влияний радиоактивных излучений. Радиоактивное излучение опасно для людей, в больших дозах оно может вызвать заболевание и даже смерть.

Воздействие радиоактивного излучения на живые ор­ганизмы в настоящее время достаточно хорошо изучено (табл. 8.1). Исследованиями установлено, что последствия ионизирующего излучения мощными дозами в течение относительно короткого времени более ощутимы, чем при «хроническом» облучении небольшими дозами в течение длительного времени. Ионизирующее облучение человека оказывает соматическое (от греческого слова, означающего «тело») и генетическое действия. Длительное хроническое облучение может повысить статистическую вероятность заболевания раком и другими болезнями.

Действию ионизирующего излучения, так называемого естественного радиационного фона, подвергается каждый живой организм в течение жизни. Источники, создающие естественный радиационный фон, разделяются на внешние и внутренние. Внешние—это источники, находящиеся вне человека, а внутренние—это источники, заключенные в нем самом. Общая доза радиации, получа­емая человеком за год от естественного радиационного фона, составляет около 100 мБэр (1 мЭв). Кроме воздействия радиационного фона люди подвергаются действию радиации от искусственных источников, интенсивность которых возрастает. Максимальная доза радиации, которую человеческий организм может безболезненно выдержать, точно не установлена.

 

Таблица 8.1.

Следует учесть, что мБэр — это единица излучения, которая оказывает на человека такое же биологическое действие, как облучение в 1 рентген.

При этом под рентгеном понимается единица экспозиционной дозы рентге­новского излучения. Один рентген (2,58-10-4 Кл/кг) — это такая доза рентгеновского излучения или гамма-из­лучения, при которой в 1 г воздуха поглощается энергия, равная 87,7 эрг; в 1 мл мягких тканей человека — 96 эрг. Если от радия массой 1 г на расстоянии 1 м поместить 1 г воды или 1 г мягкой ткани человека, то за 1 ч вода и ткани получат дозу около 1 Р. При медицинском рентгеновском обследовании часть тела человека получает дозу 0,15 Р, а при лечении рентгеновскими лучами (рентгенотерапия) тело человека получает дозу от 1 до 10Р.

Исследования биологического воздействия радиоактивного излучения показали, что знание абсолютного количества поглощаемой веществом энергии недостаточно для того, чтобы объяснить наблюдаемые биологические изменения. При этом большое значение имеет плотность ионизации, т. е. количество ионов, возникающих при облучении в единице объема вещества. Поэтому для измерения радиоактивных излучений ввели коэффициент, названный относительной биологической эффективностью данного вида излучения, и понятие дозы, эквивалентной с точки зрения биологического воздействия.

Получая ежегодную дозу естественного фона 100 мБэр, человек, не связанный с источниками излучения профессионально, получает к 70 годам дозу примерно 7 бэр, однако за последние годы эта доза у всего населения повысилась за счет искусственных источников в среднем на 30—40%.

Это объясняется увеличением суммарной экспозици­онной дозы в связи с широким использованием излучающих промышленных изделий, например телевизоров, а также с периодическими обследованиями с помощью рентгеноскопии.

Доза естественного облучения в разных местах планеты и разных городах различна. Например, в Лондоне эта доза составляет 67 мБэр/год, а в Абердине— 106 мБэр/год. Еще больше различаются дополнительные дозы за счет естественных строительных материалов: в кирпичных домах—30 мБэр/год, в домах, сооруженных из гранита,— 150 мБэр/год. В некоторых районах земли поверхностные слои почвы содержат до 10% фтора. Так, в Индии из-за этого, в штате Керала уровни облучения достигают 2000 мБэр/год. Важнейшим источником естественного внутреннего облучения являются радиоактивные элементы, входящие в состав мышц человеческого тела. Доза облучения, обусловленная этим фактором, составляет около 20 мБэр/год. Сэр Джон Хилл, глава английской программы ядерной энергетики, в своей лекции отметил, что супруги, предпочитающие спать вместе, получают за счет внешнего облучения, исходящего от партнера, дополнительную дозу 1 мБэр/год.

В результате поглощения в атмосфере космическое излучение достигает поверхности земли сильно ослабленным, обусловленная им доза облучения составляет на уровне моря около 28 мБэр/год. На больших высотах экранирующий эффект атмосферы снижается и, например, в Мексике (2500 м над уровнем моря) космическое излучение примерно вдвое больше, чем на уровне моря.

При многочасовом полете на авиалайнере дополнительная доза составляет примерно 3 мБэр за время полета.

Предполагается, что когда мощность АЭС в нашей стране достигнет 200 млн. кВт, дополнительная доза об­лучения населения составит менее 0,01% от облучения за счет естественной радиации. Такая небольшая доза облучения даже полезна, так как человек всегда жил и развивался в условиях радиации.

Для того чтобы АЭС не вызывали слишком больших излучений, необходимо выполнять требования безопасности. Понятие безопасности включает в себя несколько аспектов:

1) безопасность обслуживающего персонала;

2) отсутствие распространения радиоактивности в атмосферу и воду;

3) обеспечение безаварийной работы реакторов станций;

4) переработка и хранение радиоактивных отходов.

Для выполнения требований безопасности прежде всего необходимо произвести надлежащий выбор места строительства АЭС. Так, согласно последним решениям, их нельзя размещать ближе чем на 180—200 км от крупных городов. На определенном расстоянии от станции должна проходить санитарно-защитная зона, запрещенная для проживания, район строительства должен быть безопасен в сейсмическом отношении. Главное здание станции в соответствии с требованиями безопасности разделяется на зоны строгого и свободного режима. В зоне строгого режима на обслуживающий персонал могут воздействовать зараженные воздух и поверхности технологического оборудования и приборов. Зона строгого режима, в свою очередь, разделяется на помещения, где персонал может присутствовать постоянно, и помещения, куда во время работы реактора вход строго воспрещен. В зоне свободного режима радиации нет. Обе зоны изолированы одна от другой и попасть в зону строгого режима можно только через санитарный отсек. Создание таких зон направлено на то, чтобы уберечь людей от воздействия продуктов радиоактивного распада и осколков деления не только при нормальной эксплуатации, но и в случаях так называемых проектных аварий.

Для задержки радиоактивности, излучаемой при работе реактора, устанавливается несколько защитных барьеров:

кристаллическая решетка топлива, которой поглощаются радиоактивные продукты деления и превращения тяжелых ядер;

металлическая оболочка тепловыделяющих элементов (твэлов);

корпус реактора и система циркуляции теплоносите­ля (первого контура);

железобетонные или металлические защитные оболочки, предотвращающие распространение радиоактивности при нарушении прочности корпуса реактора или контура с теплоносителем.

Построенные и строящиеся АЭС с водо-водяными реакторами мощностью 1000 МВт снабжаются защитными оболочками. Здесь предусматривается кольцевой бак биологической защиты и газгольдер с высокой трубой, через которую выбрасывается воздух из помещений. Высота трубы рассчитана так, что радиоактивные ядра успевают частично распасться, прежде чем достигнут поверхности земли (при нормальной работе станции в атмосферу попадает лишь небольшое количество газооб­разных и летучих элементов типа криптона, ксенона, йода). На АЭС протекает самоподдерживающаяся цепная реакция деления ядер тяжелых элементов. При этом масса ядерного топлива должна быть не менее некото­рого определенного значения, но топливо «выгорает» и коэффициент размножения делящихся нейтронов постепенно (хотя и медленно) уменьшается. Для компенсации этого эффекта в реактор загружают несколько больше топлива, чем это необходимо. Безопасность работы при этом обеспечивают подвижные компенсирующие стержни, поглощающие нейтроны деления. Однако если по ошибке стержни окажутся поднятыми, начнется неуправляемый «разгон мощности». Тогда начинает действовать аварийная защита, включающая сначала сигнализацию, а затем мгновенно вводящая в активную зону дополнительные аварийные стержни. Чтобы исключить самопроизвольный пуск реактора, в систему первого контура вводится борная кислота, активно поглощающая нейтроны.

Максимальная проектная авария предусматривает мгновенный разрыв главного трубопровода первого кон­тура. Давление в контуре теплоносителя резко умень­шится и мгновенно закипит вода, которая в эксплуатационных условиях нагрета до 300°С. Аварийная защита, вступив в действие, понизит мощность реактора, но тепло­та в активной зоне будет по-прежнему выделяться и если ее не отводить (из-за разрушения системы охлаждения), то могут расплавиться оболочки твэлов.

Хотя теоретически аварии на АЭС маловероятны, тем не менее за период с 1971 по 1985 г. в 14 странах мира случалась 151 авария разной степени сложности и с раз­ными, в том числе с тяжелыми, исходами для людей и окружающей среды.

Авария 26 апреля 1986 г. на четвертом блоке Черно­быльской АЭС в СССР привела к тяжелым последстви­ям. В результате аварии погибли 28 человек и нанесен ущерб здоровью многих людей. Разрушение РБМК (ре­актора большой мощности канального типа) привело к радиоактивному загрязнению территории около 1 тыс. км2. Выведены из строя сельскохозяйственные угодья, остановлена работа предприятий, а из 30-кило­метровой зоны от центра аварии выселено несколько де­сятков тысяч человек. Авария на Чернобыльской АЭС произошла из-за ряда допущенных работниками этой станции грубых нарушений правил эксплуатации реак­торной установки. Вследствие несоблюдения персоналом технологического регламента эксплуатации реактор по­пал в опасное нерасчетное состояние.

По плану реактор нужно было вывести в ремонт, и перед его остановкой администрация решила провести испытание турбогенератора в режиме совместного выбе­га с нагрузкой собственных нужд. Однако руководители станции не подготовились к эксперименту должным об­разом, не обеспечили должный контроль и надлежащих требований безопасности.

Авария на Чернобыльской АЭС показала необходи­мость конкретных мер по усилению безопасности атом­ный станций. Здесь прежде всего необходимо дальнейшее по­вышение технологической надежности в период эксплуа­тации, своевременный демонтаж и консервация станций по исчерпании ими ресурса основного оборудования (средний срок службы АЭС примерно 30 лет), изыскание более совершенных способов захоронения, складирова­ния и применения радиоактивных отходов.

В связи с чернобыльской аварией, которая хотя и яв­ляется очень крупной и тяжелой, но отнюдь не приоста­навливающей дальнейшее развитие атомной энергетики, разрабатывается ряд международных мер для предотвращения аварий и уменьшения их возможных последствий. К таким мерам относится разработка меха­низмов для своевременного оповещения о выбросах ра­диоактивных элементов за пределы национальной терри­тории, получение информации об уровне радиоактивности в странах, возможных дополнительных технических ме­рах на ядерных установках.

 

9. МАГНИТОГИДРОДИНАМИЧЕСКОЕ ПРЕОБРАЗОВАНИЕ ЭНЕРГИИ

 

К одной из центральных физико-технических задач энергетики относится создание магнитогидродинамических генераторов (МГД-генераторов), непосредственно преобразующих тепловую энергию в электрическую. Возможности практической реализации такого рода пре­образования энергии в широких промышленных масшта­бах появляются в связи с успехами в атомной физике, физике плазмы, металлургии и ряде других областей.

Непосредственное преобразование тепловой энергии в электрическую позволяет существенно повысить эффек­тивность использования топливных ресурсов.

Для современной электроэнергетики большое значе­ние имеет открытый Фарадеем закон электромагнитной индукции, который утверждает, что в проводнике, движущемся в магнитном поле, индуцируется ЭДС. При этом проводник может быть твердым, жидким или газо­образным. Область науки, изучающая взаимодействие между магнитным полем и токопроводящими жидкостя­ми или газами, называется магнитогидродинамикой.

Еще Кельвин показал, что движение в устье реки соленой воды в магнитном поле Земли вызывает появ­ление ЭДС. Схема такого МГД-генератора Кельвина по­казана на рис. 9.1. В соответствии с законом электромагнитной индукции сила тока в проводниках 1, присое­диненных к пластинам 2, опущенным в воду вдоль бере­гов реки, пропорциональна индукции магнитного поля Земли и скорости течения соленой морской воды в реке. При изменении направления течения воды в реке изме­нялось также и направление электрического тока в про­водниках между пластинами.

Рис. 9.1. Схема магнитогидродинамического генератора

 

 

Принципиальная схема действия современного МГД-генератора (рис. 9.2) мало отличается от приведенной на рис. 3.1. В рассматриваемой схеме между металличе­скими пластинами, расположенными в сильном магнит­ном поле, пропускается струя ионизированного газа, обладающего кинетической энергией направленного дви­жения частиц. При этом в соответствии с законом элек­тромагнитной индукции появляется ЭДС, вызывающая протекание электрического тока между электродами внутри канала генератора и во внешней цепи. Поток ионизированного газа — плазмы — тормозится под дей­ствием электродинамических сил, возникающих при взаимодействии протекающего в плазме тока и магнит­ного потока. Можно провести аналогию между возникающими силами и силами торможения, действующими со стороны рабочих лопаток паровых и газовых турбин на частички пара или газа. Преобразование энергии и про­исходит путем совершения работы по преодолению сил торможения.

Рис. 9.2. Схема работы МГД-генератора

 

Если какой-либо газ нагреть до высокой температу­ры (»3000°С), увеличив тем самым его внутреннюю энергию и превратив в электропроводное вещество, то при последующем расширении газа в рабочих каналах МГД-генератора произойдет прямое преобразование теп­ловой энергии в электрическую.

МГД-генератор с паросиловой установ­кой. Принципиальная схема МГД-генератора с пароси­ловой установкой показана на рис. 9.3. В камере сгора­ния сжигается органическое топливо, получаемые при этом продукты в плазменном состоянии с добавлением присадок направляются в расширяющийся канал МГД- генератора. Сильное магнит­ное поле создается мощными электромагнитами. Темпера­тура газа в канале генерато­ра должна быть не ниже 2000°С, а в камере сгорания 2500—2800°С. Необходи­мость ограничения мини­мальной температуры газов, покидающих МГД-генераторы, вызывается настолько значительным уменьшением

 

электропроводности газов при температурах ниже 2000°С, что у них практиче­ски исчезает магнитогидродинамическое взаимодейст­вие с магнитным полем.

Теплота отработанных в МГД-генераторах газов вна­чале используется для подо­грева воздуха, подаваемого в камеру сгорания топлива, и, следовательно, повышения эффективности процесса его сжигания. Затем в паросиловой установке теплота расходуется на образование пара и доведение его пара­метров до необходимых величин.

Рис. 9.3. Принципиальная схема МГД-генератора с паросиловой установкой:

1 – камера сгорания; 2 – теплообменник; 3 – МГД-генератор;

4 – обмотка электромагнита; 5 – парогенератор; 6 – турбина;

7 – генератор; 8 – конденсатор; 9 – насос

 

Выходящие из канала МГД-генератора газы имеют температуру примерно 2000°С, а современные теплообменники, к сожалению, могут работать при температу­рах, не превышающих 800°С, поэтому при охлаждении газов часть теплоты теряется.

Трудности в создании МГД-генераторов состоят в по­лучении материалов необходимой прочности. Несмотря на статические условия работы, к материалам предъяв­ляют высокие требования, так как они должны длитель­но работать в агрессивных средах при высоких темпера­турах (2500—2800°С). Для нужд ракетной техники соз­даны материалы, способные работать в таких условиях, однако они могут работать непродолжительное время — в течение минут. Продолжительность работы промыш­ленных энергетических установок должна исчисляться, по крайней мере, месяцами.




Поделиться с друзьями:


Дата добавления: 2014-12-07; Просмотров: 504; Нарушение авторских прав?; Мы поможем в написании вашей работы!


Нам важно ваше мнение! Был ли полезен опубликованный материал? Да | Нет



studopedia.su - Студопедия (2013 - 2026) год. Все материалы представленные на сайте исключительно с целью ознакомления читателями и не преследуют коммерческих целей или нарушение авторских прав! Последнее добавление




Генерация страницы за: 0.014 сек.