Студопедия

КАТЕГОРИИ:


Архитектура-(3434)Астрономия-(809)Биология-(7483)Биотехнологии-(1457)Военное дело-(14632)Высокие технологии-(1363)География-(913)Геология-(1438)Государство-(451)Демография-(1065)Дом-(47672)Журналистика и СМИ-(912)Изобретательство-(14524)Иностранные языки-(4268)Информатика-(17799)Искусство-(1338)История-(13644)Компьютеры-(11121)Косметика-(55)Кулинария-(373)Культура-(8427)Лингвистика-(374)Литература-(1642)Маркетинг-(23702)Математика-(16968)Машиностроение-(1700)Медицина-(12668)Менеджмент-(24684)Механика-(15423)Науковедение-(506)Образование-(11852)Охрана труда-(3308)Педагогика-(5571)Полиграфия-(1312)Политика-(7869)Право-(5454)Приборостроение-(1369)Программирование-(2801)Производство-(97182)Промышленность-(8706)Психология-(18388)Религия-(3217)Связь-(10668)Сельское хозяйство-(299)Социология-(6455)Спорт-(42831)Строительство-(4793)Торговля-(5050)Транспорт-(2929)Туризм-(1568)Физика-(3942)Философия-(17015)Финансы-(26596)Химия-(22929)Экология-(12095)Экономика-(9961)Электроника-(8441)Электротехника-(4623)Энергетика-(12629)Юриспруденция-(1492)Ядерная техника-(1748)

Плавкие предохранители. Контакторы. Магнитные пускатели




Предохранитель - это коммутационный электрический аппарат, предназначенный для отключения защищаемой цепи разрушением специально предусмотренных для этого токоведущих частей под действием тока, превышающего определенное значение (рис.3.11).

 

б
а

Рис. 3.11. Предохранитель серии ПР:

а - разрез; б - ампер-секундная характеристика; 1 - фибровая трубка; 2 - плавкая вставка; 3 - латунная втулка; 4 - болтовой контакт ножа с плавкой вставкой; 5 - латунный колпачок; 6 - медный контактный нож

 

Процесс отключения состоит из нагревания вставки до температуры плавления и испарения вставки, возникновения электрической дуги и ее гашения с восстановлением изоляционных свойств промежутка,

В большинстве предохранителей отключение цепи происходит за счет расплавления плавкой вставки, которая нагревается протекающим через нее током защищаемой цепи. После отключения цепи необходимо заменить перегоревшую вставку на исправную. Эта операция производится вручную или автоматически заменой всего предохранителя.

Предохранители характеризуются следующими показателями.

Номинальным током плавкой вставки, т. е. током, на который рассчитана плавкая вставка для длительной работы.

В один и тот же корпус предохранителя могут быть вставлены плавкие элементы на различные номинальные токи, поэтому сам предохранитель характеризуется номинальным током предохранителя (основания), который равен наибольшему из номинальных токов плавких вставок, предназначенных для данной конструкции предохранителя.

Предохранители низкого напряжения изготовляют на токи от миллиампер до тысяч ампер и на напряжения 250, 500 и 660 В.

Предохранитель состоит из корпуса или несущей детали, плавкой вставки, контактного присоединительного устройства, дугогасительного устройства или дугогасительной среды (рис.3.11, а).

Важнейшей характеристикой предохранителя является токазащитная или ампер-секундная характеристика предохранителя – зависимость времени перегорания плавкой вставки от тока (рис.3.11, б).

Различают минимальный плавящий I ПП,min и номинальный I ном токи плавкой вставки. Наибольший ток, при котором вставка не перегорает в течение 1¾2 ч, называют минимальным плавящим током. Его значение зависит от сечения вставки, материала и ее длины, от конструкции предохранителя, окружающей температуры и обычно нормируется.

Номинальный ток плавкой вставки принимается в 1,3¾1,4 раза меньше ее минимального плавящего тока для предотвращения отключения цепи при нестабильности ампер-секундной характеристики вставки вследствие окисления металла вставки, повышения переходного сопротивления контактов и др.

Плавкие вставки изготовляют из легкоплавких металлов и их сплавов – свинца (200¾327 °С), цинка (420 °С), а также из тугоплавких — меди (1080 °С), реже серебра (960 °С).

Для снижения электродинамических и термических воздействий на проводники и аппараты защищаемой цепи плавкая вставка должна перегорать в кратчайшее время до возрастания тока до ударного значения, т. е. должна ограничивать ток. Чем меньше время перегорания плавкой вставки и меньше ток при этом, т. е. чем круче ампер-секундная характеристика, тем выше токоограничивающее действие предохранителя.

Для сокращения времени плавления вставки ей придают плоскую специальную форму с несколькими суженными участками. При резком увеличении тока процесс нагрева вставки можно считать адиабатическим, т. е. без отдачи тепла, при этом вставка перегорает в одном или нескольких суженных местах. Для ускорения плавления используют также «металлургический эффект», который заключается в том, что на медные или серебряные проволоки вставки, обычно включенные параллельно, напаивают небольшие оловянные шарики. При расплаве легкоплавких шариков происходит растворение в них тугоплавкого металла вставки. После перегорания вставки возникает электрическая дуга, которая должна быть погашена за короткое время. Это зависит от конструкции предохранителя и способа гашения. В предохранителях с закрытыми разборными патронами из фибры без наполнителя (тип ПР) дуга гаснет за счет высокого давления (1000 Н/см2 и более) и свойств среды, возникающих в патроне при горении дуги и разложении фибры (50 % СО2, 40 % На). В предохранителях с наполнителем (обычно кварцевым песком) типа ПН дуга гаснет благодаря интенсивному охлаждению ствола дуги наполнителем и давлению, создаваемому дугой в узких каналах наполнителя.

Наибольший ток, который может отключить предохранитель без повреждений, называют предельным током отключения предохранителя.

Предохранители разборного типа без наполнителя способны отключать токи до 10¾20 кА при напряжении источника 220¾500 В, а с наполнителем — до 100 кА при напряжении сети 380 В.

Плавкие предохранители не имеют размыкающих контактов и приводов, поэтому их применяют в сочетании с простейшими отключающими аппаратами для оперативной коммутации цепей: рубильниками, контакторами и др.

Основные достоинства предохранителей – это простота и компактность конструкции, экономичность, а недостатки – необходимость замены перегоревшей вставки, невозможность автоматического повторного включения (АПВ) отключившегося присоединения, ограниченная селективность (избирательности) действия.

Предохранители насыпные типа ПН-2 (рис.3.12) широко применяются для зашиты силовых цепей до 500 В переменного и 440 В постоянного тока и выполняются из фарфоровой трубки, квадратной снаружи и круглой внутри, трубка 1 имеет четыре резьбовых отверстия для винтов, с помощью которых крепится крышка 4 с уплотняющей прокладкой 5. Плавкая вставка 2 приварена электроконтактной точечной сваркой к шайбам врубных контактных ножей 3. Крышки с асбестовыми прокладками герметически закрывают трубку. Трубка заполнена сухим кварцевым песком 6. Плавкая вставка выполнена из одной или нескольких медных ленточек толщиной 0,15-0,35 мм и шириной до 4 мм. На вставке сделаны прорези 7, уменьшающие сечение вставки в 2 раза. Для снижения температуры плавления вставки используется металлургический эффект - на полоски меди напаяны шарики олова 8. Температура плавления в этом случае не превышает 475 °С. Дуга возникает в нескольких параллельных каналах (в соответствии с числом вставок). Это обеспечивает наименьшее количество паров металла в канале между зернами кварца и наилучшие условия гашения дуги в узкой щели. Насыпные предохранители, так же как предохранители ПР, обладают токоограничивающим свойством.

Для уменьшения возникающих перенапряжений плавкая вставка имеет по длине прорези, причем их количество зависит от номинального напряжения предохранителя (из расчета 100—150 В на участок между прорезями). Так как вставка сгорает в узких местах, то длинная дуга оказывается разделенной на ряд коротких дуг, суммарное напряжение на которых не превышает суммы катодных и анодных падений напряжения. Наполнителем в предохранителях ПН является чистый кварцевый песок (99 % SiO2). Вместо кварца может быть применен мел (СаСО3), иногда его смешивают с асбестовым волокном. При гашении дуги мел разлагается с выделением углекислого газа СО2 и СаО — тугоплавкого материала. Реакция происходит с поглощением энергии, что способствует гашению дуги. Иногда применяют для засыпки гипс (СаSO4) и борную кислоту.

В насыпных предохранителях вместо фарфоровых трубок могут приме­няться трубки из стеклоткани, пропитанной теплостойкими лаками, из стеатита или литые из пластмасс или изоляционных смол.

Проверка плавких предохранителей

Плавкие предохранители должны выбираться по условиям:

U ном = U сети ном;

I ном ³ I норм.расч;

K пг I ном ³ I прод.расч.

Проверку плавких предохранителей следует производить по условиям:

I откл.ном ³ I п.ож» I п0,

а также соответствия гарантированных времятоковых характеристик токоограничения заданным условиям защищаемой цепи.

Контакторы – аппараты дистанционного действия, предназначенные для частых включений и отключений силовых электрических цепей при нормальных режимах работы. Для защиты от токов КЗ последовательно с контактором устанавливают плавкие предохранители или автоматические выключатели без дистанционного управления.

Контакторы изготовляются на токи 4¾4000 А, напряжение 220, 440, 750 В постоянного и 380, 660 (1140) В переменного тока и допускают 600¾1500 включений в час. Некоторые специальные серии контакторов допускают до 14000 включений в час. Контакторы могут быть одно- двух- трех- или пятиполюсными.

Электромагнитные контакторы нашли широкое применение в электроустановках. Включение контактной системы в них осуществляется электромагнитом.

В зависимости от режима работы контакторы различаются по категориям применения: на переменном токе АС-1, АС-2, АС-З, АС-4, на постоянном токе ДС-1, ДС-2, ДС-З, ДС-4, ДС-5 (ГОСТ 11206-77E). Контакторы категории АС-1 рассчитываются на применение в цепях электропечей сопротивления и коммутируют только номинальный ток. Контакторы категории АС-2 рассчитываются на пуск электродвигателей с фазным ротором и коммутируют ток 2,5 I ном. Контакторы категории АС-З рассчитываются на пуск электродвигателей с короткозамкнутым ротором и на отключение вращающихся электродвигателей и коммутируют ток 6—10 I ном. Контакторы категории АС-4 рассчитываются на пуск электродвигателей с короткозамкнутым ротором и на отключение неподвижных или медленно вращающихся электродвигателей, они коммутируют токи 6—10 I ном.

Контакторы постоянного тока в зависимости от категории рассчитаны на коммутацию токов от I ном до 10 I ном.

Контакторы могут быть рассчитаны на работу в прерывисто-продолжительном, продолжительном, повторно-кратковременном или кратковременном режимах.

Контакторы не имеют устройств, реагирующих на перегрузки или КЗ. Эту функцию выполняют предохранители и автоматические выключатели, включаемые последовательно с контактором и защищающие цепь от перегрузок и КЗ. Электродинамическая и термическая стойкость контакторов не нормируется.

В отличие от автоматических выключателей контакторы не имеют механических устройств, запирающих контактор в положении «включено». Во включенном положении контактор удерживается электромагнитом.

Основными элементами контакторов являются: главные контакты, дугогасительное устройство, электромагнитная система и вспомогательные контакты.

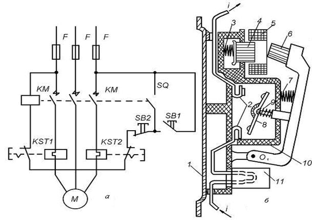
На рис. 3.13, а показана схема управления однополюсным контактором.

 

Рис. 3.13. Электромагнитный контактор:

а – электрическая схема однополюсного контактора; б – условная конструктивная схема

 

Главные контакты контактора КМ включены в цепь двигателя М, а катушка - в цепь управления последовательно с кнопками управления SB 1, SB 2 и вспомогательными контактами SQ.

На конструктивной схеме (рис. 3.13, б) контактор изображен в момент отключения, когда напряжение с катушки 15, установленной на сердечнике 14, снято и подвижная система под действием пружины 11 пришла в нормальное положение. Дуга, возникшая между контактами 2 и 7, гасится в камере 5 с изоляционными перегородками 4. Втягивание дуги в камеру происходит за счет магнитного поля, созданного магнитной системой, состоящей из катушки 16, включенной последовательно в главную цепь, стального сердечника 1 и полюсных наконечников 17. На выходе из камеры установлена пламягасительная решетка 3, препятствующая выходу ионизированных газов за пределы камеры.

Управление контактором может осуществляться с помощью кнопок, рубильников, реле, ключей управления.

Для включения контактора подается напряжение на зажимы катушки 13 путем нажатия кнопки SB 1. В катушке создается магнитный поток, притягивающий якорь 10 к сердечнику. На якоре укреплен подвижный контакт 7, который после соприкосновения с неподвижным контактом 2 скользит по его поверхности, разрушая пленку окислов на поверхности контактов. Нажатие в контактах создается пружиной 8. Контактные накладки 6 из серебра обеспечивают минимальное переходное сопротивление. В некоторых случаях накладки выполняются из дугостойкой металлокерамики. Контактор удерживается во включенном положении своей катушкой. После включения контактора замыкаются вспомогательные контакты 12 (SQ), шунтирующие кнопку SB1, поэтому размыкание пусковой кнопки не разрывает цепь катушки 15 (КМ).

На якоре 10 предусмотрена немагнитная прокладка из латуни 9, которая уменьшает силу притяжения, обусловленную остаточной индукцией в сердечнике. Таким образом, при снятии напряжения с катушки 15 якорь не «залипает». При значительном снижении напряжения в цепи управления, а также при его исчезновении контактор автоматически отключается.

Для отключения контактора достаточно нажать на кнопку SB 2, которая разомкнет цепь питания катушки 15.

Защита электродвигателя в рассмотренной схеме осуществляется автоматическим выключателем QF. К электромагнитным контакторам общепромышленных серий относятся следующие типы: переменного тока КТ, КТП, КТВ; постоянного тока КП, КПВ, КПД; постоянного и переменного тока КМ, РПК, КН.

Широко применяется контактор поворотного типа серии КТ6000 с щелевыми камерами и магнитным дутьем и КТ7000 с дугогасительными решетками для тяжелых режимов работы в цепях переменного тока (категории АС-З, АС-4).

На рис. 3.14 показана конструктивная схема контактора КТ6000. На металлической рейке 14 крепятся узлы неподвижных контактов 12 вместе с системами магнитного дутья - катушкой 10, сердечником 9, боковыми стальными пластинами 2 и дугогасительными камерами 3. На рейке 14 установлен сердечник электромагнита, неподвижная часть вспомогательных контактов 1 и крепятся опоры подшипников 5 для главного вала 6. Наружная часть вала 8 изолирована, на нем установлены подвижные контакты 11 с контактными пружинами 13 и гибкими связями 7 (три полюса), подвижная часть вспомогательных контактов 1 и якорь электромагнита 4. Работа контактора происходит так, как было описано выше. Контакторы этой серии выпускаются на напряжение 380 и 660 В на токи 100—1000 А, допускают до 1200 включений в час, ток включения при номинальном напряжении до 8 I ном. Контакторы серии КМ2000 изготовляются постоянного тока 220 В до 350 А и переменного тока 380 В до 600 А. Главные контакты - мостиковые, дугогасительная камера с магнитным дутьем. Катушка электромагнита в этих контакторах питается от сети постоянного тока или выпрямленным напряжением от выпрямителя, собранного на полупроводниковых диодах по однофазной мостовой схеме.

 

Рис.3.14. Конструктивная схема контактора КТ-6000

 

Для гашения дуги в контакторах используются решетки с пластинами из меди и изоляционного дугостойкого материала.

Эта система обеспечивает быстрое гашение дуги, что способствует малому износу контактов. Кроме главных контактов контактор имеет несколько вспомогательных блок-контактов для согласования работы с другими аппаратами.

Основные технические данные контакторов:

1) номинальный ток главных контактов (ток прерывисто-продо­лжительного режима работы);

2) предельный отключаемый ток;

3) номинальное напряжение;

4) механическая износостойкость (определяется числом включений – отключений контактора без ремонта и замены его узлов. Ток в цепи при этом равен нулю. В современных контакторах механическая износостойкость равна (10¾20)×106 операций);

5) электрическая износостойкость (определяется числом включений и отключений цепи с током, после которых требуется замена износившихся контактов. В современных контакторах электрическая износостойкость равна 2¾3 млн. операций);

6) допустимое число включений в час;

7) собственное время включения (состоит из времени нарастания потока до значения потока трогания и времени движения якоря);

8) собственное время отключения (время с момента обесточивания электромагнита до размыкания контактов).

Магнитный пускатель - это коммутационный аппарат, предназначенный для пуска останова и защиты электродвигателей.

Магнитные пускатели состоят из электромагнитного контактора, встроенных тепловых реле и вспомогательных контактов.

Электрическая и конструктивная схема магнитного пускателя серии ПАЕ показана на рис. 3.15.

Рис. 3.15. Магнитный пускатель серии ПАЕ:

а – электрическая схема; б – конструктивная схема

 

При нажатии кнопки SB1 подается питание в катушку контактора КМ(5) через размыкающиеся контакты тепловых реле KST1, KST2 и кнопку SB 2. Якорь электромагнита 6 притягивается к сердечнику 4, вращаясь вокруг оси O 1. При этом неподвижные контакты 2 замыкаются подвижным контактным мостиком 8. Нажатие в контактах обеспечивается пружиной 9. Одновременно замыкаются вспомогательные контакты SQ (рис. 3.15, а), которые шунтируют кнопку SB 1. При перегрузке электродвигателя срабатывают оба или одно тепловое реле 11, цепь катушки размыкается контактами KST1 и KST2. При этом якорь 6 больше не удерживается сердечником и под действием собственной массы и пружины 7 подвижная система переходит в отключенное положение, размыкая контакты. Двукратный разрыв в каждой фазе и закрытая камера 10 обеспечивают гашение дуги без специальных устройств. Точно так же происходит отключение пускателя при нажатии кнопки SB 2.

Амортизирующая пружина 3 предохраняет подвижную часть от резких ударов при включении. Все детали пускателя крепятся на металлическом основании 1.

Для защиты электродвигателя от КЗ в цепь включены предохранители (F). Магнитный пускатель защищает двигатель от перегрузки с помощью тепловых реле и отключает его при снижении напряжений до 50¾60 % U н.

При перегрузке электродвигателя элементы тепловых реле нагревают биметаллическую пластину, изготовленную из сплавов, имеющих разные коэффициенты линейного расширения, которые при нагрузке изгибаются и размыкают цепь катушки. Магнитные пускатели не предназначены для разрыва цепи при коротком замыкании, поэтому последовательно с ними устанавливаются предохранители.

Наиболее распространенными сериями являются ПМБ, ПМА, ПА. Пускатели могут быть реверсивными и нереверсивными, в открытом, защищенном и пылебрызгонепроницаемом исполнении, с тепловыми реле и без них. Магнитные пускатели применяются для управления электродвигателями переменного тока напряжением до 660 В, мощностью до 75 кВт.

 




Поделиться с друзьями:


Дата добавления: 2015-05-08; Просмотров: 3336; Нарушение авторских прав?; Мы поможем в написании вашей работы!


Нам важно ваше мнение! Был ли полезен опубликованный материал? Да | Нет



studopedia.su - Студопедия (2013 - 2026) год. Все материалы представленные на сайте исключительно с целью ознакомления читателями и не преследуют коммерческих целей или нарушение авторских прав! Последнее добавление




Генерация страницы за: 0.01 сек.