Студопедия

КАТЕГОРИИ:


Архитектура-(3434)Астрономия-(809)Биология-(7483)Биотехнологии-(1457)Военное дело-(14632)Высокие технологии-(1363)География-(913)Геология-(1438)Государство-(451)Демография-(1065)Дом-(47672)Журналистика и СМИ-(912)Изобретательство-(14524)Иностранные языки-(4268)Информатика-(17799)Искусство-(1338)История-(13644)Компьютеры-(11121)Косметика-(55)Кулинария-(373)Культура-(8427)Лингвистика-(374)Литература-(1642)Маркетинг-(23702)Математика-(16968)Машиностроение-(1700)Медицина-(12668)Менеджмент-(24684)Механика-(15423)Науковедение-(506)Образование-(11852)Охрана труда-(3308)Педагогика-(5571)Полиграфия-(1312)Политика-(7869)Право-(5454)Приборостроение-(1369)Программирование-(2801)Производство-(97182)Промышленность-(8706)Психология-(18388)Религия-(3217)Связь-(10668)Сельское хозяйство-(299)Социология-(6455)Спорт-(42831)Строительство-(4793)Торговля-(5050)Транспорт-(2929)Туризм-(1568)Физика-(3942)Философия-(17015)Финансы-(26596)Химия-(22929)Экология-(12095)Экономика-(9961)Электроника-(8441)Электротехника-(4623)Энергетика-(12629)Юриспруденция-(1492)Ядерная техника-(1748)

Парогазовые установки. Отработанные в ГТУ газы имеют высокую температуру, что неблагоприятно сказывается на КПД термодинамического цикла




Отработанные в ГТУ газы имеют высокую температуру, что неблагоприятно сказывается на КПД термодинамического цикла. Совмещение газо- и паротурбинных агрегатов таким образом, что в них происходит совместное использование теплоты, получаемой при сжигании топлива, позволяет на 8-10 % повысить экономичность работы установки, называемой парогазовой, и снизить ее стоимость на 25 %.

 

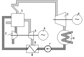
Рис. 2.11. Принципиальная схема парогазовой установки: 1 - парогенератор; 2 - компрессор; 3 - газовая турбина; 4 - генератор; 5 - паровая турбина; 6 - конденсатор; 7 - насос; 8 - экономайзер Рис. 2.12. Схема парогазовой установки с выбросом отработанных газов в паровой котел (на схеме приняты те же обозначения, что и на рис. 2.11)

 

Парогазовые установки, использующие два вида рабочего тела - пар и газ - относятся к бинарным. В них часть теплоты, получаемой при сжигании топлива в парогенераторе, расходуется на образование пара, который затем направляется в турбину (рис. 2.11). Охлажденные до температуры 650-700 °С газы попадают на рабочие лопатки газовой турбины. Отработанные в турбине газы используются для подогрева питательной воды, что позволяет уменьшить расход топлива и повысить КПД всей установки. В первом, газотурбинном, цикле КПД редко превышает 38 %. Во втором, паросиловом, цикле используется еще около 20 % энергии сгоревшего топлива. В сумме КПД всей установки оказывается около 58 %.

Парогазовые установки могут работать также по схеме, в которой отработанные в газовой турбине газы поступают в паровой котел, рис. 2.12. Газовая турбина в этом случае служит как бы частью паросиловой установки. В камере сгорания газотурбинной установки сжигается 30-40 % топлива, а в парогенераторе - остальное топливо.

Газотурбинные установки могут работать только на жидком или газообразном топливе, так как продукты сгорания твердого топлива, содержащие золу и механические примеси, оказывают вредное влияние на лопатки газовой турбины.




Поделиться с друзьями:


Дата добавления: 2015-05-08; Просмотров: 549; Нарушение авторских прав?; Мы поможем в написании вашей работы!


Нам важно ваше мнение! Был ли полезен опубликованный материал? Да | Нет



studopedia.su - Студопедия (2013 - 2026) год. Все материалы представленные на сайте исключительно с целью ознакомления читателями и не преследуют коммерческих целей или нарушение авторских прав! Последнее добавление




Генерация страницы за: 0.008 сек.