Студопедия

КАТЕГОРИИ:


Архитектура-(3434)Астрономия-(809)Биология-(7483)Биотехнологии-(1457)Военное дело-(14632)Высокие технологии-(1363)География-(913)Геология-(1438)Государство-(451)Демография-(1065)Дом-(47672)Журналистика и СМИ-(912)Изобретательство-(14524)Иностранные языки-(4268)Информатика-(17799)Искусство-(1338)История-(13644)Компьютеры-(11121)Косметика-(55)Кулинария-(373)Культура-(8427)Лингвистика-(374)Литература-(1642)Маркетинг-(23702)Математика-(16968)Машиностроение-(1700)Медицина-(12668)Менеджмент-(24684)Механика-(15423)Науковедение-(506)Образование-(11852)Охрана труда-(3308)Педагогика-(5571)Полиграфия-(1312)Политика-(7869)Право-(5454)Приборостроение-(1369)Программирование-(2801)Производство-(97182)Промышленность-(8706)Психология-(18388)Религия-(3217)Связь-(10668)Сельское хозяйство-(299)Социология-(6455)Спорт-(42831)Строительство-(4793)Торговля-(5050)Транспорт-(2929)Туризм-(1568)Физика-(3942)Философия-(17015)Финансы-(26596)Химия-(22929)Экология-(12095)Экономика-(9961)Электроника-(8441)Электротехника-(4623)Энергетика-(12629)Юриспруденция-(1492)Ядерная техника-(1748)

Основные положения. С непосредственным водозабором




С непосредственным водозабором

Водоподготовка в тепловых сетях

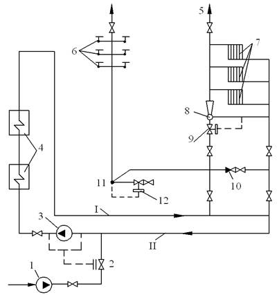
В практике теплоснабжения широкое распространение получили водяные системы открытого типа, имеющие обычно два вида тепловой нагрузки – отопление и горячее водоснабжение (рис. 9.1).

Отличительной чертой открытых систем является то, что горячее водоснабжение абонентов осуществляется водой непосредственно из тепловой сети. Горячая вода поступает к потребителям с ТЭЦ или из районной котельной по линии I. Обратная вода возвращается на станцию или в котельную по линии II. Расход сетевой воды из подающей линии теплосети равен сумме расходов воды на отопление и горячее водоснабжение. Подача воды от абонентов в обратную линию соответствует разности количеств поданной воды и израсходованной на горячее водоснабжение. При отсутствии последнего (например, в ночное время) расход воды обеспечивает отопительную нагрузку.

Производительность подпиточного устройства в открытых системах рассчитывается на восполнение утечек из-за неплотности системы (1–2 % расхода циркулирующей воды) и на расход воды для горячего водоснабжения. В отдельных системах производительность подпиточной водоподготовительной установки может достигать 40–50 % расхода циркулирующей воды. Нагрев воды в открытой системе чаще всего составляет 70–150 °С.

 

 

Рис.9.1. Схема открытой двухтрубной водяной системы теплофикации:

I – прямая линия; II – обратная линия; 1 – подпиточный насос; 2 – регулятор подпитки;
3 – сетевой насос; 4 – теплофикационный подогреватель; 5 – воздушный кран;
6 – водоразборные краны; 7 – отопительные приборы; 8 – элеватор; 9 – регулятор расхода воды; 10 – обратный клапан; 11 – смеситель; 12 – регулятор температуры

 

В схемах водоподготовки для тепловых сетей этого типа противонакипная обработка должна применяться в сочетании с термической деаэрацией для предотвращения коррозии оборудования и сетей, а следовательно, и появления железоокисных отложений. В качестве исходной воды, поступающей на приготовление добавочной воды теплосети с непосредственным водоразбором, используется, как правило, водопроводная вода, соответствующая требованиям ГОСТ «Вода питьевая». Однако надежная и экономичная работа водонагревательного оборудования может быть гарантирована не при любом химическом составе воды, разрешаемом названным стандартом. С одной стороны, дополнительная обработка воды перед нагреванием должна обеспечить выполнение норм, зафиксированных в ПТЭ ЕЭС России (см. § 4.8.39; 4.8.40). С другой стороны, эта дополнительная обработка воды не должна ухудшить указанные далее органолептические и бактериологические ее показатели, а также показатели безвредности по СанПиН 2.1.4.559-96.




Поделиться с друзьями:


Дата добавления: 2015-06-27; Просмотров: 524; Нарушение авторских прав?; Мы поможем в написании вашей работы!


Нам важно ваше мнение! Был ли полезен опубликованный материал? Да | Нет



studopedia.su - Студопедия (2013 - 2026) год. Все материалы представленные на сайте исключительно с целью ознакомления читателями и не преследуют коммерческих целей или нарушение авторских прав! Последнее добавление




Генерация страницы за: 0.012 сек.