Студопедия

КАТЕГОРИИ:


Архитектура-(3434)Астрономия-(809)Биология-(7483)Биотехнологии-(1457)Военное дело-(14632)Высокие технологии-(1363)География-(913)Геология-(1438)Государство-(451)Демография-(1065)Дом-(47672)Журналистика и СМИ-(912)Изобретательство-(14524)Иностранные языки-(4268)Информатика-(17799)Искусство-(1338)История-(13644)Компьютеры-(11121)Косметика-(55)Кулинария-(373)Культура-(8427)Лингвистика-(374)Литература-(1642)Маркетинг-(23702)Математика-(16968)Машиностроение-(1700)Медицина-(12668)Менеджмент-(24684)Механика-(15423)Науковедение-(506)Образование-(11852)Охрана труда-(3308)Педагогика-(5571)Полиграфия-(1312)Политика-(7869)Право-(5454)Приборостроение-(1369)Программирование-(2801)Производство-(97182)Промышленность-(8706)Психология-(18388)Религия-(3217)Связь-(10668)Сельское хозяйство-(299)Социология-(6455)Спорт-(42831)Строительство-(4793)Торговля-(5050)Транспорт-(2929)Туризм-(1568)Физика-(3942)Философия-(17015)Финансы-(26596)Химия-(22929)Экология-(12095)Экономика-(9961)Электроника-(8441)Электротехника-(4623)Энергетика-(12629)Юриспруденция-(1492)Ядерная техника-(1748)

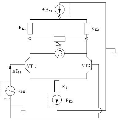
Лекция 10. ∆UЭ – сигнал обратной связи, стабилизирующий сумму IЭ1 + IЭ2 = const




∆UЭ – сигнал обратной связи, стабилизирующий сумму IЭ1 + IЭ2 = const

 

Дрейф нуля

Пусть E1 возрастает => ↑UКЭ1 = UКЭ2, UВЫХ = UКЭ2 – UКЭ1 = 0

Любые симметричные изменяющиеся сигналы в схеме не приводят к дрейфу нуля.

Приложим переменный 2-ой сигнал.

1) Между базами транзисторов.

Пустьбудет положительным, значит

∆UБЭ1 > 0 => ∆IБ1 > 0 => ∆IК1 > 0 => ∆IЭ1 > 0 => ∆UКЭ1 < 0.

будет отрицательным, значит

∆UБЭ2 = 0 => ∆IБ2 < 0 => ∆IК2 = 0 => ∆IЭ2 < 0 => ∆UКЭ2 > 0.

UВЫХ = ∆UКЭ2 - ∆UКЭ1 = 2 × ∆UКЭ

Если UВХ1 = -UВХ2, следовательно ∆IЭ1 = -∆IЭ2

т.к. первый ток возрастает, а второй уменьшается, значит IЭ1 + IЭ2 = const

Значит ∆UЭ = 0, поэтому:

а) Обратная связь не оказывает влияние на коэффициент усиления дифференциального каскада.

б) В дифференциальном каскаде преодолеваются противоречие между необходимостью стабилизации режима за счёт обратной связи и влиянием RЭ на коэффициент усиления каскада.

2)Теперь приложим входной сигнал к базе первого транзистора, закоротив при этом второй вход. UВХ1 = e > 0; UВХ2 = 0.

Значит ∆UБЭ1 > 0 =>∆IБ1 > 0 => ∆IК1 > 0 => ∆IЭ1 > 0 => ∆UКЭ1 < 0;

При росте IБ1, => ↑IЭ1, т.к. IЭ1 + IЭ2 = const; IЭ2 уменьшается и

∆IЭ2 = -∆IЭ1.

, ∆IБ2 = -∆IБ1, ∆IK2 = -∆IK1, ∆UКЭ2 = -∆UКЭ1,

UВЫХ = ∆UКЭ2 - ∆UКЭ1 > 0

Вывод: вход 1 неинвертирующий, т.к ∆UВХ>0 и ∆UВЫХ>0.Значит из аналогичных преобразований вход 2 является инвертирующий. При приложении входного сигнала к одному транзистору будут изменяться токи и напряжения в обоих транзисторах.

Дифференциальный каскад усиливает разность входных напряжений тогда, когда UВХ1 = UВХ2, следовательно UВЫХ = (UВХ1 – UВХ2) × KU = 0 Усилитель работает в режиме синфазных сигналов. За счёт некоторой неодинаковости параметров: UВЫХ = kС × UВХ, где kС – коэффициент передачи синфазного сигнала. Чем меньше kС, тем качественнее усилитель.

Недостатки: отсутствие общей точки между входным и выходным сигналом. Для устранения принимается схема несимметричного дифференциального каскада (ДК).

Общая точка – земля.

 

Основные параметры ДК

 

UВЫХ = 2 × ∆UКЭ, т.к. IЭ1 + IЭ2 = const, значит источник тока RЭ = ∞

, следовательно ;

1)

2) Входное сопротивление каскада

; RВХ = 2 × rБ,

3) Выходное сопротивление каскада

Закоротили UВХ, и все ЭДС, на нагрузке подключаем омметр.∆IБ=0; ∆IК=0; ∆IЭ=0; RВЫХ = 2 × RК

Операционные усилители

 

Усилитель постоянного тока с большим коэффициентом усиления и высоким RВХ.

ЭП – эмиттерный повторитель.

Благодаря использованию симметричных ДК имеем слабый дрейф нуля. Несимметричный ДК даёт общую точку между UВХ и UВЫХ. Каскад с ОК даёт уменьшение RВЫХ. Из-за использования ДК напряжение питания ОУ двухполярно. Обозначение: ДА3.2 или А3.2, где 3 – номер в схеме, 2 – номер ОУ в корпусе, если их в корпусе несколько.

UВЫХ = KU × (UВХ1 - UВХ2)

Говорят, что ОУ имеет дифференциальный вход, т.е. усиливает разность входных сигналов.

 

Основные параметры ОУ

 

1) KUXX ≈ 50000

2) RВХ = 300 кОМ (биполярный транзистор)

= 10 МОМ (полевые транзисторы)

3) RНАГ.MIN ≈ 3 кОМ (основная масса)

мА,

В мощных ОУ IВЫХ ≈ 300 мА

4) Напряжение смещения нуля UСМ = 5 мВ

5) Напряжение питания EП = 15 В (есть12,6;6,3; 5 ÷ 15)




Поделиться с друзьями:


Дата добавления: 2013-12-11; Просмотров: 327; Нарушение авторских прав?; Мы поможем в написании вашей работы!


Нам важно ваше мнение! Был ли полезен опубликованный материал? Да | Нет



studopedia.su - Студопедия (2013 - 2026) год. Все материалы представленные на сайте исключительно с целью ознакомления читателями и не преследуют коммерческих целей или нарушение авторских прав! Последнее добавление




Генерация страницы за: 0.013 сек.