Студопедия

КАТЕГОРИИ:


Архитектура-(3434)Астрономия-(809)Биология-(7483)Биотехнологии-(1457)Военное дело-(14632)Высокие технологии-(1363)География-(913)Геология-(1438)Государство-(451)Демография-(1065)Дом-(47672)Журналистика и СМИ-(912)Изобретательство-(14524)Иностранные языки-(4268)Информатика-(17799)Искусство-(1338)История-(13644)Компьютеры-(11121)Косметика-(55)Кулинария-(373)Культура-(8427)Лингвистика-(374)Литература-(1642)Маркетинг-(23702)Математика-(16968)Машиностроение-(1700)Медицина-(12668)Менеджмент-(24684)Механика-(15423)Науковедение-(506)Образование-(11852)Охрана труда-(3308)Педагогика-(5571)Полиграфия-(1312)Политика-(7869)Право-(5454)Приборостроение-(1369)Программирование-(2801)Производство-(97182)Промышленность-(8706)Психология-(18388)Религия-(3217)Связь-(10668)Сельское хозяйство-(299)Социология-(6455)Спорт-(42831)Строительство-(4793)Торговля-(5050)Транспорт-(2929)Туризм-(1568)Физика-(3942)Философия-(17015)Финансы-(26596)Химия-(22929)Экология-(12095)Экономика-(9961)Электроника-(8441)Электротехника-(4623)Энергетика-(12629)Юриспруденция-(1492)Ядерная техника-(1748)

И т. д

Через ветвь на втором этаже

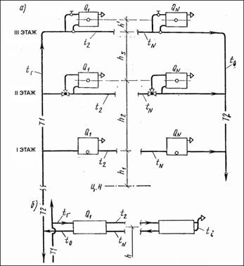
В горизонтальных однотрубных системах отопления многоэтажных зданий последовательно соединенные приборы на каждом этаже, образующие ветвь, располагаются на одной и той же высоте над центром нагревания. Промежуточное изменение температуры и плотности в ветви по горизонтали вследствие охлаждения воды в приборах не отражается на значении естественного циркуляционного давления, которое определяется в зависимости от разности гидростатического давления в стояках (вертикальных участках).

В горизонтальных однотрубных системах с приборами, соединенными по проточной (на рис. 9.7 а, показано на первом этаже) и по проточно-регулируемой схемам (на рис. 9.7 а— на втором этаже), естественное циркуляционное давление различно в кольцах через ветви на каж­дом этаже [формулы (9.16) (9.18)]: через ветвь на первом этаже

∆РIе.пр=g h 1(po-pг)

∆РIIе.пр=g(h 1+ h 2)(po-pг)

В горизонтальной однотрубной системе с замыкающими участками у приборов (на рис. 9.7, а — на третьем этаже) также возникает различное естественное циркуляционное давление в кольцах через ветви на каждом этаже (формулы те же, высота — до условных центров охлаждения, изображенных на рисунке точками на ветви). Кроме того, действует дополнительное естественное давление в малом циркуляционном кольце каждого прибора. Его определяют по формуле, написанной по аналогии с формулой (7.30):

∆Ре.мал=g h’ (Рвых-Рвх) (9.19)

где h’ ' — вертикальное расстояние между условными центрами охлаждения воды в приборе и в ветви (рис. 9.7) .

Формулы (9.16) (9.18) относятся также к горизонтальной бифилярной схеме ветви, изображенной на pис. 9.7, б.

В горизонтальных двухтрубных системах отопления естественное циркуляционное давление, возникающее при охлаждении воды в приборах, определяют по формуле9.18) Величина этого давления незначительна; оно учитывается прежде всего в квартирных системах отопления с естественной циркуляцией воды.

Рис. 9.7. Расчетные схемы горизонтальной однотрубной системы водяного отопления

а — с проточной ветвью на первом этаже, с проточно-регулируемой ветвью на втором этаже, с ветвью, имеющей замыкающие участки, на третьем этаже; б—с бифилярными ветвями

<== предыдущая лекция | следующая лекция ==>
Горизонтальные однотрубные системы отопления | Надежная система отопления, как уже известно, должна быть безотказной и ремонтопригодной. Кроме того, надежная система должна обладать тепловой устойчивостью
Поделиться с друзьями:


Дата добавления: 2014-01-04; Просмотров: 304; Нарушение авторских прав?; Мы поможем в написании вашей работы!


Нам важно ваше мнение! Был ли полезен опубликованный материал? Да | Нет



studopedia.su - Студопедия (2013 - 2026) год. Все материалы представленные на сайте исключительно с целью ознакомления читателями и не преследуют коммерческих целей или нарушение авторских прав! Последнее добавление




Генерация страницы за: 0.012 сек.