Студопедия

КАТЕГОРИИ:


Архитектура-(3434)Астрономия-(809)Биология-(7483)Биотехнологии-(1457)Военное дело-(14632)Высокие технологии-(1363)География-(913)Геология-(1438)Государство-(451)Демография-(1065)Дом-(47672)Журналистика и СМИ-(912)Изобретательство-(14524)Иностранные языки-(4268)Информатика-(17799)Искусство-(1338)История-(13644)Компьютеры-(11121)Косметика-(55)Кулинария-(373)Культура-(8427)Лингвистика-(374)Литература-(1642)Маркетинг-(23702)Математика-(16968)Машиностроение-(1700)Медицина-(12668)Менеджмент-(24684)Механика-(15423)Науковедение-(506)Образование-(11852)Охрана труда-(3308)Педагогика-(5571)Полиграфия-(1312)Политика-(7869)Право-(5454)Приборостроение-(1369)Программирование-(2801)Производство-(97182)Промышленность-(8706)Психология-(18388)Религия-(3217)Связь-(10668)Сельское хозяйство-(299)Социология-(6455)Спорт-(42831)Строительство-(4793)Торговля-(5050)Транспорт-(2929)Туризм-(1568)Физика-(3942)Философия-(17015)Финансы-(26596)Химия-(22929)Экология-(12095)Экономика-(9961)Электроника-(8441)Электротехника-(4623)Энергетика-(12629)Юриспруденция-(1492)Ядерная техника-(1748)

Самозаймання




Цілий ряд матеріалів, особливо волокнистих, мають здатність довільно загорятися за відсутності зовнішнього джерела запалювання, тобто можуть самозайматися.

САМОЗАЙМАННЯ — це початок горіння у результаті само-ініційованих екзотермічних процесів.

Горіння здатне виникнути в купі твердого мінерального палива або органічного матеріалу, якщо має місце циркуляція повітря, достатня для сприяння окиснюванню, але недостатня для відводу тепла, що виділяється.

Залежно від первісної причини самозаймання розрізняють три його види: теплове, хімічне та мікробіологічне.

ТЕПЛОВЕ САМОЗАЙМАННЯ виникає в масі матеріалів при їх помірному нагріванні ззовні. При цьому початок самонагрівання матеріалу пов'язаний зі збільшенням швидкості екзотермічного окиснення повітрям, що вміщується в його порах. Найбільш інтенсивне самонагрівання виникає в місці, де досягаються найкращі умови акумуляції тепла. Таким умовам відповідають глибинні шари матеріалів, найбільш віддалені від зовнішньої поверхні.

Для кращого розуміння процесу теплового самозаймання уявимо, що зразок твердого матеріалу поміщається в повітряний термостат, який встановлюється на різні задані температури. Температури, що досягаються під час цих випробувань за часом, наведені на рис. 2.9.

У разі помірного нагрівання матеріал без змін стану буде досягати температури середовища в термостаті, а після відключення термостата

матеріал повернеться в початковий стан (крива 1). При досягненні певної температури Тсн (температура самонагрівання) в матеріалі починаються екзотермічні фізико-хімічні перетворення (розклад, окиснення тощо), і він починає самонагріватися. Залежно від умов акумуляції тепла самонагрівання може призвести або до досягнення рівноваги між тепловиділенням та теплом, що відводиться (і тоді після вичерпання здатних окиснюватися складових частин матеріалу, його температура зрівняється з температурою навколишнього середовища (крива 2)), або до досягнення певної температури Гсз (температура самозаймання, починаючи з якої здійсниться спонтанне зростання швидкості реакції та обов'язково виникне горіння (крива 3)). Зона температур між Гсн та Гсз є потенційно небезпечною.

Рис. 2.9. Залежність температури горючого матеріалу від часу

при різних початкових температурах. Схема теплового самозаймання

До типових прикладів теплового самозаймання належать випадки самозаймання теплової ізоляції опалювальних комунікацій та теплообмінних апаратів, яка виконана з мінераловатних плит, тирси тощо.

До хімічного самозаймання належать випадки, зумовлені екзотермічною взаємодією речовин. Наприклад, самозаймання може виникнути у разі розливання концентрованої азотної кислоти на деревні стружки або тирсу.

Широко відомі випадки самозаймання промащених матеріалів. Більшість мастил, в особливості рослинних, легко окиснюються. Кількість вивільнюваного тепла визначається площею поверхні, відкритої для доступу повітря. Вона відносно невелика у просто розлитого мастила. Якщо це мастило убирається обтиральним ганчір'ям або тирсою, площа поверхні значно збільшується, а тепловиділення при цьому зростає, оскільки матеріали, убрані мастилом, є поганими провідниками тепла. Тепло акумулюється, й нерідко за відносно короткий строк призводить до самозаймання.

До того ж класу самозаймистих хімічним способом речовин належать й так звані ПІРОФОРШ РЕЧОВИНИ, що загоряються в контакті з повітрям, наприклад: тонкоподрібнений алюміній, тетрагідрид кремнію, сульфід заліза, деякі металоорганічні з'єднання тощо.

До мікробіологічного самозаймання належать випадки самозаймання матеріалів, які є живильним середовищем для так званих термофільних мікроорганізмів, що виділяють теплову енергію в процесі своєї життєдіяльності. За таким механізмом проходить самозаймання сіна, торфу та Інших органічних матеріалів.

Природні органічні матеріали, в основному, є багатокомпонентними системами. Наприклад, сухе молоко містить більше ста компонентів. Не менше число компонентів міститься в сухих рослинах та багатьох інших природних матеріалах.

У процесі самозаймання відбувається велика кількість паралельних та_послідовних хімічних реакцій. Дослідженнями встановлено, що в самозайманні деревних матеріалів, залежно від температурних режимів, основну роль відіграють екстраговані компоненти й клітковина. При самозайманні сухих зелених рослин, міхів, листя та хвої процес самозаймання визначається окисненням білків, що розчинюються, жирних кислот та цукрів У вологому стані такі білки реагують з цукрами, що сприяє окисненню системи білок-цукор й знижує схильність до наступного самозаймання. Тому саме влежування скошеної трави протягом не менше «трьох рос» визначається необхідною умовою запобігання сіна від самозаймання.

Рослинні та деревні матеріали піддані процесу метаморфізму, що супроводжується змінами їх схильності до самозаймання, результатом якого є вуглефікацш. Перша стадія метаморфізму утворює торф. Усі види торфу незалежно від походження й умов утворення, здатні самозайматися. Найбільш схильним до самозаймання є низинний торф. У контакті з киснем торф окислюється і його схильність до наступного самозаймання знижується.

Підвищену, порівняно з торфом, схильність до самозаймання має буре вугілля, в якому цей процес виникає частіше, ніж в інших видах копалин твердого палива. Свіжоутворена поверхня будь-якого вугілля має високу реакційну здатність, внаслідок чого подрібнене вугілля, а тим більше вугільний пил, дуже схильні до самозаймання. Під час зберігання на повітрі відбувається окиснювання вуглецевої поверхні та знижується ймовірність подальшого самозаймання вугілля. Проте в результаті зволоження схильність окис-неного вугілля до самозаймання повертається практично до вихідного стану.

У порівнянні з копалинами вугілля всі види технічного вуглецю (вуглецеві сажі) менш схильні до самозаймання. У той же час, маючи виключно високу дисперсність (питома геометрична поверхня * 100 м2.г~І) та за наявності на поверхні частинок певної кількості активних центрів, сажі в умовах виробництва, транспортування та зберігання можуть самозайматися. Відповідальні за самозаймання активні центри мають різну природу. На поверхні пічних частинок сажі найбільш ймовірними активними центрами є вуглецеві атоми з ненасиченими й перенапруженими валентними зв'язками. Крім того на поверхні частинок сажі, отриманої пічним способом, особливо антраценових канальних саж, можуть знаходитися вуглеводні, що не зреагували та мають такі ненасичені валентні зв'язки.

Суттєвий вплив на процес самозаймання органічних матеріалів має їх зволоження. Волога стимулює дію термофільних мікроорганізмів. Під дією ферментів активно окиснюються білки та цукри, розщепляються стійкі до окиснення крохмаль та клітковина. Мікроорганізми також продукують білки. І аким чином, під час життєдіяльності мікроорганізмів здійснюється не тільки ферментативний процес окиснення, але й виділяються продукти з нахилом до хімічного окиснення.

Як результат дії вологи різко активізується процес попереднього окиснення вугілля. Це викликано тим, що внаслідок окиснення енергія

активації зростає, а під дією води - знижується. У присутності вологи стійкі до термічного розкладу лактонні групування трансформуються в карбоксили, які, в свою чергу, легко декарбоксилизуються з виділенням СС>2 та утворенням на вуглецевій поверхні ненасичених валентних зв'язків.

На випаровування вологи у процесі самозаймання витрачається теплова енергія. Вологий матеріал довільно нагрівається до температури близько 80 °С, після чого спостерігається затримка, яка називається «пульсацією», а потім відбувається процес довільного охолодження, або процес стрибкоподібного самонагрівання, що викликає горіння.

 

§ 15. Показники пожежовибухонебезпеки речовин і матеріалів(лабораторна робота 1-2)

Показники пожежовибухонебезпеки речовин і матеріалів визначають з метою отримання вихідних даних для розробки та створення системи забезпечення пожежовибухобезпеки. Вони використовуються для аналізу пожежної небезпеки; для класифікації небезпечних вантажів; для вибору категорії приміщень та будівель згідно з вимогами норм технологічного проектування, а також з метою здійснення технічного нагляду за виготовленням матеріалів і виробів та їх наступного використання.

Оцінка пожежної небезпеки складається у визначенні комплексу показників, вибір яких залежить від агрегатного стану речовини (матеріалу) та умов їх використання.

Номенклатура показників та їх застосування для характеристики пожежовибухонебезпеки речовин і матеріалів наведені в табл. 2.2 за ГОСТ 12.1.044-89 (знаком «+» позначається застосування, знаком «-» незастосування показника

Таблиця 2.2 - Номенклатура та застосування показників пожежовибухонебезпеки

Показник Агрегатний стан речовин і матеріалів
    гази рідини тверді пил
Група горючості + + + +
Температура спалаху +
Температура спалахування + + +
Температура самоспалахування + + + +
Температурні межі        
поширення полум'я (спалахування) +
Температура тління + +
Умови теплового самозаймання + +
Мінімальна енергія запалювання + + +
Кисневий індекс + -
Здатність вибухати й горіти        
при взаємодії з водою, киснем        
повітря та іншими речовинами + + + +
Нормальна швидкість поширення        
полум'я + +
Швидкість вигоряння +
Коефіцієнт димоутворення +
Індекс поширення полум'я +
Показник токсичності продуктів        
горіння +
Мінімальний вибухонебезпечний        
вміст кисню + + +
Мінімальна концентрація        
флегматизатора + +
Максимальний тиск вибуху + + +
Швидкість зростання тиску вибуху + + +

Значення даних показників повинні включатися до стандартів і технічних умов на речовини та матеріали, а також наводитися в паспортах виробів. Число показників, яке необхідне і достатнє для характеристики пожежовибухонебезпеки в умовах виробництва, перероблення, транспортування й зберігання, визначається розробниками систем забезпечення пожежовибухобезпеки об'єктів, а також розробниками стандартів і технічних умов на речовини та матеріали.

Пожежовибухонебезпека речовин та матеріалів — це сукупність властивостей, які характеризують їх здатність до виникнення й поширення горіння.

Як нам уже відомо, наслідком горіння, залежно від його швидкості й умов проходження, може бути пожежа (дифузійне горіння) або вибух (дефлаг-раційне горіння попередньо перемішаної суміші пального з окисником).

Наведемо коротку характеристику та визначення показників пожежовибухонебезпеки.

ГРУПА ГОРЮЧОСТІ - класифікаційна характеристика речовин (матеріалів) за горючістю, що визначається встановленими умовами випробувань.

За горючістю речовини та матеріали поділяються на три групи (будівельні матеріали - на дві):

негорючі (неспалимі) - під впливом вогню або високої температури не спалахують, не тліють і не обвуглюються. Деякі негорючі речовини можуть бути пожежовибухонебезпечними, наприклад, окисники або речовини, що виділяють горючі продукти при взаємодії з водою, киснем повітря або один з одним;

важкогорючі (важкоспалимі) - під впливом вогню або високої температури спалахують, чи тліють, чи обвуглюються та продовжують горіти, чи тліти, чи обвуглюватись при наявності джерела, запалювання, а після його видалення горіння чи тління припиняється;

горючі (спалимі) - під впливом вогню або високої температури спалахують, чи тліють, чи обвуглюються та продовжують горіти, чи тліти, чи обвуглюватись після видалення джерела запалювання.

Суть експериментального методу визначення горючості полягає в створенні температурних умов, що сприяють горінню, та оцінці поведінки досліджуваних речовин та матеріалів у цих умовах.

ТЕМПЕРАТУРА СПАЛАХУ - це найменша температура речовини, за якої згідно з встановленими умовами випробування над її поверхнею утворюється пара, що здатна викликати спалах у повітрі під впливом джерела запалювання, але швидкість утворення пари недостатня для підтримання стійкого горіння.

СПАЛАХ - короткочасне інтенсивне згоряння обмеженого об'єму газо-пароповітряної суміші над поверхнею горючої речовини або пилоповітряної суміші, що супроводжується короткочасним видимим випромінюванням, але без ударної хвилі та стійкого горіння.

Значення температури спалаху використовується для характеристики пожежної небезпеки рідин, при цьому можна використовувати як експериментальні, так і розрахункові значення температури спалаху. Суть експериментального методу визначення даного показника міститься в нагріванні певної маси речовини з встановленою швидкістю, періодичному запаленні парів, що виділяються, й встановлення факту наявності або відсутності спалаху при фіксованій температурі.

Розрахунок температури спалаху можна виконати за методом, що вміщується в ГОСТ 12.1.044-89, або спрощено за формулою Елея:

(2.8)

де Ткип - температура кипіння, °С;

К = 4nC + пH + 4пS +- 2 (nC, пH, пS, , - число атомів вуглецю, водню, сірки, азоту й кисню в молекулі рідини, що досліджується).

Приклади значень показників температури спалаху: ацетон -мінус 17,8 °С, бензол - мінус 11 °С, метанол +11 °С, газойль + 40 °С.

ТЕМПЕРАТУРА СПАЛАХУВАННЯ - найменша температура матеріалу (речовини), за якої згідно з встановленими умовами випробування матеріал (речовина) виділяє горючі пару та гази з такою швидкістю, що під час впливу на них джерела запалювання спостерігається спалахування.

СПАЛАХУВАННЯ - це початок полуменевого горіння під впливом джерела запалювання.

Значення температури спалахування використовується при визначенні групи горючості речовини, оцінці пожежної небезпеки устаткування й технологічних процесів, пов'язаних з переробкою горючих речовин, при розробці заходів щодо забезпечення пожежної безпеки.

Допускається використовувати експериментальні та розрахункові значення температури спалахування. Суть експериментального методу міститься в нагріванні певної маси речовини із заданою швидкістю, періодичному запалюванні пари, що виділяється, й встановленні факту наявності або відсутності спалахування при фіксованій температурі.

Якщо відома залежність тиску насиченої пари від температури, то температуру спалахування індивідуальних рідин в °С, що складаються з атомів С, Н, О, N, можна обчислити за формулою В.І. Блінова:

(2.9)

де АБ - константа, що дорівнює 453 кПа·см3·см-1·К (для фосфороорганічних речовин рекомендується приймати АБ = 1333 кПа·см2см-1·К);

Рсп - парціальний тиск пари речовини, що досліджується, при температурі спалахування, кПа;

DO - коефіцієнт дифузії пари в повітрі, cм2·c-1;

β - стехіометричний коефіцієнт кисню в реакції горіння, обчислюється за формулою

(2.10)

де тс, ms, тн, тх, то, тР ‑ число атомів відповідно вуглецю, сірки, водню, галоїду, кисню та фосфору в молекулі рідини.

Для деяких індивідуальних речовин температуру спалахування Т сп можна визначити за формулою

(2.11)

де Tкип ‑ температура кипіння;

aj - - емпіричні коефіцієнти, що відображають вид зв'язку і в молекулі речовини;

l j - кількість зв'язків виду в молекулі.

Значення коефіцієнтів aj в формулі (2.11) залежно від виду зв'язків в молекулах наведені в табл. 2.3.

Таблиця 2.3 ‑ Види зв’язків та значення коефіцієнтів

Вид зв'язку uj, °С Вид зв'язку а/, °С
С - С 0,027 С - О - 0,826
С- Н -2,118 N- Н - 0,261
С - О -0,111 О - Н 8,216
С = С - 8,980 С •-= С - 2,069
С - N - 5,876    

Середня квадратична похибка розрахунку температури спалахування за формулою (2.11) складає 5 °С.

Температуру спалахування аліфатичних спиртів й складних ефірів обчислюють за формулою

(2.12)

де К - емпіричний коефіцієнт, який дорівнює 6·10-4 для спиртів і 7·10-4 для складних ефірів.

Середня квадратична похибка розрахунку складає 2 °С для спиртів та 4 °С для складних ефірів.

ТЕМПЕРАТУРА САМОСПАЛАХУВАННЯ - найменша температура навколишнього середовища, за якої за встановленими умовами випробування спостерігається самоспалахування матеріалу (речовини).

САМОСПАЛАХУВАННЯ - це самозаймання, що супроводжується появою полум'я, або різке збільшення швидкості екзотермічних об'ємних реакцій, що супроводжується полуменевим горінням та (або) вибухом.

Значення температури самоспалахування використовується при визначенні групи вибухонебезпечної суміші для вибору типу вибухозахищеного електроустаткування, при розробці заходів щодо забезпечення пожежовибу-хобезпеки технологічних процесів, а також при розробці стандартів або технічних умов на речовини та матеріали.

Визначення температури самоспалахування здійснюється за допомогою методу, суть якого полягає у введенні певної маси речовини в нагрітий об'єм й оцінці результатів випробувань. Змінюючи температуру випробувань, знаходять її мінімальне значення, при якому має місце самоспалахування речовини (рис. 2.10).

Залежність температури самоспалахування Тс від вмісту горючої суміші показана на рис. 2.11. З наведеного графіка видно, що залежність Тс від складу має характер параболи, мінімум якої близький до стехіометричної концентрації пального.

Залежність Тс від тиску характеризується графіком (рис. 2.12), згідно з яким Тс з підвищенням тиску знижується, тобто небезпека пожежі або вибуху збільшується.

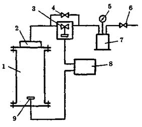
Рис. 2.10. Схема приладу для визначення температурних показників

пожежної небезпеки твердих речовин і матеріалів:

1 - скляні циліндри; 2 - спіральні електронагрівачі; 3 - теплоізоляція; 4 - стальний екран; 5 - тримач зразка; 6 - сталевий контейнер; 7 - газовий пальник; 8 - кривошипний механізм; 9-10 - термопари; 11 - ежектор

Рис. 2.11. Залежність температури самоспалахування (Те) Рис. 2.12. Залежність температури само спалахування

від вмісту горючого компонента сумішей з повітрям оцтової кислоти

2Н4О3) та ізопропанолу (С3НдО) від тиску

Цю важливу обставину слід враховувати при розробці технологій виробництв, пов'язаних з можливістю виникнення вибухонебезпечних сумішей за підвищеним тиском.

Стандартна температура самоспалахування рідин визначається рівномірним нагріванням сумішей горючих газів або пари з повітрям за відсутністю зовнішнього джерела запалювання (рис. 2.13).

Приклади стандартних температур самоспалахування: метан +537 °С, ацетон + 465 °С, дизельне паливо +250 °С.

Стандартна температура самоспалахування не є мінімальною температурою, за якої спостерігається самоспалахування суміші. Найменші величини отримують при проведенні досліду в сферичній скляній колбі.

Гранично допустима температура безпечного нагрівання поверхонь технологічного та іншого устаткування й трубопроводів не повинна перевищувати 80% величини стандартної температури самоспалахування речовин, які можуть потрапити на нагріту поверхню при нормальній роботі або у разі аварії.

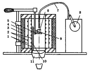
1 - крильчатка вентилятора; 2 - спіральний нагрівай; 3 - реакційна посудина;

4 - оглядове дзеркало; 5 - термостат; 6-8 - термопари

Рисунок 2.13 ‑ Схема приладу СТС-2 для вимірювання стандартної

температури самоспалахування рідин

Температуру самоспалахування твердих речовин не можна використовувати для визначення граничних температур безпечного нагрівання устаткування. У цьому випадку розглядаються умови теплового самозаймання.

За температурою самоспалахування вибухонебезпечні суміші газів і парів поділяють на такі групи за ГОСТ 12.1.011-78:

Т1 > 450 °С (наприклад, метан, аміак, бензол, етан, пропан);

Т2 300-450 °С (наприклад, бутан, бензин, ацетилен);

Т3 200-300 °С (наприклад, гексан, гептан, нафта, газойль);

Т4 135-200 °С (наприклад, діоксан);

Т5 100-135 °С (наприклад, сірковуглець);

Т6 85-100 °С.

НИЖНЯ (ВЕРХНЯ) КОНЦЕНТРАЦІЙНА МЕЖА ПОШИРЕННЯ ПОЛУМ'Я (відповідно НКМП та ВКМП) - мінімальний (максимальний) вміст горючої речовини в однорідній суміші з окиснювальним середовищем, за якого можливе поширення полум'я по суміші на будь-яку відстань від джерела запалювання.

Значення концентраційних меж поширення полум'я включаються до стандартів, технічних умов на гази, легкозаймисті індивідуальні рідини й азеотропні суміші рідин, на тверді речовини, здатні утворювати вибухонебезпечні пилоповітряні суміші, при цьому для пилу визначається тільки нижня концентраційна межа. Відсутність верхньої межі пояснюється тим, що утворення пилозависей з такими великими концентраціями практично не досягається. Значення концентраційних меж застосовуються також при визначенні категорії приміщення за вибухопожежною та пожежною небезпекою; при розрахунку вибухобезпечних концентрацій газів, парів й пилу всередині технологічного устаткування й трубопроводів при проектуванні вентиляційних систем, а також при розрахунку гранично допустимих вибухобезпечних концентрацій, парів й пилу в повітрі робочої зони з потенційним джерелом запалювання, при розробці заходів щодо забезпечення пожежної безпеки об'єкта.

Суть методу визначення концентраційних меж поширення полум'я полягає в запалюванні газо-, паро- та пилоповітряної суміші заданої концентрації досліджуваної речовини в об'ємі реакційної посудини й встановленні факту наявності або відсутності поширення полум'я. Змінюючи концентрацію пального у суміші, встановлюють її мінімальні та максимальні значення, за яких має місце поширення полум'я (рис. 2.14). Можна використовувати експериментальні та розрахункові значення концентраційних меж поширення полум'я.

Схема установки для вимірювання нижніх концентраційних меж поширення полум'я наведена на рис. 2.15.

 

Рис. 2.14. Схема установки «Предел-2» для вимірювання концентраційних меж поширення полум'я:

1 - реакційна посудина; 2 - отвір для продування; 3 - верхня кришка; 4 - оглядове дзеркало; 5 - термопари; 6 - ртутний манометр; 7 - трубопроводи; 8-12 - клапани; 13 - випарювач; 14 - вакуумний насос; 15 - електроди запалювання; 16 - трубчатий електронагрівач; 17 -пакет сіток; 18 - кінцевий вимикач; 19 - нижня кришка; 20 - коромисло; 21 - гвинт; 22 -високовольтне джерело живлення

Рис. 2.15. Схема установки для вимірювання НКМП аерозависей:

1 - реакційна посудина; 2 - розпилювач; 3 - електромагнітний клапан; 4 -клапан; 5 - манометр; 6 - клапан; 7 - ресивер; 8 - блок керування; 9 - джерело запалювання

Схематично концентраційні межі поширення полум'я показані на рис. 2.16.

Розглянемо деякі спрощені методи розрахунку нижніх концентраційних меж поширення полум'я.

Рис. 2.16. Схема концентраційних меж поширення полум'я

Розрахунок НКМП [1] для газів та пари:

1. Метод базується на тому, що гранична температура вуглеводневих газів й парів є однаковою для будь-яких речовин й дорівнює 1300 °С.

Оскільки

(2.13)

то можна записати

(2.14)

де Тг ‑ температура горіння;

QЗГ ‑ нижча молярна теплота згоряння;

ΣCpjGi - сума добутку теплоємностей продуктів горіння на їх вміст (в молярних частках).

З наведеної формули вираз для НКМП (% об.):

(2.15)

де п і т - експериментальні константи, що визначаються за довідковою літературою (див. книгу: Пожарная безопасность. Взрывобезопасность. Справ, изд. / Под редакцией А.Н. Баратова. - М.: Химия, 1987. - 272 с.)

2. Приблизний метод:

(2.16)

де Сст – стехіометричний вміст.

3. Правило Ле Шательє (НКМП для сумішей горючих речовин)

(2.17)

де gi - вміст і -го горючого компонента суміші (Σgi = 100), % об.;

ci - НКМП і -го компонента суміші, % об.




Поделиться с друзьями:


Дата добавления: 2014-01-04; Просмотров: 2126; Нарушение авторских прав?; Мы поможем в написании вашей работы!


Нам важно ваше мнение! Был ли полезен опубликованный материал? Да | Нет



studopedia.su - Студопедия (2013 - 2026) год. Все материалы представленные на сайте исключительно с целью ознакомления читателями и не преследуют коммерческих целей или нарушение авторских прав! Последнее добавление




Генерация страницы за: 0.013 сек.