Студопедия

КАТЕГОРИИ:


Архитектура-(3434)Астрономия-(809)Биология-(7483)Биотехнологии-(1457)Военное дело-(14632)Высокие технологии-(1363)География-(913)Геология-(1438)Государство-(451)Демография-(1065)Дом-(47672)Журналистика и СМИ-(912)Изобретательство-(14524)Иностранные языки-(4268)Информатика-(17799)Искусство-(1338)История-(13644)Компьютеры-(11121)Косметика-(55)Кулинария-(373)Культура-(8427)Лингвистика-(374)Литература-(1642)Маркетинг-(23702)Математика-(16968)Машиностроение-(1700)Медицина-(12668)Менеджмент-(24684)Механика-(15423)Науковедение-(506)Образование-(11852)Охрана труда-(3308)Педагогика-(5571)Полиграфия-(1312)Политика-(7869)Право-(5454)Приборостроение-(1369)Программирование-(2801)Производство-(97182)Промышленность-(8706)Психология-(18388)Религия-(3217)Связь-(10668)Сельское хозяйство-(299)Социология-(6455)Спорт-(42831)Строительство-(4793)Торговля-(5050)Транспорт-(2929)Туризм-(1568)Физика-(3942)Философия-(17015)Финансы-(26596)Химия-(22929)Экология-(12095)Экономика-(9961)Электроника-(8441)Электротехника-(4623)Энергетика-(12629)Юриспруденция-(1492)Ядерная техника-(1748)

Дополнительный материал к лекции 23 для самостоятельной работы




 

Мостовой инвертор. Схема силового каскада мостового инвертора, показанная на рисунке 2.74, по топологии аналогична схеме мостового выпрямителя, в котором вместо диодов установлены транзисторы.

 

 

Рисунок 2.74 - Принципиальная схема силового каскада мостового инвертора

 

Учитывая, что назначением инвертора является преобразование постоянного напряжения в разнополярное, полюсы входного источника постоянного напряжения подключены к соединению одноименных выводов транзисторов, а нагрузочная цепь (как правило, виде первичной обмотки трансформатор) включая в диагональ моста, - к точкам соединения разных

 

электродов – коллектор и эмиттера.

Принцип работы схемы заключается в том, что поочередно включается пара транзисторов (VT1, VT 4), а потом пара транзисторов (VT3, VT4). Через пары протекают токи i1= i4 и i3 = i2. Полагаем, что транзисторы по току используются полностью, т.е. iк =Iк макс. Доп. Токи через первичную обмотку трансформатора TV протекают встречно и создают на ней переменное разнополярное напряжение с амплитудой, равной Uп – 2 UКЭ нас.≈Uп.

Достоинство схемы, транзисторы выбираются с меньшим коллекторным напряжением, по сравнением со схемой (рисунок 2.72). Подмагничевание магнитопровода отсуствует.

Недостатки схемы, используются четыре транзисторов. При этом также усложняется схема управления, возрастают потери.

Полумостовой инвертор. Схема силового каскада показана на рисунке 2.73.

 

 

Рисунок 2.73 Принципиальная схема силового каскада полумостового

инвертора

Особенностью полумостового инвертора является необходимость применения источника электропитания с отводом от средней точки.

Это легко реализуется, если в качестве источника электропитания исполь­зуется аккумуляторная батарея с четным числом последовательно соединенных секций. При питании от выпрямителя средняя точка (нулевой потенциал Un ) создается емкостным делителем.

Принцип работы схемы. При замкнутом транзисторе VT1 к первичной обмотке трансформа­тора приложено напряжение 0,5Un, такое же по значению напряжение

противоположной полярности приложено к первичной обмотке при замкнутом VT2.

Резонансные инверторы. Может показаться, что ключевой метод регулирования напряжения, на­пример на основе ШИМ, является идеальным в смысле минимума потерь энергии. Это действительно так, если сравнивать широтно-импульсные регу­ляторы с непрерывными (линейными), где стабилизация осуществляется за счет рассеяния энергии на регулирующем элементе. Реально же потери

(рисунок 2.74) в ключевых регулирующих элементах пренебрежимо малы лишь на относи­тельно низких частотах переключения в пределах 20...40 кГц. Разработчики

 

стремятся повысить частоту переключения, поскольку это позволяет умень­шить размеры, вес и стоимость магнитных элементов и фильтровых конден­саторов, однако с ростом частоты увеличиваются динамические потери (по­тери на переключение). Развитие МОП- транзисторов и появление новых моделей ИМС контроллеров позволило несколько отодвинуть эту границу в сторону высоких частот, но не радикально.

 

1 – потери в меди;

2 - потери на переключение;

3 – потери в стали;

4 – результирующая характеристика

 

Рисунок 2. 74 - Потери мощности в инверторе

 

Потери на переключение вызваны тем, что переход от включенного состояния транзистора к выключенному и обратно происходит не мгновенно, а в течение оп­ределенного, пусть даже и малого времени. Во время переключения рабочая точка транзистора находится в активной области выходных характеристик (рисунок 2.75).

 

Рисунок 2.75 - Траектория переключения МОП - транзистора

 

В идеале переключение транзистора следовало бы проводить по траектории 1.

 

Например, для перевода транзистора из выключенного состояния (точка В) во включенное (точка А), следует сначала при нулевом токе уменьшить напряжение сток— исток Uси транзистора до нуля (точ­ка 0), а затем увеличить ток до установившегося значения. Практически же, если не приняты специальные меры, из-за наличия паразитных емкостей и индуктивностей переключение будет происходить по траектории 2. При этом на транзисторе выделяется значительная электрическая мощность, преобразую­щаяся в тепло.

Таким образом, для уменьшения потерь на переключение следует от­крывать транзистор, когда напряжение на нем равно нулю, а закрывать при нулевом токе. Эти условия можно обеспечить за счет использования резо­нансных колебаний в цепях с ключевыми элементами. Упрощенная схема резонанс­ного преобразователя, работаю­щего при нулевом токе переклю­чения (так называемый ПНТ-преобразователь), показана на рисунке 2.76.

 

 

Рисунок 2.76 - Схема резонансного преобразователя, работающего при

нулевом токе переключения (ПНТ – преобразователь)

 

Эта схема является резонанс­ным вариантом прямоходовои схемы. Здесь простой ключ заменен резонансным ключом, состоящим из компонентов VT, L1, C1. В принципе в качестве резонансной индуктивности может использоваться индуктивность рассеяния трансформатора.

Пусть первоначально транзистор закрыт. Выходной ток течет за счет энер­гии, запасенной в дросселе выходного фильтра L2, через диод VD4 в нагрузку. В некоторый момент времени, определяемый схемой управления, ключ VT от­крывается. Колебательный контур, образованный катушкой L1 и конденсато­ром C1, начинает получать энергию. Заряд конденсатора C1 и последующий его разряд будут происходить по закону, близкому к синусоидальному, с частотой, равной резонансной частоте контура L1C1. Одновременно ток в катушке L1 также будет изменяться по синусоидальному закону — вначале увеличиваться, затем уменьшаться. Когда этот ток уменьшится до нуля, нужно закрыть ключ. При этом диод VD2 предотвращает обратный ток через паразитный диод МОП- транзистора, который мог бы быть вызван продолжающимся резонанс­ным процессом.

Когда ток в катушке L1 становится равным нулю, выходной ток течет через дроссель L2, диод VD3 и конденсатор C1, который быстро разряжается. Как только он

 

разряжается до нуля, открывается диод VD4. На этом один резонанс­ный цикл заканчивается, и с открывания транзистора VT начинается следую­щий цикл. Так как транзистор открывается и закрывается при нулевом токе, потери на переключения будут минимальны. В связи с тем, что переход тока с диода VD3 к диоду VD4 и обратно замедлен присутствием индуктивности L2 и емкости C1, потери энергии будут также снижены и в диодах. Уменьшаются также скорости нарастания токов и напряжений, что способствует снижению уровней электромагнитных помех и перенапряжений на элементах схемы.

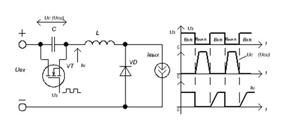
В рассмотренной схеме переключение силового транзистора происходит при нулевом токе через него. Существуют также схемы, в которых транзистор переключается при нулевом напряжении (ПНН- преобразователи). Схемы пер­вого типа (переключение при нулевом токе — ПНТ) лучше подходят для сете­вых источников питания с повышенным питающим напряжением; схемы вто­рого типа — для преобразователей постоянного тока с более низким напряжением питания. Схема простейшего ПНН-преобразователя и времен­ные диаграммы его работы представлены на рисунок 2.77.

 

а) б)

Рисунок 2.77 - Схема преобразователя с переключением при нулевом напряжении (а), эпюры напряжений и токов (б)

 

Как видно, это простой понижающий преобразователь. В конце интервала открытого состояния ключа (МОП – транзистор VT) конденсатор резонансного

контура C разряжен, а ток индуктивной катушки резонансного контура L ра­вен выходному току (полагаем выходной ток постоянным). При запирании ключа открывается диод VD и начинается колебательный переходный процесс заряда конденсатора C током катушки L, причем если пренебречь потерями, то можно считать, что этому процессу отвечает дифференциальное уравнение

L·С (d2I/dt2) + I = 0, (2.69)

 

решение которого представляет собой синусоиду. При этом начальная фаза на­пряжения на конденсаторе Uc (оно же — напряжение сток—исток транзисто­ра)

равна нулю (рисунок 2.77, б),и соответственно фаза тока в катушке — 90°(т. е. ток в катушке равен своему амплитудному значению). По прошествии времени, равного половине периода собственных колебаний резонансного контура LC, напряжение на ключе вновь достигает нуля. В этот момент следует подать отпи­рающий сигнал на затвор транзистора. Таким образом, выключение и включе­ние ключа происходит при нулевом напряжении на нем. Примечательно, что при отпирании ключа последний не сразу перехватывает весь ток у диода. Этот процесс благодаря наличию в цепи катушки L имеет заметную длительность

 

∆ Т = L· (Iвых /Iвх), (2.70)

что снижает потери в диоде и электромагнитные помехи, порождаемые элек­трической схемой.

Методика переключения при нулевом напряжении применима ко всем ос­новным способам импульсного преобразования электрического тока: к пони­жающим, повышающим и инвертирующим преобразователям, а также прямо-ходовым, обратноходовым, полумостовым и мостовым инверторам.

Достоинства ПНН:

- токи в цепях схемы не превышают значений соответствующих токов обычно­го

преобразователя;

- пониженная мощность управления ключом (нет эффекта Миллера).

Недостатки ПНН:

- повышенное значение максимального напряжения на закрытом одиночном

ключе;

- частота преобразования обратно пропорциональна току нагрузки.




Поделиться с друзьями:


Дата добавления: 2014-01-04; Просмотров: 742; Нарушение авторских прав?; Мы поможем в написании вашей работы!


Нам важно ваше мнение! Был ли полезен опубликованный материал? Да | Нет



studopedia.su - Студопедия (2013 - 2026) год. Все материалы представленные на сайте исключительно с целью ознакомления читателями и не преследуют коммерческих целей или нарушение авторских прав! Последнее добавление




Генерация страницы за: 0.011 сек.