Студопедия

КАТЕГОРИИ:


Архитектура-(3434)Астрономия-(809)Биология-(7483)Биотехнологии-(1457)Военное дело-(14632)Высокие технологии-(1363)География-(913)Геология-(1438)Государство-(451)Демография-(1065)Дом-(47672)Журналистика и СМИ-(912)Изобретательство-(14524)Иностранные языки-(4268)Информатика-(17799)Искусство-(1338)История-(13644)Компьютеры-(11121)Косметика-(55)Кулинария-(373)Культура-(8427)Лингвистика-(374)Литература-(1642)Маркетинг-(23702)Математика-(16968)Машиностроение-(1700)Медицина-(12668)Менеджмент-(24684)Механика-(15423)Науковедение-(506)Образование-(11852)Охрана труда-(3308)Педагогика-(5571)Полиграфия-(1312)Политика-(7869)Право-(5454)Приборостроение-(1369)Программирование-(2801)Производство-(97182)Промышленность-(8706)Психология-(18388)Религия-(3217)Связь-(10668)Сельское хозяйство-(299)Социология-(6455)Спорт-(42831)Строительство-(4793)Торговля-(5050)Транспорт-(2929)Туризм-(1568)Физика-(3942)Философия-(17015)Финансы-(26596)Химия-(22929)Экология-(12095)Экономика-(9961)Электроника-(8441)Электротехника-(4623)Энергетика-(12629)Юриспруденция-(1492)Ядерная техника-(1748)

РЭА параметрические




Стабилизатор постоянного напряжения вторичного электропитания

Параметрические стабилизаторы напряжения выполняются на специальных полупроводниковых диодах: стабилитронах и стабисторах. Принцип работы этих диодов рассмотрен ранее. Для стабилизации напряжения при помощи стабилитрона используют обратную ветвь вольт - амперной характеристики полупроводникового диода, а при помощи стабистора – его прямую ветвь.

В стабилитронах используется явление электрического лавинного пробоя. При этом в широком диапазоне изменения тока через диод напряжение на нем меняется незначительно. Для ограничения тока через стабилитрон последовательно с ним включается резистор. Типовая схема включения стабилитрона в параметрическом стабилизаторе приведена на рисунке 2.40.

84

 

 

 

Рисунок 2.40 – Типовая схема параметрического стабилизатора напряжения на одном стабилитроне

 

Работа типовой схемы стабилизатора, приведенной на рисунке 2.40, происходит следующим образом. Входное напряжение Uвх через гасящий

(балластный) резистор Rг подводится к параллельно включенному стабилитрону VD и сопротивлению нагрузки Rн. Поскольку напряжение на стабилитроне изменяется незначительно, то же относится и к напряжению на нагрузке. Если входное напряжение увеличивается, то практически все приращение ∆Uвх передается на резистор Rг, что приводит к увеличению тока в нем. Это увеличение тока происходит за счет увеличения тока стабилитрона при почти неизменном токе нагрузки.

Коэффициент стабилизации по напряжению (по току) параметрического однокаскадного стабилизатора определяется по формулам:

 

К ст(U) = (Uвых/Uвх)·Rг/rст, (2.48)

 

Кст(I)= Rвых/ Rн, (2.49)

 

где Rвых – выходное сопротивление одно каскадного стабилизатора

 

Rвых= (Rг· rст)/(Rг+rст). (2.50)

 

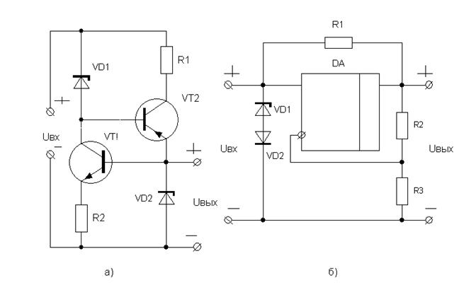
Для уменьшения нестабильности, при изменении входного напряжения, используются многокаскадные параметрические стабилизаторы. В таких стабилизаторах выход первого каскада соединен входом второго и т.д. В двухкаскадном параметрическом стабилизаторе должно выполняться условие Uвх>Uст1>Uст2. При этом питание второго стабилизатора производится почти неизменным напряжением Uст1, даже при изменении Uвх. Коэффициент стабилизации определяется по формуле Кст = Кст1 · Кст2. Недостатком такой схемы является пониженный КПД, так как для нее требуется значительное входное напряжение Uвх.

 

 

 

85

 

 

г)

 

Рисунок 2.41 - Схемы двухкаскадного параметрического стабилизатора (а), мостового стабилизатора (б), схема температурной стабилизации (в) и схема однокаскадного параметрического стабилизатора

Мостовой параметрический стабилизатор приведен на рисунке 2.41,б. В этой схеме используется принцип компенсации изменения напряжения стабилизации стабилитрона за счет противоположного изменения напряжения на компенсирующем резисторе Rd. В таком стабилизаторе выходное напряжение равно разности напряжения стабилизации стабилитрона VD и падения напряжения на резисторе Rd.

При увеличении напряжения Uвх увеличивается напряжение на стабилитроне VD. Одновременно с этим увеличивается напряжение на резисторе Rd. Если величина резистора Rd подобрана таким образом, чтобы увеличение напряжения на стабилитроне равно увеличению напряжения на резисторе Rd, то выходное напряжение Uвых почти не изменяется. Для этого необходимо выполнить условие rст/Rг1=Rd/Rг2. На практике, однако, удается увеличить Кст не более чем в пять раз по сравнению с однокаскадным стабилизатором. К недостаткам мостового стабилизатора следует отнести увеличенное выходное сопротивление.

Температурная стабилизация параметрических схем может выполняться посредством компенсации ТКН, как показано на рисунке 2.41,в. Так как стабилитроны с напряжением стабилизации больше 6 В имеют положительный температурный коэффициент напряжения около 4мВ/ °С, а диоды при прямом включении имеют отрицательный температурный коэффициент напряжения

 

(около -2 мВ/°С), то при последовательном соединении стабилитрона и двух или

нескольких диодов можно в значительной мере обеспечить температурную стабилизацию напряжения стабилитрона.

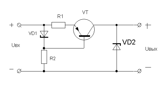
Термокомпенсированные стабилитроны можно использовать в качестве источников высокостабильного напряжения, если обеспечить их питание стабильным током. Значительно повысить коэффициент стабилизации в параметрическом однокаскадном стабилизаторе можно, если вместо линейного гасящего резистора Rг (смотри рисунок 2.40) применить высокоомный транзисторный двухполюсник. Схема такого стабилизатора приведена на рисунке 2.42.

 

Рисунок 2.42 – Схема с высокоомным транзисторным двухполюсником

 

Работа двухполюсника такая же, как работа фильтра типа ФК. В фильтре ФК ток коллекторный транзистора VT изменяется незначительно, так как рабочая точка транзистора выбирается на горизонтальном участке вольт - амперной характеристики. Если коллекторный ток изменяется незначительно, то и ток протекаемый через стабилитрон изменяться будет незначительно, а следовательно изменения напряжения на стабилитроне уменьшается, за счет чего повышается коэффициент стабилизации.

 

87




Поделиться с друзьями:


Дата добавления: 2014-01-04; Просмотров: 688; Нарушение авторских прав?; Мы поможем в написании вашей работы!


Нам важно ваше мнение! Был ли полезен опубликованный материал? Да | Нет



studopedia.su - Студопедия (2013 - 2026) год. Все материалы представленные на сайте исключительно с целью ознакомления читателями и не преследуют коммерческих целей или нарушение авторских прав! Последнее добавление




Генерация страницы за: 0.009 сек.