Студопедия

КАТЕГОРИИ:


Архитектура-(3434)Астрономия-(809)Биология-(7483)Биотехнологии-(1457)Военное дело-(14632)Высокие технологии-(1363)География-(913)Геология-(1438)Государство-(451)Демография-(1065)Дом-(47672)Журналистика и СМИ-(912)Изобретательство-(14524)Иностранные языки-(4268)Информатика-(17799)Искусство-(1338)История-(13644)Компьютеры-(11121)Косметика-(55)Кулинария-(373)Культура-(8427)Лингвистика-(374)Литература-(1642)Маркетинг-(23702)Математика-(16968)Машиностроение-(1700)Медицина-(12668)Менеджмент-(24684)Механика-(15423)Науковедение-(506)Образование-(11852)Охрана труда-(3308)Педагогика-(5571)Полиграфия-(1312)Политика-(7869)Право-(5454)Приборостроение-(1369)Программирование-(2801)Производство-(97182)Промышленность-(8706)Психология-(18388)Религия-(3217)Связь-(10668)Сельское хозяйство-(299)Социология-(6455)Спорт-(42831)Строительство-(4793)Торговля-(5050)Транспорт-(2929)Туризм-(1568)Физика-(3942)Философия-(17015)Финансы-(26596)Химия-(22929)Экология-(12095)Экономика-(9961)Электроника-(8441)Электротехника-(4623)Энергетика-(12629)Юриспруденция-(1492)Ядерная техника-(1748)

Рассмотрим работу внешнего, скоростного контура. Сигнал на входе РС определяется соотношением




Ud1 = Uзд – Uocw.

Если д по каким-либо причинам снижается, то напряжение Uoc w тахогенератора также уменьшается, а сигнал ошибки Ud1 увеличивается. Это приводит к возрастанию напряжения U рс на выходе РС, т.е. на вход токового контура начинает поступать большой сигнал задания. За счет работы внутреннего контура ток якоря увеличивается и д растет, стремясь к заданному значению.

Из приведенных рассуждений несложно сделать вывод, что в этой схеме задача регулирования тока якоря подчинена задаче регулирования д. Отсюда название систем – системы подчиненного регулирования.

Рассмотрим, как протекают процессы при управлении скоростью. Так, чтобы увеличить д, увеличивают напряжение задания Uзд. При этом U d1 и U рт увеличиваются, внутренний контур обеспечивает возрастание тока якоря и двигатель разгоняется до заданного значения скорости.

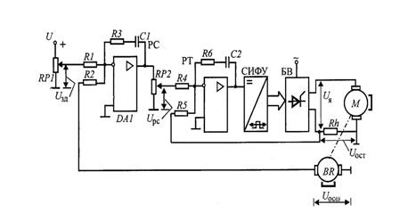
Упрощенная принципиальная схема СПР тока якоря и угловой скорости ДПТ НВ для нереверсивного ЭП приведена на рис. 3.32.

Рис. 3.32

Регулятор тока в схеме выполнен на операционном усилителе DA 2 в виде ПИ-регулятора. Использование ПИ-регулятора позволяет получить максимальное быстродействие токового контура. На вход РТ через резисторы R 4 и R 5 поступает сигнал с выхода РСUрс и с выхода датчика тока (шунт Rh) – Uост.

Регулятор скорости выполнен на операционном усилителе DA 1 в виде ПИ-регулятора. Использование ПИ-регулятора в скоростном контуре придает астатизм системе (см. п. 3.2). В астатической системе при использовании идеального регулятора статическая ошибка в поддержании скорости сводится к нулю. На вход РС через R 1 поступает сигнал U зд от задатчика скорости (потенциометр RP 1) и через R 2 – сигнал отрицательной обратной связи Uoc w по скорости, снимаемый с тахогенератора. Для настройки значения тока отсечки в схеме предусмотрен потенциометр RP 2. Максимальное значение напряжения на выходе РС определяется насыщением усилителя. На вход РТ подается часть выходного напряжения РС, снимаемого с делителя RP 2. Перемещая движок RP 2, например, вниз, можно уменьшать максимальное значение сигнала U рс. Этот сигнал является задающим для внутреннего токового контура. А его максимальное значение определяет максимальный ток якоря – ток отсечки.




Поделиться с друзьями:


Дата добавления: 2014-01-07; Просмотров: 302; Нарушение авторских прав?; Мы поможем в написании вашей работы!


Нам важно ваше мнение! Был ли полезен опубликованный материал? Да | Нет



studopedia.su - Студопедия (2013 - 2026) год. Все материалы представленные на сайте исключительно с целью ознакомления читателями и не преследуют коммерческих целей или нарушение авторских прав! Последнее добавление




Генерация страницы за: 0.008 сек.