Студопедия

КАТЕГОРИИ:


Архитектура-(3434)Астрономия-(809)Биология-(7483)Биотехнологии-(1457)Военное дело-(14632)Высокие технологии-(1363)География-(913)Геология-(1438)Государство-(451)Демография-(1065)Дом-(47672)Журналистика и СМИ-(912)Изобретательство-(14524)Иностранные языки-(4268)Информатика-(17799)Искусство-(1338)История-(13644)Компьютеры-(11121)Косметика-(55)Кулинария-(373)Культура-(8427)Лингвистика-(374)Литература-(1642)Маркетинг-(23702)Математика-(16968)Машиностроение-(1700)Медицина-(12668)Менеджмент-(24684)Механика-(15423)Науковедение-(506)Образование-(11852)Охрана труда-(3308)Педагогика-(5571)Полиграфия-(1312)Политика-(7869)Право-(5454)Приборостроение-(1369)Программирование-(2801)Производство-(97182)Промышленность-(8706)Психология-(18388)Религия-(3217)Связь-(10668)Сельское хозяйство-(299)Социология-(6455)Спорт-(42831)Строительство-(4793)Торговля-(5050)Транспорт-(2929)Туризм-(1568)Физика-(3942)Философия-(17015)Финансы-(26596)Химия-(22929)Экология-(12095)Экономика-(9961)Электроника-(8441)Электротехника-(4623)Энергетика-(12629)Юриспруденция-(1492)Ядерная техника-(1748)

Антенные переключатели

 

 

 
 

 


Рис. 3.11 Структурная схема ППП на базе газоразрядных приборов

 

 

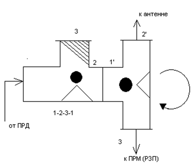
. Энергия СВЧ поступает только в антенну.

 

 
 

 

 


 

Рис. 3.12 Зависимость сопротивления короткозамкнутого шлейфа от длины шлейфа.

 

 

гиратора, фазосдвигающей секции (ФСС) и щелевых мостов.

 
 

 


Рис. 3.13 Конструкция антенного переключателя на основе гиратора.

 

В режиме “передача” энергия СВЧ поступает в верхний волновод 1. Фаза ЭМВ показана вектором 1. Далее волна проходит по верхнему волноводу через гиратор и ФСС таким образом в вернем волноводе осуществляется поворот фазы на +1800 . в сторону опережения

При переходе через I ЩМ в нижний волновод происходит сдвиг фазы в сторону отставания на 900. В гираторе, так как феррит слева, сдвиг фаз не происходит, в ФСС также нет сдвига, а второй II ЩМ изменяет фазу еще на 900 в сторону отставания.

Таким образом, волны, проходящие по верхнему и нижнему волноводам, в верхний волновод приходят в фазе складываются и излучаются. Эти же волны вычитаются в нижнем волноводе.

В режиме “прием” (фаза ЭМВ показана вектором ↑) в верхнем волноводе ФСС сдвигает фазу на +900 в сторону опережения, гиратор не изменяет фазу (феррит слева), а I ЩМ изменит фазу еще на 900 и волна поступает на вход ПРМ. В нижний волновод принятая волна поступает через II ЩМ с фазовым сдвигом +900, гиратор поворачивает фазу еще на 900 (феррит справа) и общий фазовый сдвиг составляет величину +1800. Волны в нижнем волноводе, складываясь в фазе, поступают в приемник. В силу свойств ЩМ энергия в согласованную нагрузку (поглотительный волновод) не поступает. В сторону магнетрона энергия также не распространяется т.к. принятые волны верхнего и нижнего волноводов при приеме оказываются в противофазе

 

<== предыдущая лекция | следующая лекция ==>
Антенные устройства БРЛС | Смесители радиолокационных приемников
Поделиться с друзьями:


Дата добавления: 2014-01-07; Просмотров: 601; Нарушение авторских прав?; Мы поможем в написании вашей работы!


Нам важно ваше мнение! Был ли полезен опубликованный материал? Да | Нет



studopedia.su - Студопедия (2013 - 2026) год. Все материалы представленные на сайте исключительно с целью ознакомления читателями и не преследуют коммерческих целей или нарушение авторских прав! Последнее добавление




Генерация страницы за: 0.01 сек.