Студопедия

КАТЕГОРИИ:


Архитектура-(3434)Астрономия-(809)Биология-(7483)Биотехнологии-(1457)Военное дело-(14632)Высокие технологии-(1363)География-(913)Геология-(1438)Государство-(451)Демография-(1065)Дом-(47672)Журналистика и СМИ-(912)Изобретательство-(14524)Иностранные языки-(4268)Информатика-(17799)Искусство-(1338)История-(13644)Компьютеры-(11121)Косметика-(55)Кулинария-(373)Культура-(8427)Лингвистика-(374)Литература-(1642)Маркетинг-(23702)Математика-(16968)Машиностроение-(1700)Медицина-(12668)Менеджмент-(24684)Механика-(15423)Науковедение-(506)Образование-(11852)Охрана труда-(3308)Педагогика-(5571)Полиграфия-(1312)Политика-(7869)Право-(5454)Приборостроение-(1369)Программирование-(2801)Производство-(97182)Промышленность-(8706)Психология-(18388)Религия-(3217)Связь-(10668)Сельское хозяйство-(299)Социология-(6455)Спорт-(42831)Строительство-(4793)Торговля-(5050)Транспорт-(2929)Туризм-(1568)Физика-(3942)Философия-(17015)Финансы-(26596)Химия-(22929)Экология-(12095)Экономика-(9961)Электроника-(8441)Электротехника-(4623)Энергетика-(12629)Юриспруденция-(1492)Ядерная техника-(1748)

Баланс по паровой фазе




Рисунок 11 - Структурная схема конденсатора без флегмовой емкости.

 

Уравнение динамики:

. (13)

Уравнение статики:

. (14)

Особенности:

Решение уравнения динамики для pв дает выражение для интегрального звена.

Если учесть выражение Gyn = f (pв), то звено получается апериодическим 1 порядка.

Gyк = f (Gхл), можно получить на основании теплового баланса конденсатора:

. (15)

На основании (13), (14) и (15) можно принять:Pв =f(Gхл).

 

Рисунок 12 - Информационная схема верха колонны

 

 

 

Рисунок 14 - Информационная схема верха колонны как многосвязного

объекта по qв и pв

 

 

Рисунок 15 - Информационная схема верха колонны как многосвязного

объекта по hфл и qв

 

 

Рисунок 16 - Информационная схема колонны как многосвязного

объекта по qв и qн

 

Математическое описание подогревателя потока питания.

Тепловой баланс

Уравнение динамики.

. (16)

Уравнение статики.

Gт Cрт qтвх - Gт Cрт qтвых = Gп Cpп qn0 - Gп Cpп qn. (17)

Обозначения:

- qт вх, qт вых, qn 0 ,qn – температуры потоков теплоносителя и питания на входе и выходе из теплообменника;

- Vn - объем потока питания в трубах теплообменника;

- Cpп, Срт - удельные теплоемкости потоков питания и теплоносителя;

- Gт, Gп - массовые расходы теплоносителя и питания, кг/ч.

 

На основании (16) и (17) можно считать:

.

Предпочтительное управляющее воздействие Gт.

 

 

 

Рисунок 17 - Информационная схема подогревателя потока питания как объекта

управления qп0

 

 

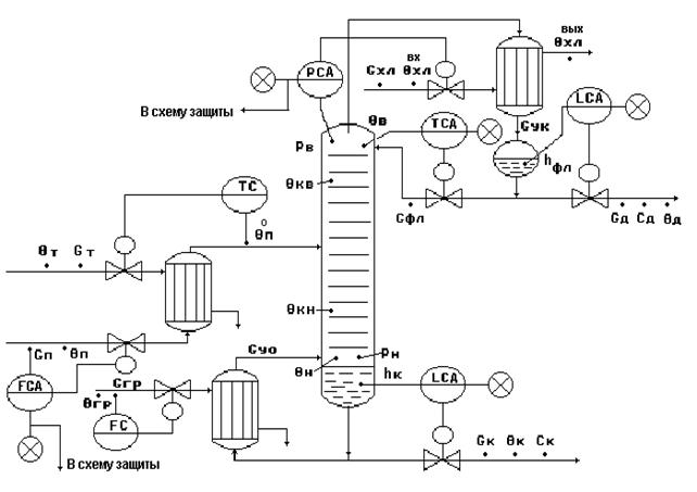
Рисунок 18 - Типовая схема автоматизации процесса ректификации

Типовое решение автоматизации процесса ректификации.

 

1. Регулирование.

Регулирование θв=f(cд) по подаче флегмы - косвенное регулирование показателя эффективности процесса cд.

Регулирование Pв по подаче хладоагента Gхл - обеспечивает материальный баланс по паровой фазе.

Регулирование hфл по отбору флегмы Gфл - обеспечивает материальный баланс по жидкой фазе верха колонны.

Регулирование hк по отбору кубового продукта Gк - обеспечивает материальный баланс по жидкой фазе низа колонны.

Стабилизация расхода питания Gп - обеспечивает:

- материальный баланс по всему веществу,

- снятие наиболее существенных возмущений,

- заданное положение рабочей области колонны;

- стабилизацию производительности установки.

Стабилизация расхода греющего пара Gгр - обеспечивает:

- тепловой баланс установки;

- стабилизацию Gy0.

Регулирование θ п0 по подаче Gт обеспечивает:

- заданное положение рабочей линии;

- эффективность процесса разделения;

- тепловой баланс

2. Контроль.

Температуры и расходы всех исходных потоков.

Температуры - θв, θн, θкв, θкн, θп0.

Давление - Рв, Рн.

Уровень - hфл, hк.

Концентрации - сд или ск.

3. Сигнализация.

существенные отклонения hфл, hк, θв от заданий:

повышение ;

резкое снижение или прекращение подачи потока питания .


Вопросы для самоконтроля:

 

1. Основные требования к ТОУ.

2. Классификация ТОУ.

3. Информационная емкость ТОУ.

4. Типовая схема технологического производства.

5. Построение информационной схемы ТОУ.

6. Процессы перемешивания. Основные схемы перемешивания.

7. Цель управления процессом перемешивания.

8. Материальный баланс по целевому компоненту.

9. Материальный баланс по всему веществу.

10. Анализ статической характеристики объекта.

11. Типовое решение и схема автоматизации процесса перемешивания.

12. Процесс перемещения жидкости. Энергетический баланс - уравнение Бернулли.

13. Информационная схема объекта управления процесса перемещения жидкости.

14. Общая характеристика тепловых процессов.

15. Схема кожухотрубного теплообменника.

16. Математическое описание на основе теплового баланса..

17. Информационная схема объекта.

18. Анализ статической характеристики объекта.

19. Типовая схема автоматизации кожухотрубного теплообменника.

20. Типовое решение автоматизации.

21. Схема парожидкостного теплообменника.

22. Математическое описание на основе физики процесса.

23. Тепловой баланс парожидкостного теплообменника.

24. Материальный баланс по жидкой фазе для межтрубного пространства.

25. Материальный баланс по паровой фазе для межтрубного пространства.

26. Информационная схема объекта.

27. Анализ статической характеристики объекта.

28. Схема испарителя (кожухотрубного теплообменника с изменяющимся агрегатным состоянием теплоносителя и технологического потока).

29. Математическое описание на основе физики процесса.

30. Математическое описание на основе теплового и материальных балансов процесса.

31. Тепловой баланс испарителя.

32. Материальный баланс по жидкой фазе в испарителе (для технологического потока).

33. Материальный баланс по жидкой фазе в кипятильнике (для конденсата греющего пара).

34. Материальный баланс по паровой фазе для кипятильника.

35. Информационная схема испарителя.

36. Типовая схема автоматизации испарителей.

37. Типовое решение автоматизации испарителей.

38. Схема выпарной установки естественной циркуляции с вынесенной греющей камерой.

39. Материальный баланс по растворенному веществу.

40. Тепловой баланс выпарной установки.

41. Материальный баланс по жидкой фазе (для раствора).

42. Материальный баланс по жидкой фазе (для теплоносителя).

43. Материальный баланс по паровой фазе (для теплоносителя).

44. Информационная схема процесса выпаривания.

45. Типовая схема автоматизации процесса выпаривания.

46. Типовое решение автоматизации процесса выпаривания.

47. Основы абсорбции. Схема абсорбционной установки.

48. Материальный баланс по целевому компоненту.

49. Материальный баланс по общему количеству целевого компонента.

50. Материальный баланс по жидкой фазе.

51. Материальный баланс по газовой фазе.

52. Тепловой баланс в абсорбере.

53. Информационная схема для установки.Схема абсорбционной колонны как многосвязного объекта при показателе эффективности сог .

54. Информационная схема для установки.Схема абсорбционной колонны как многосвязного объекта при показателе эффективности сна .

55. Типовая схема автоматизации процесса абсорбции.

56. Типовое решение автоматизации процесса абсорбции.

57. Основные параметры и характеристики процесса сушки.

58. Кинетика процесса сушки.

59. Схема барабанной сушилки прямоточного действия.

60. Структурная схема топки и смесительной камеры.

61. Материальный баланс по газовой фазе.

62. нформационная схема топки и смесительной камеры.

63. Структурная схема сушильного барабана.

64. Материальный баланс по твердой фазе.

65. Материальный баланс по газовой фазе.

66. Тепловой баланс в сушильном барабане.

67. Материальный баланс по количеству влаги в материале.

68. Материальный баланс по количеству влаги в сушильном агенте.

69. Материальный баланс по общему количеству влаги в процессе сушки.

70. Информационная схема сушильного барабана.

71. Типовая схема автоматизации процесса сушки.

72. Типовое решение автоматизации процесса сушки.

73. Основные принципы процесса ректификации.

74. Схема ректификационной установки.

75. Математическое описание низа колонны.

76. Тепловой баланс низа колонны.

77. Материальный баланс по всему веществу.

78. Материальный баланс по легколетучему компоненту.

79. Информационная схема низа колонны.

80. Математическое описание верха колонны.

81. Структурная схема дефлегматора с флегмовой емкостью.

82. Материальный баланс по всему веществу.

83. Материальный баланс по целевому компоненту.

84. Тепловой баланс верха колонны.

85. Баланс по паровой фазе.

86. Информационная схема верха колонны.

87. Математическое описание подогревателя потока питания.

88. Информационная схема подогревателя потока питания как объекта управления.

89. Типовая схема автоматизации процесса ректификации.

90. Типовое решение автоматизации процесса ректификации.

 

 




Поделиться с друзьями:


Дата добавления: 2014-01-07; Просмотров: 1028; Нарушение авторских прав?; Мы поможем в написании вашей работы!


Нам важно ваше мнение! Был ли полезен опубликованный материал? Да | Нет



studopedia.su - Студопедия (2013 - 2026) год. Все материалы представленные на сайте исключительно с целью ознакомления читателями и не преследуют коммерческих целей или нарушение авторских прав! Последнее добавление




Генерация страницы за: 0.012 сек.