Студопедия

КАТЕГОРИИ:


Архитектура-(3434)Астрономия-(809)Биология-(7483)Биотехнологии-(1457)Военное дело-(14632)Высокие технологии-(1363)География-(913)Геология-(1438)Государство-(451)Демография-(1065)Дом-(47672)Журналистика и СМИ-(912)Изобретательство-(14524)Иностранные языки-(4268)Информатика-(17799)Искусство-(1338)История-(13644)Компьютеры-(11121)Косметика-(55)Кулинария-(373)Культура-(8427)Лингвистика-(374)Литература-(1642)Маркетинг-(23702)Математика-(16968)Машиностроение-(1700)Медицина-(12668)Менеджмент-(24684)Механика-(15423)Науковедение-(506)Образование-(11852)Охрана труда-(3308)Педагогика-(5571)Полиграфия-(1312)Политика-(7869)Право-(5454)Приборостроение-(1369)Программирование-(2801)Производство-(97182)Промышленность-(8706)Психология-(18388)Религия-(3217)Связь-(10668)Сельское хозяйство-(299)Социология-(6455)Спорт-(42831)Строительство-(4793)Торговля-(5050)Транспорт-(2929)Туризм-(1568)Физика-(3942)Философия-(17015)Финансы-(26596)Химия-(22929)Экология-(12095)Экономика-(9961)Электроника-(8441)Электротехника-(4623)Энергетика-(12629)Юриспруденция-(1492)Ядерная техника-(1748)

Производство этилового и изопропилового спиртов




Алгоритм создания безотходных производств

1. Построение принципиальной блок-схемы процесса.

2. Определение участков, связанных с наибольшим образованием стоков и выбросов, а также ответственных за возникновение замкнутых газовых и жидкостных потоков, нуждающихся в очистке.

3. Уточнение взаимной зависимости отдельных узлов технологической схемы и их роли в формировании выбросов на других участках.

4. Распределение участков технологической схемы в иерархической последовательности в зависимости от их влияния на образование стоков и выбросов.

5. Определение причин, устранение которых позволит усовершенствовать процесс с позиции безотходной технологии.

6. Определение условий, при которых возможно устранение неблагоприятных воздействий данной стадии технологического процесса на образование загрязняющих выбросов и стоков.

7. Определение вариантов изменения каждого из технологических узлов с целью сведения к минимуму образования стоков и выбросов.

8. Проверка влияния предполагаемых изменений на работу смежных технологических узлов.

9. Разработка откорректированных вариантов усовершенствованного технологического процесса и (или) технико-экономическая оценка вариантов технологического процесса.

10. Совершенствование технологической стадии по всем ступеням и разработка безотходного технологического процесса.

Тема 6. Технологии основных промышленных производств

Химия и теоретические основы процессов гидратации–дегидратации. Присоединение воды к олефинам всегда происходит по правилу Марковникова, вследствие чего из этилена образуется этанол, из пропилена и н -бутена — изопропанол и втор -бутанол, а из изобутена — трет -бутанол:

СН2=СН2 + Н2О → СН3СН2ОН,

СН3СН=СН2 + Н2О → СН3СHОНСН3,

СН3СН2СН=СН2 + Н2О → СН3СН2СНОНСН3,

(СН3)2С=СН2 + Н2О → (СН3)3СОН.

Все эти превращения обратимы, однако отщепление воды от спиртов (и вообще от гидроксисодержащих соединений) может происходить в двух направлениях — как внутри- или межмолекулярно

 

+H2O C2H5OH

C2H4 → C2H5OH → (C2H5)2O

− H2O

Рассмотрим равновесие основной реакции: гидратации–внутримолекулярной дегидратации:

RCH=CH2 + H2O ↔ RCHOH−СН3, −∆Но298 = 46 кДж/моль.

Она протекает с выделением тепла, следовательно, ее равновесие смещается вправо при понижении температуры. Дегидратации, наоборот, способствует нагревание.

Как показывает стехиометрия реакций, на их равновесие можно влиять, изменяя давление. Внутримолекулярной дегидратации, идущей с увеличением числа молей веществ, способствует пониженное или обычное давление. Наоборот, гидратации олефинов благоприятствует высокое давление, увеличивающее равновесную степень конверсии олефина. Так, последняя при 250-300 оС и атмосферном давлении составляет всего 0,1-0,2 %, что совершенно неприемлемо для практических целей, но при 7-8 Па и тех же температурах она возрастает до 12-20 %. Гидратации способствуют одновременное снижение температуры и повышение давления.

Рассмотрим теперь равновесие в системе межмолекулярная дегидратация спиртов – гидролиз простых эфиров:

2ROH ↔ ROR + Н2О, −∆Но298 = 23 кДж/моль.

В случае этанола ее равновесие описывается уравнением

lg Kp = −1,40 + 1200/T,

показывающим, что равновесие смещается вправо при снижении температуры. Следовательно, при 200-400 оС внутри- и межмолекулярная дегидратация конкурируют друг с другом. Термодинамическим методом регулирования направления этих реакций является изменение давления: на образование простого эфира оно не влияет, но получению олефина его снижение благоприятствует.

Все рассматриваемые реакции принадлежат к числу кислотно-каталитических процессов. Типичными катализаторами гидратации являются достаточно сильные протонные кислоты: фосфорная кислота на носителе, поливольфрамовая кислота, сульфокатиониты. Для дегидратации используют фосфорную кислоту на носителе, оксид алюминия, серную кислоту, фосфаты (например, СаНРО4) и др.

Равновесие гидратации–дегидратации мало зависит от строения олефина и спирта, поэтому ряд реакционной способности олефинов к гидратации должен соответствовать аналогичному ряду спиртов по их способности к дегидратации:

третичный > вторичный > первичный.

Для дегидратации спиртов установлена схема превращений, по которой эфир способен к разложению на олефин и спирт:

Олефин

+;−Н2О −H+

ROH ↔ R+

+ROH

↔ ROR + Н+ → ROH + Олефин + Н+.

Внутримолекулярная дегидратация имеет более высокую энергию активации по сравнению с образованием простого эфира. По этой причине, а также из рассмотрения приведенной выше схемы следует, что дегидратацию с образованием ненасыщенной связи надо осуществлять при повышенной температуре и низком парциальном давлении или концентрации спирта. Дегидратацию с образованием простого эфира проводят при более низкой температуре, более высоких концентрации и парциальном давлении спирта (например, под некоторым давлением) и при неполной конверсии спирта в реакторе.

Сернокислотная гидратация олефинов. Это был первый и сохранившийся в некоторых случаях до сих пор метод гидратации олефинов. Он состоит в предварительной абсорбции олефинов серной кислотой с образованием моно- и диалкилсульфатов (эфиры серной кислоты) и их последующем гидролизе водой:

+RCH=CH2 +RCH=CH2

H2SO4 → СН3СНR−OSO2OH → (СН3RСH)24,

СН3СHR−OSO2OH + Н2О → RСНОНСН3 + H2SO4,

(СН3RСH)2SO4 + H2O → CH3CHR−ОSО2ОН + RCHOHCH3.

В зависимости от реакционной способности олефина и для подавления побочной полимеризации проводят абсорбцию при разных условиях: концентрация серной кислоты от 60 до 98 %, температура от 0 до 70 оС, давление от 0,2 до 2 МПа (первые цифры соответствуют изо -бутену, вторые этилену). Соотношение серной кислоты и олефина берут таким, чтобы на 1 моль H2SO4 поглощалось 1,2-1,3 моль олефина, что сокращает расход кислоты. При этих условиях, а также за счет гидролиза сульфатов водой, содержащейся в серной кислоте, реакционная масса состоит из моно- и диалкилсульфатов, H2SO4, воды, спирта и побочных продуктов — простого эфира и полимеров.

Этиловый спирттанол) С2Н5ОН является жидкостью, кипящей при 78,3 оС; с воздухом образует взрывоопасные смеси в пределах концентраций 3-20 % (об.). С водой дает азеотропную смесь, содержащую 95,6 % спирта и кипящую при 78,1 оС. В виде такого ректификата этанол обычно и употребляют в технике.

Этанол принадлежит к числу многотоннажных и широко применяемых продуктов. Он используется в пищевой и медицинской промышленности; находит применение для производства бутадиеновых каучуков; служит горючим в жидкостных ракетных двигателях, антифризом и т.д. Как промежуточный продукт органического синтеза этанол имеет важное значение для получения сложных эфиров, хлороформа, хлораля, диэтилового эфира, ацетальдегида и уксусной кислоты.

Этанол относится к числу традиционных универсальных растворителей, хотя и огнеопасных, является ценным источником получения кормовых дрожжей, потребность животноводства страны в которых далека от насыщения, в том числе из-за ограниченности наиболее распространенного исходного сырья — высокочистых жидких парафинов.

Наличие в стране реальных ресурсов этансодержащего газа придает экономичность схеме: природный газ — этан — этилен — этанол — кормовые дрожжи, в которой достигаются две цели одновременно: квалифицированное использование компонентов природного газа; получение кормовых добавок наивысшего качества, с которым не может конкурировать белок, полученный на природном газе, парафине и даже метаноле.

До недавнего времени производство этанола основывалось на пищевом сырье — сбраживание крахмала из некоторых зерновых культур и картофеля с помощью ферментов, вырабатываемых дрожжевыми грибками. Этот способ сохранился и до сих пор, но он связан с большими затратами пищевого сырья и не может удовлетворить промышленность. Другой метод, также основанный на переработке растительного сырья, заключается в гидролизе древесины (гидролизный спирт). Древесина содержит до 50 % целлюлозы, и при ее гидролизе водой в присутствии серной кислоты образуется глюкоза, которую подвергают затем спиртовому брожению:

H+

6Н10О5)х + xH2О → xC6H12O6, C6H12O6 → 2С2H5ОН + 2CO2.

Синтетический этанол получают гидратацией этилена.

Получение этилового спирта прямой гидратацией этилена. Этот метод состоит в непосредственном присоединении воды к этилену в присутствии кислотных катализаторов:

CH2=CH2 + H2O ↔ C2H5OH.

Механизм прямой гидратации этилена в присутствии фосфорной кислоты (предложен Н.М.Чирковым) состоит из нескольких стадий. На поверхности носителя в пленке фосфорной кислоты происходит растворение этилена и отщепление протона от молекулы кислоты:

H3PO4 ↔ H+ + H2PO4¯,

а затем образуется π-комплекс, который переходит в карбоний-катион, последний взаимодействует с водой, образуя ион алкоксония:

+H2O +

CH3−CH2+ ↔ CH3−CH2−OH2

От иона алкоксония отщепляется протон и образуется спирт:

+ −H+

CH3−CH2−OH2 ↔ CH3−CH2−OH.

Реакция является экзотермической, что необходимо учитывать при технологическом оформлении процесса.

Сырьем для производства синтетического этилового спирта является этилен, выделяемый из газов пиролиза на газофракционирующей установке в виде этиленовой фракции, содержание этилена в которой не менее 98,5 % (об.), пропилен должен отсутствовать, а ацетилена должно содержаться не более 0,75 % (об.). Чем чище исходная этиленовая фракция, тем более высококачественный спирт можно получить на установке гидратации.

Известны два технологических способа прямой гидратации этилена, различающиеся подачей пара и методом подогрева парогазовой смеси.

По первому способу пар высокого давления (до 10 МПа) получают со стороны; этим же паром подогревают циркулирующую парогазовую смесь.

Кроме того известны схемы, в которых используют не водяной пар, получаемый со стороны, а очищенную воду. Подогрев парогазовой смеси, поступающей в реактор, и испарение воды осуществляют в трубчатой печи.

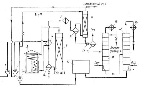
Существующие схемы процессов заметно различаются, в особенности происхождением водяного пара, требуемого для синтеза, и степенью очистки целевого продукта. Водяной пар соответствующих параметров нередко берут со стороны или получают на этой же установке в трубчатой печи. В последнем случае можно организовать водооборот технологической воды. Схема такого процесса изображена на рисунке.

 


Рис. Технологическая схема получения этанола:

1, 2 – компрессоры; 3 – трубчая печь; 4 – теплообменник; 5 – реактор;

6 – солеотделитель; 7 – холодильник; 8, 10 – сепараторы; 9 – абсорбер;

11 – колонна отгонки легкой фракции; 12 – колонна отгонки этанола;

13 – установка ионообменной очистки оборотной воды; 14 – насос;

15 – дроссельный вентиль; 16 – конденсаторы

 

Свежий и рециркулирующий этилен сжимают до 8 МПа в компрессоре 1 и циркуляционном компрессоре 2, смешивают с рециркулирующим водным конденсатом и нагревают в теплообменнике 4 горячими реакционными газами. Затем смесь дополнительно нагревают до 280-330 оС в трубчатой печи 3 и подают в реактор 5. Реакционные газы содержат пары фосфорной кислоты, и их прежде всего нейтрализуют, впрыскивая водный раствор NaOH. Образующиеся фосфаты отде­ляют в солеотделителе 6. Тепло газов утилизируют в теплообменнике 4 и после дополнительного охлаждения в водяном холодильнике 7 разделяют жидкую и газовую фазы в сепараторе 8 высокого давления.

Газы еще содержат пары спирта, которые улавливают водой в абсорбере 9. Освобожденный от спирта газ рециркулируют с помощью компрессора 2, но часть его сбрасывают в линию топливного газа, чтобы избежать чрезмерного накопления инертных примесей. Водный конденсат после сепаратора 8 и жидкость из абсорбера 9 дросселируют и в сепараторе 10 низкого давления отделяют от растворенных газов, которые используют как топливо. Из сепаратора 10 вытекает 15 %-ный водный раствор этанола, содержащий диэтиловый эфир, ацетальдегид и низкомолекулярные полимеры этилена. Этот раствор подвергают ректификации в колоннах 11 и 12. В первой отгоняют наиболее летучие диэтиловыи эфир и ацетальдегид, а во второй — этанол (в виде азеотропной смеси, содержащей 95 % спирта и 5 % воды), причем обогрев осуществляют острым паром, В кубе колонны 12 остается вода, которую очищают на ионообменной установке 13 от солей и возвращают на смешение с этиленом и гидратацию, организуя замкнутый водооборот технологической воды.

Основным аппаратом является реактор — это путотелый вертикальный аппарат кованносварной констукции. Внутренний диаметр 1260 мм, общая высота 10,6 м. Для защиты от коррозии (фосфорной кислотой) аппарат имеет медную футеровку, полностью перекрывающую его внутренную поверхность. В реакторе предусмотрены два люка (верхний для загрузки катализатора, нижний для выгрузки), штуцера для термопар и предохранительного клапана. Нижний люк снабжен медным конусом с отверстиями для прохода газа. На этот конус загружают слой колец Рашига (0,4-1 м3) и 9-10 м3 катализатора. Срок службы катализатора 500 часов. При подпитке катализатора кислотой во время эксплуатации его срок службы увеличивается до 900 часов.




Поделиться с друзьями:


Дата добавления: 2014-01-11; Просмотров: 2870; Нарушение авторских прав?; Мы поможем в написании вашей работы!


Нам важно ваше мнение! Был ли полезен опубликованный материал? Да | Нет



studopedia.su - Студопедия (2013 - 2026) год. Все материалы представленные на сайте исключительно с целью ознакомления читателями и не преследуют коммерческих целей или нарушение авторских прав! Последнее добавление




Генерация страницы за: 0.013 сек.