Студопедия

КАТЕГОРИИ:


Архитектура-(3434)Астрономия-(809)Биология-(7483)Биотехнологии-(1457)Военное дело-(14632)Высокие технологии-(1363)География-(913)Геология-(1438)Государство-(451)Демография-(1065)Дом-(47672)Журналистика и СМИ-(912)Изобретательство-(14524)Иностранные языки-(4268)Информатика-(17799)Искусство-(1338)История-(13644)Компьютеры-(11121)Косметика-(55)Кулинария-(373)Культура-(8427)Лингвистика-(374)Литература-(1642)Маркетинг-(23702)Математика-(16968)Машиностроение-(1700)Медицина-(12668)Менеджмент-(24684)Механика-(15423)Науковедение-(506)Образование-(11852)Охрана труда-(3308)Педагогика-(5571)Полиграфия-(1312)Политика-(7869)Право-(5454)Приборостроение-(1369)Программирование-(2801)Производство-(97182)Промышленность-(8706)Психология-(18388)Религия-(3217)Связь-(10668)Сельское хозяйство-(299)Социология-(6455)Спорт-(42831)Строительство-(4793)Торговля-(5050)Транспорт-(2929)Туризм-(1568)Физика-(3942)Философия-(17015)Финансы-(26596)Химия-(22929)Экология-(12095)Экономика-(9961)Электроника-(8441)Электротехника-(4623)Энергетика-(12629)Юриспруденция-(1492)Ядерная техника-(1748)

Кіріспе 4 страница




Тәсiлдiң кемшiлiктерi: кальций сульфиді құбырларды гипстайды; скрубберді суғаратын суспензия тамшылары өлшенетін бөлшектерден тұрады; үлкен инвестициялық шығындар; үлкен алынатын аудан.

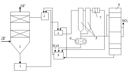
Сулы - құрғақ әдiс – циклді емес тәсіл, оның негізіне түтiндік газдардан күкіртті газдардың жұтуы жатады. Тәсілдің тиімділігі 90 % -дан асады.

Әдiстiң айырмашылық ерекшелiгi: процесте әкті сүттің толық булану үшін көп мөлшері қатысады.

Реакцияның құрғақ өнiмдерi шаңкүлұстағышта (5.2-шi сурет) тұнып қалады, ал күкіртті газдан тазартылған газдар түтіндік құбырға өтеді. 8 түйінде қоспа термиялық қышқылданумен соңғы өнімге өңделеді – яғни, құрылыс материалына.

Артықшылықтары: өнімді құрғақ күйінде алу, ағынды сулардың болмауы, реагенттің жоғары дәрежеде қолданылуы – әктің, бірқалыпты аэродинамикалық кедергі.

Кемшіліктері: қымбат тәсіл, себебі тек жоғары сапалы әк қолданылады; қондырғы көп орынды алады; реагенттің дәл дозировкасының қажеттілігі.


1 – температурасы 130-150 оС болатын кететін түтіндік газдар; 2 - газдарды алдын ала тазалау үшiн күлұстағыш; 3 - кептiргiш - реактор; 4 - аралық сыйымдылық; 5 - ұшпа күл; 6 - әктiң ерiтiндiсiн беру; 7 - шаңкүлұстағыш; 8 – соңғы өнімге кальций сульфиті мен сульфат қоспасының термиялық өңдеуінің түйіні; 9-соңғы өнiм; 10 - тазаланған түтiндік газдар.

 

5.2 сурет - күкiрт оксидтерiнен ылғалды-құрғақ тәсілмен тазартудың сұлбасы.

 

Құрғақ әкті әдiс - ең қарапайым және ең кіші капитал жұмсауларды талап етеді.

Әдiстiң мәні: берілген отында күкірттің стехеометриялық құрамын шамамен 2 еседен арттыратын ізбестас (СаСО3) немесе доломит (СаMg(CO3)2) қосылуы.

Жанарғы: СаСО3 → СаО + СО2

СаО + SО2 + О2→ СаSО4

 


АР - активациялы реактор; ЭФ - электрофильтр; ТС - түтiн сорғыш.

 

4.3 сурет - құрғақ әкті әдiстің сұлбасы

 

Күкiрт екi тотығының бiр бөлiгi жанарғыда түзілген СаО-мен қатысады, бірақ бұл кезеңде көп бөлігі әлі қатыспайды. Қатыспаған кальций түтіндік газдардың ылғалдылығын жоғарылату жолымен бөлек реакторда активтендіріледі (5.3 сурет).

Судың тозаңдануы, кальцидің қолдану коэффициентін барынша жоғарлату мүмкіндік беретін, реакцияға қатыса алатын шарттарды жасайды.

СаО + Н2О → Са(ОН)2

Са(ОН)2 + SО2 → СаSО3↓ + Н2О

Са(ОН)2 + SО2 + О2 → СаSО4 + Н2О

Реакцияның өнiмi - көмiрдiң жағуы кезінде ұшпа күлмен араласып және ЭФ-да түтіндік газдардан жойылатын құрғақ ұнтақ.

Түтiндік газдарды суландыруы ЭФ жұмысының тиімділігін жақсартады, соның нәтижесінде ЭФ-тан шыққан шаңды шығарулардың дәрежесі, бір көмірді жақан кезден қарағанда төмен болады.

Артықшылығы: қарапайымдылығы, циркуляциясы жоқ, ағын сулар болмайды, соңғы өнім құрғақ болады, күкіртті газдың ұсталу дәрежесі жоғары 45-90 %, әр түрлі отын түрінде жұмыс істейді, қазандық типінен тәуелсіз, көп орын алмайды, үнемділік, шағын инвестициялық шығындар, арзан сорғыштың-ізбестастың пайдаланылуы.

Кемшiлiктері: қыздыру беттерінде мықты шөгінділердiң және кальций сульфатының қалыптасуы.

Магнезитті циклдiк тәсiл.

Тәсiлдiң мәнi: Күкірт диоксидінің магний оксидінің (магнезитпен) суспензиясымен байланысы келесі реакция арқылы анықталады

 

МgO + SO2 = МgSO3

 

Пайда болған магний сульфиді қайтадан күкірт диоксидімен және сумен өзара әрекеттесіп, магний бисульфидін түзеді.

МgSO3 + SО2+ Н2О = Мg(НSO3)2

Пайда болған бисульфид магнезитті қосу арқылы бейтараптанады

Мg (НSO3)2 + МgO = 2МgSO3 + Н2О

Температурасы 800-900 °С кезінде күйдiрудiң процесiнде пайда болған магний сульфиді келесі реакция өнімдерін түзіп, термиялық жіктеуге ұшырайды:

МgSO3 → МgO + SO2

Магний тотығы процеске қайтып келеді, ал концентрирленген күкiрттi ангидрид күкірт қышқылына немесе қарапайым күкіртке өңделуі мүмкін.

Түтіндік газдар (5.4 сурет) күкірт қышқылынан скрубберде 1 0,03 %-ке дейін тазаланады, пайда болған концентрациясы 50-70 г/л болатын магний бисульфид ерітіндісі циркуляциялық жинаққа кіреді 3,одан ерітіндінің бір бөлігі тегеурінді бакке жіберіледі 2 және скруббердің сулануына қайтып келеді, ал қалған бөлігі бейтараптандырғышқа 4 магний сульфидін бөлу өтеді.

 

ТГ - тазаланған газ; ТГ - түтiндік газдар

1 - скруббер; 2 - тегеурiндi бак; 3-циркуляциялық жинақ; 4 - бейтараптандырғыш; 5 - гидроциклондар; 6-таспа вакуум-сүзгiш; 7 - сығымдау-сүзгiсi; 8 - тазартылған ерiтiндiнiң жинағы; 9 - күйдiру пешi.

4.4 сурет – магнезитті тазалау әдісінің сұлбасы

 

Әдiстiң артықшылықтары: түтіндік газдардың алдын ала салқындатуынсыз газдардың жоғары дәрежеде тазартудың (90-92 %) мүмкіндігі. Магний сульфитiнiң күйдiруi ЖЭС-тан тыс химиялық кәсiпорында өндiруі мүмкін, өйткенi кептiрiлген және құрғаған кристалдар жеңiл тасымалданады.

Кемшiлiктері: көлемінің үлкен болуы, күкiрт қышқыл өндiрiсiнiң және қатты заттармен әр түрлі операциялардың болуы; кристалдардың кептіруі және гидратты ылғалдылықты жою үшін жылудың көп мөлшері қажет.

Аммиакты - циклдiк тәсiл.Тәсiл қайтымды реакцияға негізделген

(NH4)2SO3 + SO2 + Н2О 2 NH4НSO3

30-35 °С температура кезінде реакция солдан оңға қарай жүреді, ал ерiтiндiнiң қайнатуы кезінде 97 °С болғанда - керi бағытта жүреді.

Артықшылығы: аммиакты - циклдiк тәсiл сұйытылған 100 %-дық күкіртті ангидрид және амоний сульфатын алуға мүмкiндiк бередi.

Кемшiлiктері: үлкен экономикалық шығындар, көлемін процестiң қиын жүруі, күкірттің абсорбциясы алдында түтiндік газдарды алдын ала терең салқындатудың қажеттiлiгі.


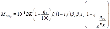
Күкiрттiң тотықтарының шығуларын есептеу

 

Әр қазанның түтіндік газдармен атмосфераға шығарылатын күкiрт екітотығына г/жыл, г/с қайта есептегенде SO3 және SO2 күкірт тотықтарының жалпы саны.

Мұндағы: В – қаралатын мерзім ішінде тұтынылатын отынның шығыны; т/жыл, г/с; SР - жұмыс массасына отын құрамындағы күкiрт мөлшерi, %; з' - қазанда ұшпа күлмен байланысқан күкiрт оксидтерiнiң үлесi; з'' - сулы күлұстағышта жолшыбай қатты бөлшектердi ұстаумен жүретін күкірт тотықтарының үлесі. Құрғақ күлұстағыштардағы күкiрт тотықтарының үлесi (құрғақ инерциялы, электрофильтрлер, маталы сүзгiлер) нөлге тең. Бұл үлес сулы күлұстағыштарда суғаратын судың және әкелінген күкіртті отынның ортақ сiлтiлiгінен тәуелді; зС - күкiрт тазалағыш қондырғыларда ұсталатын күкірт тотықтарының үлесі: зОС және зК - күкiртұстағыш қондырғы мен қазанның жұмыс істеу сағ/жыл.

 

3 Азот тотықтарынан түтіндік газдардың тазартудың әдістері

3.1 Қазан жанарғыларындағы азот тотықтарның жасалуы

Азоттың тотықтары түтiндік газдарда зиянды қоспа болып келеді.

Қазан жанарғыларында отынды жағу кезінде, ауада және отын құрамындағы азот реакцияға бейім болады және оттегімен әрекеттесіп оксид құрайды.

Жанарғыда азоттың келесідей тотықтары болады:

 

NOx = NO + NO2

 

Азот тотықтары отында және ауадағы азот есебінен азоттың тотығуы нәтижесінде пайда болады, сондықтан олар барлық отындардың жану өнімдерінде болады.

Семенов-Зельдович - Франк–Каменецкийдің теориясы қазан жанарғыларындағы ауада азоттың тотығуы болатын оқиғалардың жиынтығын сипаттады. Ауадағы азот тотығуының шарты ретінде жоғары температурада жылуды жұту кезінде ауада оттегі молекулалары диссоциациясы болып келеді.

 

 

Атомдық оттегi азот молекуласымен әсерлеседі, эндотермиялық реацияның нәтижесінде пайда болған атомдық азот, оттегі молекулаларымен экзотермиялық реакцияға түседі


N2 + O2 → 2NO – 180 кДж/моль (4.1)

N2 + O → NO + N – 314 кДж/моль

О2 + N → NO2 + 134 кДж/моль

 

4.1 реакциясының нәтижесінде оттық камерада негізінде азот тотығы (≈90 %) пайда болады, ал қалған азот тотығының бөлігін азот екітотығы құрайды. Азот екітотығының жасалуы тотықтардың есебiнен болуы елеулi уақытты талап етедi және өте төмен температуралардың кезінде болады. Түтіндік құбырдың шығысында NOx құрамы оттық камерамен салыстырғанда өзгермейді, тек атмосферада оның біртіндеп толық тотықтану процесі болады.

Азот тотығының жалпы саны, ауадағы азот тотықтарының және отындағы азот тотықтарының тотығуы нәтижесінде пайда болатын азот тотықтарының суммасы ретінде анықталады.

 

 

Азот тотығының жасалуының 3 кезеңі бар:

1) жоғары температурада ауадағы азот тотығуының нәтижесінде азот тотығының жасалуы – термиялық;

2) отынның құрамына кiретін азоттың тотығуы – азоттың жанармай тотығы;

3) алаудың түбінде «шапшаң»азот тотықтарының жасалуы.

Соған қатысты азоттың жанармай тотықтарының қатты әсері аз қуатты қазандарда орын алады, алаудың өзегiнде температуралары биiк емес және азоттың «әуе» тотықтарының жасалуы сол себептен аз болады.

Отынның әр-түрлі түрлерін жағу кезінде пайда болатын азот оксидтеріне ықал ететін факторлар:

- жалынның температурасы;

- жану аймағында оттегiнiң шоғырлануы;

- биiк температура аймағында жану өнiмдерiнiң болу уақыт;

- отында азоттың болуы.

Бұл факторлар өз кезегiнде ауаның артықшылық коэффициентінен, жану қондырғыларының құрылымынан, жану процесінің аэродинамикалық сипаттамаларынан, жану ошағының өлшемінен және жылулық кернеуінен, газ ағындары мен қыздыру беттерінің арасындағы жылуалмасу шарттарынан тәуелді болады.

Жану аймағыда болу уақытының көбеюi NOx жасалуының өсуiне алып келедi. NO шоғырлануы газды - әуе алауының ең жоғары температурларының аймақтарынан максималды мәнге ие болады.

4.5 сурет – азот тотығына өтетін, отынды азоттың үлесінің тәуелдiлiгi

 

Суреттен көрініп тұрғандай, отында азоттың аз мөлшері болғанда азот тотығының толық конверсиясы болады. Отындағы азот құрамы 1 – 1,5 % дейін өскенле температура мен жағатын отын түріне тәуелді конверсия 20 – 25 % дейін төмендейді.

Қорытынды: Отындық азот неғұрлым аз болған сайын, азот тотығына өту соғұрлым жоғары болады.

3.2 Азот тотығының шығарындыларын төмендетудің әдістері

Оттық процесiнің арнайы ұйымы, жануы кезінде пайда болған азот тотықтарының мөлшерін айтарлықтай төмендетуге мүмкіндік береді.

Оттықта температуралық деңгейдi төмендету. Бұл тәсiл табиғи газды жағатын қазандар үшiн тиiмдi. Бұл әдiс, от жағуда температураны азайтатын екi түстi экранды қолданудың көмегімен және биіктік бойынша бiрнеше қабаттардан тұратын оттықтарды қондыру жолымен жүзеге асырылады.

Түтiндік газдардың рециркуляциясы. Мәні: темепературасы 300 - 400 °С кезінде сулы экономайзерден кейiн газдар таңдалады және арнайы рециркуляциялық түтiн сорғыш арқылы оттық камерасын беріледi. Рециркуляцияның газдары ауаның жылдамдығымен оттықтың жеке перифириялық арнасына жіберіледі. Түтiндік газдардың жалпы мөлшерінен 15-20 % рециркуляциялайды. Әдiстiң тиiмдiлiгi 50 %.

Ылғал немесе будың оттыққа бүркуi ауаның жалпы мөлшерінен 5-10 % құрайды.

Әдiстiң артықшылықтары: қарапайымдылығы, реттеудiң жеңiлдiгi, шығындардың аз болуы. Газ-мазутты қазандарға NOx шығарындыларды 20-30 %-ке азайтуға мүмкіндік бередi. Кемшiлiктері: бутүзiлуге жылудың шығындары талап етіледi, шығатын газдармен жылудың шығындары артады. Қатты отынды жағу кезінде нәтижесі аз.

Екi сатылық жағу. Барлық оттықтар арқылы ауаның кемшілігі ( = 0,8 ч 0,95) бар отын жіберіледі, NOx түзілуі үшін оттегінің жетпеуі сияқты. Ал алаудың түпкі бөлiгiне, отын толық жану үшiн ауа енгізеді. Әдістің тиімділігі 40-45%.

Оттықта NOx –тің қалпына келтiруі арқылы отынның сатылы беруі.

3 = = 1,2

2 = = 0,9

1 = =1

1 – негiзгi оттықтардың қондыру аймағы; 2 - СО және Н2 – нің пайда болу есебінен қалпына келтiретін аймақ; 3 - СО және Н2 жағудың аймағы.

4.6 сурет - отынның сатылы беруi кезінде оттықтардың орналастыру сұлбасы

 

- ауа шығыны коэффициенті.

Оттықта ( =1) негізгілерден жоғары көміртозаңды жанарғыларда (4.6 сурет) қосымша жанарғыларды ( = 0,9) қондырады, оған ауа кемшілігі бар отынның бір бөлігі жіберіледі және соның нәтижесінде СО және Н2 түзілуінің есебінен қалпына келтіргіш аймақ пайда болады. Одан жоғары жағуды аяқтау үшiн қажеттi үшiншi реттiк ауаны енгiзу қалақшалары орналасады ( = 1,2) - СО және Н2 – нің жану аймағы.

Жану қондырғысының құрылымы алауда отынның жалындау қарқындылығын, отынның ауамен араласу жылдамдығын және жану өзегінде температуралардың максималды деңгейін анықтайды;

Жоғары концентрациялы (10 – 30 кг шаң/1 кг ауаға) шаңныңдиаметрі 60-90 мм құбырлар арқылы оттықтарға берілуі NOx – тің 20% төмендеуіне алып келеді.

Оттықта ауа шығынының төмендеуi. Отынның барлық түрлері үшiн қолданылады. = 1,03 ч 1,07 кезінде оттықта оттегі концентрациясы төмендейді, демек NOx концентрациясы да төмендейді. Бұл тәсiлдiң қолдануының негізі мыналарда жатыр: шығатын газдарда жану өнiмдерiнің пайда болуы, шығарындыда отынның болуы артады, қыздыру беттерінің қождану қарқындылығы артады, экрандардың жоғары температуралы каррозиясы.

Ауаның төменгі шығынымен оттықтардың жұмыс істеу шарты – әр оттыққа отын мен ауаның дәл мөлшері; оттықта ұйымдаспаған сорудың болмауы; оттық камерада газ тығыздығының жоғары болуы.

Отынның 700 °С дейін алдын – ала жылытуы. Бұл әдіс NOx шығарындыларын – 2-2,5 есе азайтуға мүмкіндік бередi. Ұшпа заттардың алдын – ала (от жағуға беруге дейiн) бөлінуі арқылы нәтижеге жетеді.

NOx тотықтарын басуын әр әдiсі от жағу процестерінің күрделілігімен, оттықтардың құрылысының, жанарғы қондырғыларының және отынның қасиеттерінің әр түрлiлiгімен байланысты көптеген қиыншылықтарды тудырады. NOx түзілуін басу жолымен отынды жағу процесiнде шығарындылардың төмендеуіне жетуге болмайды, олардан тазартуды қолданылады.

 

3.3 Азот тотықтарынан газдарды химиялық тазартудың әдістері

Түтiндік газдардың NOx-тан тазартудың химиялық әдiстері келесідей ажыратылады:

1) тотықтырғыш, азот тотығының диоксидке тотығуына негізделген;

2) қалпына келтiргiш, катализаторлардың қолдануымен немесе оларсыз, NOx –ті азотқа және оттегіге дейiн қалпына келтiруіне негiзделген.

Мұнда таңдаулы каталитикалық қалпына келтiру (ТКҚ) және таңдаулы каталитикалық емес қалпына келтіру (ТКЕҚк) деген 2 түрі бар.

Катализатор ретінде титан, молибден, вольфрам, хром, ванадий тотықтары қолданылады;

3) сорбциялық, әр – түрлі сорбенттермен NOx –ті жұтуға негізделген.

Абсорбция - көлемдік жұту.

Адсорбция - беттік жұту.

Сорбциялық әдістер - қымбат, сондықтан қолданылмайды.

Аммиакты әдiс (қалпына келтiргiш). Мәні NOx –ті аммиактiң көмегiмен қалпына келтiруде.

Бұл әдіс белгілі температурада аммиактың азот тотығымен өзара байланысында келесi реакциялар бойынша негiзделген:

4NO + 4NН3 + О2 → 4N2 + 6Н2О

6NO2 + 8NН3→ 7N2 + 12Н2О

NO + NO2 + 2NН3 → 2N2 + 3Н2О

900 - 1100 °С жоғары температураларда реакциялар өте жылдам жүреді, ал катализаторларсыз секундтар арасында.

Одан жоғары температураларда аммиактың жіктелуі жүреді, нәтижесінде қосымша азот тотықтары пайда болады.

Төмен температураларда (573-723 К) реакция кенет баяулайды,және аммиак түтіндік құбырға шығарылады. Тек катализаторлардың қатысуымен ғана өте төмен температураларда азот тотығының ыдырау реакциясы белсенді жүреді.

Катализатор ретiнде түйіршік немесе пластина түрінде кездесетін әр-түрлі металдардың тотықтары қолданылады. Азот тотықтарының ыдырау тиiмдiлiгі катализаторлардың көмегімен 90 %-ға жетедi. Бірнеше мың жұмыс сағаттан кейін катализатордың тиімділігі тмендейді, сол үшін тағы блок қатарын қосады.

Реакцияның уақытын қысқарту үшiн, аммиактың түтіндік газдармен жақсы араласуын қамтамасыз ету керек.

Аммиак қыздыру беттерiнен еркін көлемге, қазанның газ жолының жоғарғы бөлігінде буқыздырғыш аймағында газдармен немесе бумен беріледі. Аммиактың азот тотығына стехиоөлшегiш қатынасы келесідей


 

Салмақтық шығын: азот тотығының 1 бөлiгiне аммиактың 0,5 бөлiгi.

Әдiстiң артықшылықтары: ПӘК-тің жоғары болуы, тазартудың таңдаулылығы, аласа эксплуатациялық шығындар.

Кемшiлiктері: концентрациясы 20 мг/м 3 дейін болатын аммиактың тазартылған түтіндік газдарға өтуі. Түтіндік газдарда күкірт тотығының болуы – аммоний бисульфитінің түзілу мүмкіндігі; аммиактың мөлшерінің дәлдігінің қажеттілігі; қымбат бағалы катализаторлардың қолдануы.

Озонды әдiс (тотықтырғыш) бір мезгілде түтіндік газдардың азот және күкірт тотықтарынан тазарту.

Тәсiлдiң мәнi: төменгi азот пен күкірт тотықтарының озонмен тотығуы.

Түтiндік газдар күл тазалағыштан өтіп, озондық қондырғыға жіберіледі, ол үшсатылы Вентури коагуляторынан және тамшы жинағыштан тұрады.

Газдар бір мезгілде сұйықтық пен озон сияқты коагуляторға жіберіледі. Озонмен тотығу нәтижесінде төменгi азот тотықтары NO және NO2 жоғарғыға өтедi, негiзiнен N2O5-ке. SO2 бiр мезгiлде SO3-ке тотығады.

Сумен әрекеттесу нәтижесінде азотты және күкірт қышқылдарының қоспасытүзіледі. Бұл қоспаны аммиакты суды енгiзу арқылы бейтараптандырады. Бейтараптану нәтижесінде алынған нитрат және сульфат қышқылдарын тыңайтқыштар ретінде пайдалану үшін циклдан шығарады: NH4NO3 және (NH4)24. Бұл тыңайтқыштар бiр мезгiлде күлдің микроэлементтерiмен байытылады.

Әдiстiң кемшiлiгi: озон өндірісінің жоғары энергосыйымдылығы, ол энергоблок қуатына 6-10 % жетеді, күкірт және азот қышқылдарының қоспасының коррозиялық агрессивтілігі.

 

4 Азот тотықтары шығарындыларын есептеу

Қатты, сұйық және газтәріздес отынды жағу кезіндегі әр қазаннан түтіндік газдар арқылы шығарылатын азот тотықтарының жалпы мөлшері. Бу өндіргіштігі 30 т/сағ-тан жоғары қазандар үшін арналған

Мұндағы В - отын шығыны, г/с, т/жыл;

К- азот шығысын сипаттайтын коэффициент (кг/гр ш.о).

Бу өндiргіштігі Д 200т/сағ тең және одан жоғары болатын, газ және мазутты жағу кезінде жүктемелердің барлық ауқымындағы қазандар үшiн арналған


мұндағы, Дн, Дф қазанның (корпустың) номиналды және нақты буөндіргіштігі, т/сағ;

Буөндiргіштігі 30 –дан 200 т/сағ-қа дейін қазандар үшін

 

 

Су жылытқыш қазандар үшін:

 
 




Поделиться с друзьями:


Дата добавления: 2014-11-07; Просмотров: 1393; Нарушение авторских прав?; Мы поможем в написании вашей работы!


Нам важно ваше мнение! Был ли полезен опубликованный материал? Да | Нет



studopedia.su - Студопедия (2013 - 2025) год. Все материалы представленные на сайте исключительно с целью ознакомления читателями и не преследуют коммерческих целей или нарушение авторских прав! Последнее добавление




Генерация страницы за: 0.01 сек.