Студопедия

КАТЕГОРИИ:


Архитектура-(3434)Астрономия-(809)Биология-(7483)Биотехнологии-(1457)Военное дело-(14632)Высокие технологии-(1363)География-(913)Геология-(1438)Государство-(451)Демография-(1065)Дом-(47672)Журналистика и СМИ-(912)Изобретательство-(14524)Иностранные языки-(4268)Информатика-(17799)Искусство-(1338)История-(13644)Компьютеры-(11121)Косметика-(55)Кулинария-(373)Культура-(8427)Лингвистика-(374)Литература-(1642)Маркетинг-(23702)Математика-(16968)Машиностроение-(1700)Медицина-(12668)Менеджмент-(24684)Механика-(15423)Науковедение-(506)Образование-(11852)Охрана труда-(3308)Педагогика-(5571)Полиграфия-(1312)Политика-(7869)Право-(5454)Приборостроение-(1369)Программирование-(2801)Производство-(97182)Промышленность-(8706)Психология-(18388)Религия-(3217)Связь-(10668)Сельское хозяйство-(299)Социология-(6455)Спорт-(42831)Строительство-(4793)Торговля-(5050)Транспорт-(2929)Туризм-(1568)Физика-(3942)Философия-(17015)Финансы-(26596)Химия-(22929)Экология-(12095)Экономика-(9961)Электроника-(8441)Электротехника-(4623)Энергетика-(12629)Юриспруденция-(1492)Ядерная техника-(1748)

Основные системы сбора продукции скважин




Оборудование для сбора и подготовки нефти, газа и воды

ЛЕКЦИЯ 16

Введение к лекции 16

Последним этапом большого объема работ, связанных с добычей нефти, является сбор пластовой жидкости с отдельных скважин, внутрипромысловая транспортировка и первичная обработка.

Поднятая из скважин пластовая жидкость содержит в себе воду, газ, механические примеси и нефть, помимо этого различные агрессивные компоненты.

Для отделения посторонних и вредных примесей от товарной нефти предназначен большой комплекс устройств аппаратов. Все они располагаются на территории промысла и обеспечивают доведение качества нефти до уровня, позволяющего транспортировать ее по магистральным трубопроводам, цистернами, танкерами на нефтеперерабатывающие заводы.

Организация сбора нефти, газа и воды является одним из неотъемлемых компонентов проекта промыслового обустройства. Система сбора включает в себя комплекс трубопроводов для транспортирования продукции скважин к технологическим установкам подготовки нефти, газа и воды.

Выбор системы сбора нефти, газа и воды обусловлен особенностями технологической схемы разработки. Его определяет необходимость:

точного автоматического замера нефти, газа и воды по каждой скважине;

герметизированного сбора нефти, газа и воды и их движения от скважин до магистрального трубопровода;

изготовление основных узлов системы сбора индустриальным методом;

обеспечение высоких экономических показателей по капитальным и эксплуатационным затратам;

минимальной металлоемкости оборудования.

 

В настоящее время известно большое число систем сбора нефти, газа и воды, которые использовались и продолжают эксплуатироваться. Различие в схемах этих систем обусловлено: уровнем техники в момент создания проекта и его внедрения; особенностями проекта разработки и обустройства месторождения; реальными возможностями промышленности, обеспечивающей изготовление и поставку оборудования.

К основным характеристикам системы сбора относятся давление, действующее в ней, и способ транспортирования продукции. По давлению различаются самотечные и высоконапорные системы. По способу транспортирования продукции – раздельная или совместная.

Самотечные системы сбора нефти предусматривают расположение устройств для замера и сепарации нефти в непосредственной близости от скважин, от которых нефть и вода за счет разности геодезических отметок самотеком поступают на сборный пункт. Сборный пункт обслуживает несколько скважин, и от него вода и нефть насосами перекачиваются к установкам подготовки нефти. Если газ и нефть с водой транспортируются по отдельным трубопроводам, то подобный способ называется раздельным. В самотечных системах сбора обычно используется раздельная (или двухтрубная) система сбора.

В высоконапорных системах продукция скважин может транспортироваться на значительные расстояния под устьевым давлением порядка 6 МПа. При этом на сборные пункты поступает пластовая жидкость от большого числа скважин.

В подобных системах после предварительной обработки продукции скважин и отделения газа она поступает под собственным давлением на установку подготовки нефти.

Высоконапорные однотрубные системы сбора позволяют:

полностью устранить потери легких фракций нефти, доходящие до 3 % в негерметизированных системах;

снизить металлоемкость системы сбора;

сократить эксплуатационные расходы на обслуживание системы;

автоматизировать основные операции подготовки и контроля качества пластовой жидкости;

упростить в ряде случаев систему сбора за счет исключения ряда насосных станций в тех случаях, когда продукцию скважин можно транспортировать за счет устьевого давления;

упростить очистку трубопроводов от парафина и отложения солей.

Вместе с тем эти системы имеют ряд недостатков, основными из которых являются:

снижение точности замеров дебитов отдельных скважин автоматами по сравнению с мерниками;

сокращение периода фонтанирования скважин из-за увеличения буферного давления;

необходимость увеличения подачи газа в скважины, эксплуатируемые компрессорным способом;

увеличение нагрузки на элементы насосного оборудования, обусловленное увеличением устьевых давлений.

Самотечная система сбора продукции скважин

Самотечная (или двухтрубная) система сбора продукции скважин использовалась на старых месторождениях. На вновь обустраиваемых месторождениях система не строится, но в ряде мест применяется и в настоящее время, поскольку основная часть оборудования, обеспечивающего ее функционирование, работоспособна.

Эта система предусматривает раздельный сбор нефти и газа. Продукция скважин, обслуживаемых данной системой, может измеряться с помощью индивидуальных замерно-сепарационных установок (ИЗУ) либо групповых замерно-сепарационных установок (ГЗУ).

Схема самотечной системы (рис. 16.1) включает в себя выкидные линии, соединяющие устья скважин 1, эксплуатируемых насосным способом или фонтаном, с распределительной батареей, от которых продукция скважин поступает к ГЗУ 10. Продукция скважин может поступать также и к индивидуальным замерно-сепарационным установкам 2. В ГЗУ и ИЗУ пластовая жидкость отделяется от газа. От замерно-сепарационных установок жидкость по трубопроводам 4 поступает на сборные пункты, оборудованные резервуарным парком 6. Резервуары 6 не герметизированы. Из них нефть и вода центробежными насосами 7 подается по трубопроводу на установку подготовки нефти УПН, откуда на газоперерабатывающий завод ГПЗ. Газ, отделенный от жидкости в ГЗУ или ИЗУ, по отдельному трубопроводу 5 направляется на ГПЗ.

Рисунок 16.1 – Схема самотечной двухтрубной системы сбора продукции скважин:

I – с применением индивидуальных замерно-сепарационных установок (ИЗУ): II – с применением групповых замерно-сепарационных установок (ГЗУ)

1 – скважины; 2 – индивидуальные замерные установки ИЗУ; 3 – газопроводы;

4 – выкидные самотечные линии; 5 – сборный газопровод; 6 – участковый негерметизированный резервуар; 7 – сырьевой насос; 8 – сборный коллектор; 9 – сырьевой резервуар; 10 – групповая замерная установка

Индивидуальные замерно-сепарационные установки (ИЗУ) работают следующим образом. По короткому трубопроводу выкидной линии нефть поступает от скважины в трап, где отделяется от газа. Из трапа газ под собственным давлением направляется в трубопровод газосборной сети, а жидкость – в мерник, установленный на высоком основании либо на естественном возвышении таким образом, чтобы обеспечить переток жидкости из него на сборный пункт. Подобная конструкция ИЗУ обеспечивает минимальное противодавление на устье, которое в основном определяется разностью геодезических отметок устья и уровня жидкости в мернике.

Трап и мерник обвязаны трубопроводами и имеют несколько задвижек, регулятор давления, заглушки и другое оборудование для эксплуатации и ремонтно-профилактических работ.

Групповые замерно-сепарационные установки (рис. 16.2} работают следующим образом. Пластовая жидкость по относительно длинным (до 2 км) выкидным линиям поступает в распределительную батарею 8, представляющую собой ряд задвижек для отключения скважин, направления их продукции через специальные коллекторы в трап первой ступени, замерный трап, подключения к заглушке и т. п.

Рисунок 16.2 – Групповая замерно-сепарационная установка:

1 – вентиль; 2 – трап второй ступени; 3 – самотечный коллектор; 4 – мерник; 5 – регулятор уровня; 6 – замерный трап; 7 – распределительная батарея; 8 – внешние линии от скважин; 9 – замерная диафрагма; 10 – трап первой ступени

Из распределительной батареи пластовая жидкость направляется в трап первой ступени 10, где от нее отделяется газ, и перепускается в трап второй ступени 2. Газ, выделяющийся в трапе 10, пройдя через регулятор давления, направляется в газосборную сеть, а газ из трапа 2 обычно используется для технологических нужд в непосредственной близости от ГЗУ или сжигается в факеле.

Из трапа нефть с водой направляется в мерник 4 и поступает в самотечный сборный коллектор 3, по которому подается в негерметизированные резервуары сборного пункта. Из резервуаров жидкость перекачивается центробежным насосом на установку подготовки нефти УПН.

Дебит отдельных скважин замеряется в мернике 6, а количество газа – расходомером, состоящим из диафрагмы 9 и самопишущего прибора.

Общим для всех самотечных систем сбора является следующее.

Противодавление на устье скважины при работе системы минимально и практически не оказывает влияния на работу внутрискважинного оборудования.

Мерники замерно-сепарационных установок располагаются таким образом, чтобы обеспечить достаточный гидростатический напор для перетока жидкости к СП. Трасса трубопровода должна быть проложена с учетом этого требования.

Точность замера дебитов отдельных скважин достаточно высока, так как обусловлена измерением объема жидкости, накопившейся в мернике за определенный интервал времени. Она мало зависит от дебита скважины.

Достаточно глубокая сепарация газа, исключающая образование в нефтепроводах газовых «мешков».

Повышенная пропускная способность трубопроводов для обеспечения перекачки продукции при увеличении дебитов отдельных скважин и при увеличении вязкости жидкости при сезонных изменениях температуры.

Частая очистка трубопроводов от парафина, солей и механических примесей, отложение которых на стенках трубопровода достаточно интенсивно из-за низкой скорости течения жидкости.

Потери легких фракций нефти и газа достигают 3 %, они происходят в негерметизированных мерниках и резервуарах.

Высоконапорные системы сбора

Все вновь вступающие в разработку месторождения обустраиваются с применением высоконапорных систем сбора.

Существует несколько основных схем, отличающихся друг от друга числом обслуживаемых скважин и перечнем выполняемых операций.

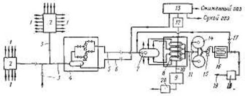
Для сбора продукции большого числа скважин используется схема (рис. 16.3). Она включает в себя выкидные линии от скважин, ГЗУ, сборные коллекторы, дожимные насосные станции ДНС, сборные коллекторы нефти и газа, сепараторы-делители, УПН, установки подготовки воды УПВ, компрессорные станции КС, газоперерабатывающий завод ГПЗ, герметизированные резервуары, автоматические установки сдачи товарной нефти и т. д.

Рисунок 16.3 – Высоконапорная система сбора продукции скважин на больших месторождениях:

1 – выкидные линии от скважин; 2 – групповая замерная установка (ГЗУ); 3 – сборные коллекторы; 4 – дожимная насосная станция (ДНС); 5 – сборный коллектор нефти;

6 – сборный коллектор газа; 7 – сепаратор-делитель; 8 – установка подготовки нефти (УПН); 9 – установка подготовки воды (УПВ); 10 – водопровод для сточной воды;

11 – трубопровод товарной нефти; 12 – компрессорная станция (КС);

13 – газоперерабатывающий завод (ГПЗ); 14 – герметизированные резервуары товарной нефти; 15 – подпорный насос; 16 – автоматизированная установка сдачи товарной нефти;

17 – трубопровод возврата нефти на УПН; 18 – насосная станция; 19 – магистральный нефтепровод к нефтеперерабатывающему заводу; 20 – насос подачи воды на КНС

Схема сбора работает следующим образом. Продукция скважин под устьевым давлением 1,0 – 1,4 МПа по выкидным линиям поступает в автоматизированные групповые замерные установки 2 типа «Спутник», которые включают в себя сепаратор, отделяющий газ от жидкости и измеряющий их расход от каждой скважины в отдельности. Каждая ГЗУ обслуживает до 14 скважин, продукция которых смешивается и транспортируется по коллектору 3 до ДНС 4. Там происходит разделение газа и жидкости, и далее – до газоперерабатывающего завода 13 и сепаратора-делителя 7 они транспортируются по разным трубопроводам.

Сепаратор-делитель 7 служит для обеспечения равномерной подачи нефтяной эмульсии в сепараторы-подогреватели, расположенные на установке подготовки нефти УПН 8. На этой установке отделяется вода и обессоливается нефть, после чего она поступает в установку сдачи товарной нефти 16. Пластовая жидкость направляется в УПВ 9.

Установка сдачи товарной нефти контролирует содержание воды и солей в продукции и при увеличении их выше нормы направляет некондиционный продукт по трубопроводу 17 в сепаратор-делитель 7, откуда он поступает в УПН и доводится там до нормы.

Предварительно вода может отделяться и на ДНС. На небольших месторождениях может использоваться система сбора, совмещенная с установкой подготовки нефти. Обычно она располагается в центре площади, на которой находятся обслуживаемые ею скважины. Продукция скважин поступает по выкидным линиям к автоматизированной замерной установке, от которой направляется в сепаратор первой ступени. Отделенный в ней газ либо используется для собственных нужд, либо направляется по трубопроводу к дальним потребителям. Вода с нефтью и остатками растворенного газа направляется в сепараторы второй ступени – концевую совмещенную сепарационную установку (КССУ), где происходит «холодное» разгазирование нефти и предварительное отделение пластовой воды. Отделенный газ направляется к компрессорной станции КС, а оттуда на ГПЗ.

Из КССУ сырая нефть подается насосом через теплообменники в сепаратор-делитель, далее в сепаратор-подогреватель, где обезвоживается и обессоливается. Доведенная до товарной кондиции нагретая нефть поступает в теплообменники, где нагревает сырую нефть. Из теплообменников нефть направляется в попеременно работающие герметизированные резервуары, откуда насосом подается в автоматическое устройство по передаче товарной нефти и поступает в насосную внешней перекачки.

Газ, отделенный от жидкости в сепараторе-подогревателе, под собственным давлением поступает на ГПЗ, пластовая вода – в КССУ и используется для предварительного разрушения эмульсии. Часть горячей пластовой воды из сепаратора-подогревателя может направляться на установку подготовки воды (УПВ).




Поделиться с друзьями:


Дата добавления: 2015-04-24; Просмотров: 2521; Нарушение авторских прав?; Мы поможем в написании вашей работы!


Нам важно ваше мнение! Был ли полезен опубликованный материал? Да | Нет



studopedia.su - Студопедия (2013 - 2026) год. Все материалы представленные на сайте исключительно с целью ознакомления читателями и не преследуют коммерческих целей или нарушение авторских прав! Последнее добавление




Генерация страницы за: 0.013 сек.