Студопедия

КАТЕГОРИИ:


Архитектура-(3434)Астрономия-(809)Биология-(7483)Биотехнологии-(1457)Военное дело-(14632)Высокие технологии-(1363)География-(913)Геология-(1438)Государство-(451)Демография-(1065)Дом-(47672)Журналистика и СМИ-(912)Изобретательство-(14524)Иностранные языки-(4268)Информатика-(17799)Искусство-(1338)История-(13644)Компьютеры-(11121)Косметика-(55)Кулинария-(373)Культура-(8427)Лингвистика-(374)Литература-(1642)Маркетинг-(23702)Математика-(16968)Машиностроение-(1700)Медицина-(12668)Менеджмент-(24684)Механика-(15423)Науковедение-(506)Образование-(11852)Охрана труда-(3308)Педагогика-(5571)Полиграфия-(1312)Политика-(7869)Право-(5454)Приборостроение-(1369)Программирование-(2801)Производство-(97182)Промышленность-(8706)Психология-(18388)Религия-(3217)Связь-(10668)Сельское хозяйство-(299)Социология-(6455)Спорт-(42831)Строительство-(4793)Торговля-(5050)Транспорт-(2929)Туризм-(1568)Физика-(3942)Философия-(17015)Финансы-(26596)Химия-(22929)Экология-(12095)Экономика-(9961)Электроника-(8441)Электротехника-(4623)Энергетика-(12629)Юриспруденция-(1492)Ядерная техника-(1748)

Оборудование для сбора и подготовки нефти




 

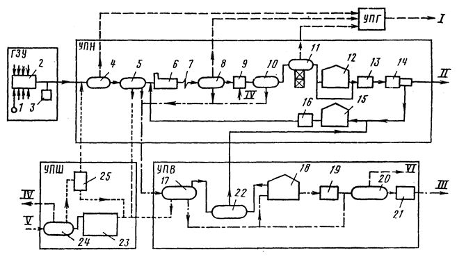
Унифицированная схема нефтегазосбора приведена ниже.

 

 

Рисунок 101 — Унифицированная технологическая схема комплекса сбора и подготовки нефти, газа и воды нефтедобывающего района

1 — скважина; 2 — автоматизированная групповая замерная установка; 3 — блок подачи деэмульгатора; 4 — сепаратор I ступени; 5 — отстойник предварительного сброса воды; 6 — печь для нагрева эмульсии; 7 — каплеобразователь; 8 — отстойник глубокого обезвоживания и II ступени сепарации; 9 — смеситель для ввода пресной воды; 10 — электродегидратор для обессоливания; 11 — сепаратор III (горячей) ступени сепарации; 12 — резервуар товарной нефти; 13; 16; 19 — насос; 14 — автомат по измерению количества и определению качества товарной нефти; 15 — резервуар некондиционной нефти; 17 — блок очистки воды; 18 — резервуар очищенной воды; 20 — блок дегазатора воды с насосом; 21 — узел замера расхода воды; 22 — блок приема и откачки уловленной нефти; 23 — емкость-шламонакопитель; 24 — блок приема и откачки стоков; 25 — мультигидроциклон для отделения от стоячей (дождевой) воды механических примесей.

I — товарный нефтяной газ; II — товарная нефть; III — очищенная вода на КНС; IV — пресная вода; V—промысловые ливневые стоки; VI — газ на свечу.

 

Узлы — установки: ГЗУ — замера продукции скважин;

УПГ — подготовки газа;

УПН — подготовки нефти;

УПВ — подготовки воды;

УПШ — подготовки шлама или механических примесей.

 




Поделиться с друзьями:


Дата добавления: 2015-04-24; Просмотров: 997; Нарушение авторских прав?; Мы поможем в написании вашей работы!


Нам важно ваше мнение! Был ли полезен опубликованный материал? Да | Нет



studopedia.su - Студопедия (2013 - 2026) год. Все материалы представленные на сайте исключительно с целью ознакомления читателями и не преследуют коммерческих целей или нарушение авторских прав! Последнее добавление




Генерация страницы за: 0.009 сек.