Студопедия

КАТЕГОРИИ:


Архитектура-(3434)Астрономия-(809)Биология-(7483)Биотехнологии-(1457)Военное дело-(14632)Высокие технологии-(1363)География-(913)Геология-(1438)Государство-(451)Демография-(1065)Дом-(47672)Журналистика и СМИ-(912)Изобретательство-(14524)Иностранные языки-(4268)Информатика-(17799)Искусство-(1338)История-(13644)Компьютеры-(11121)Косметика-(55)Кулинария-(373)Культура-(8427)Лингвистика-(374)Литература-(1642)Маркетинг-(23702)Математика-(16968)Машиностроение-(1700)Медицина-(12668)Менеджмент-(24684)Механика-(15423)Науковедение-(506)Образование-(11852)Охрана труда-(3308)Педагогика-(5571)Полиграфия-(1312)Политика-(7869)Право-(5454)Приборостроение-(1369)Программирование-(2801)Производство-(97182)Промышленность-(8706)Психология-(18388)Религия-(3217)Связь-(10668)Сельское хозяйство-(299)Социология-(6455)Спорт-(42831)Строительство-(4793)Торговля-(5050)Транспорт-(2929)Туризм-(1568)Физика-(3942)Философия-(17015)Финансы-(26596)Химия-(22929)Экология-(12095)Экономика-(9961)Электроника-(8441)Электротехника-(4623)Энергетика-(12629)Юриспруденция-(1492)Ядерная техника-(1748)

Управление разъединителями - ­­­Электрическая часть электростанций




Управление разъединителями в большинстве случаев выполняется с помощью ручных приводов, снабженных механической или электромагнитной блокировкой, препятствующей аварийному включению или отключению разъединителей под нагрузкой. Однако значительное физическое усилие при ручном приводе разъединителей на большие токи, территориальная удаленность от постов управления, преимущества дистанционного централизованного управления обусловили переход к дистанционному пневматическому или чаще электродвигательному приводу. Для этой цели применялись схемы с двигателем постоянного тока, но более рациональной оказалась схема с электродвигателем трехфазного тока, показанная на рис. 8-35. В последнем случае управление электродвигательным приводом производится с помощью двух контакторов-пускателей П1 и П2, которые вызывают вращение электродвигателя привода в двух противоположных направлениях при включении и отключении разъединителей: реверсирование достигается изменением порядка следования фаз у двигателей при их работе.
Учитывая особую опасность ложной работы цепей управления, например при замыкании на землю в оперативных цепях, схему управления разъединителями строят по принципу двустороннего отделения как катушек пуска, так и обмоток двигателя; существенным является наличие размыкающего вспомогательного контакта включателя В во всех цепях управления, включающего операции под нагрузкой. Добавочное сопротивление Rn ограничивает ток в цепи пускателя после его срабатывания. По окончании операции цепи пускателей разрываются через вспомогательные контакты разъединителей Р1 после включения и Р2 после отключения.
По соображениям упрощения и удешевления схем электрических соединений главным образом у понижающих трансформаторных подстанций получили некоторое распространение схемы без выключателей на стороне высшего напряжения с установленными вместо них так называемыми короткозамыкателями (КЗ) и отделителями (ОД), представляющими собой, по существу, дистанционно управляемые разъединители усиленной конструкции.

Рис. 8-35. Схема управления разъединителем: а — на постоянном токе; б — на
переменном токе
П1, П2 — контактор-пускатель; Р — вспомогательные контакты разъединителя


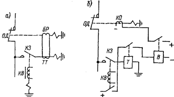
Рис. 8-36. Схема объединения операций управления ОД и КЗ: а — на переменном токе; б — на постоянном токе
БР - реле блокировки
Немаловажной причиной появления таких схем была, помимо высокой стоимости, громоздкости, дефицитности выключателей высокого напряжения, еще и не удовлетворяющая потребителей надежность работы. Применение упрощенных схем может быть целесообразно и при параллельной работе на одного потребителя группы высоковольтных трансформаторов (например, выпрямительных агрегатов, работающих на одну серию электролиза); в этом случае устанавливается один или два групповых выключателя, а на отдельных ответвлениях — короткозамыкатели и отделители. При аварии на одном из ответвлений, конечно, отключится вся группа, но затем быстро (в бестоковую паузу) питание всех неповрежденных ответвлений восстанавливается. КЗ служит для искусственного короткого замыкания, вызывающего срабатывание выключателя в начале линии, а отделитель — для отсоединения поврежденного ответвления в бестоковую паузу.
Короткозамыкатели снабжаются ручным автоматическим приводом типа ШПК и пружинным механизмом для включения ножа разъединителя. Привод ШПК имеет два отключающих электромагнита, реле прямого мгновенного действия, являющееся элементом релейной защиты (токовой, дифференциальной, газовой и др.), и один электромагнит включения (КВ), питающийся от независимого источника (оперативного постоянного тока, оперативного переменного тока). При втягивании сердечника одного из этих элементов освобождается защелка, короткозамыкатель включается под действием пружинного механизма (за время 0,4—0,5 с). Дуга при включении может привести к оплавлению и свариванию контактов, к повреждению фарфоровых изоляторов, поэтому после включения необходим и осмотр и ремонт. В связи с этим отключение короткозамыкателя производится вручную съемной рукояткой, одновременно при отключении заводятся и включающие пружины.
Отделитель предназначен для отключения поврежденной части установки после отключения короткого замыкания групповым линейным выключателем.
Для спаривания работы короткозамыкателя и отделителя у первого за ножом устанавливается трансформатор тока (ТШЛ-0,5;, во вторичную обмотку которого включается специальное блокирующее реле отделителя, препятствующее отключению последнего при не отключенном еще токе короткого замыкания. Кстати, отделитель кроме блокировочного реле имеет и электромагнит дистанционного отключения.
Как и короткозамыкатели, отделители имеют специальные пружинные устройства. У отделителей могут быть применены приводы ШПО, при которых включение ОД производится только вручную, и ШППО, допускающий и автоматическое включение и отключение.
Рис. 8-37, Схема защиты трансформатора с блокировкой

С — конденсатор; Д — выпрямитель; РГ — газовое реле; УЗ — зарядное устройство
Отключающие пружины при включении ОД удерживаются в напряженном состоянии запирающей защелкой. При срабатывании КЗ и обтекании блокирующего реле током от трансформатора тока короткозамыкателя сердечник реле подтягивается и заводит пружину, которая в бестоковую паузу производит расцепление защелки, и ОД отключается пружиной. Привод ШППО имеет дополнительные элементы для автоматического включения ОД: включающую пружину, электромагнит включения и электродвигатель для завода пружины.
На рис. 8-36 показаны два варианта спаривания короткозамыкателя и отделителя через трансформатор тока и блокировочное реле.
На рис. 8-37 показана развернутая схема релейной защиты трансформатора с блокировкой по второму варианту.




Поделиться с друзьями:


Дата добавления: 2015-05-08; Просмотров: 2436; Нарушение авторских прав?; Мы поможем в написании вашей работы!


Нам важно ваше мнение! Был ли полезен опубликованный материал? Да | Нет



studopedia.su - Студопедия (2013 - 2025) год. Все материалы представленные на сайте исключительно с целью ознакомления читателями и не преследуют коммерческих целей или нарушение авторских прав! Последнее добавление




Генерация страницы за: 0.01 сек.