Студопедия

КАТЕГОРИИ:


Архитектура-(3434)Астрономия-(809)Биология-(7483)Биотехнологии-(1457)Военное дело-(14632)Высокие технологии-(1363)География-(913)Геология-(1438)Государство-(451)Демография-(1065)Дом-(47672)Журналистика и СМИ-(912)Изобретательство-(14524)Иностранные языки-(4268)Информатика-(17799)Искусство-(1338)История-(13644)Компьютеры-(11121)Косметика-(55)Кулинария-(373)Культура-(8427)Лингвистика-(374)Литература-(1642)Маркетинг-(23702)Математика-(16968)Машиностроение-(1700)Медицина-(12668)Менеджмент-(24684)Механика-(15423)Науковедение-(506)Образование-(11852)Охрана труда-(3308)Педагогика-(5571)Полиграфия-(1312)Политика-(7869)Право-(5454)Приборостроение-(1369)Программирование-(2801)Производство-(97182)Промышленность-(8706)Психология-(18388)Религия-(3217)Связь-(10668)Сельское хозяйство-(299)Социология-(6455)Спорт-(42831)Строительство-(4793)Торговля-(5050)Транспорт-(2929)Туризм-(1568)Физика-(3942)Философия-(17015)Финансы-(26596)Химия-(22929)Экология-(12095)Экономика-(9961)Электроника-(8441)Электротехника-(4623)Энергетика-(12629)Юриспруденция-(1492)Ядерная техника-(1748)

Интегрирующие АЦП




В основу метода интегрирующего преобразования положен принцип сравнения значений интегралов амплитуд входного аналогового сигнала uвх (t) в определенных пределах и опорного напряжения UREF в тех пределах, при которых разница этих двух интегралов дает нулевой результат. Нахождение каждого такого интеграла реализуется за один такт преобразования, т.е. за два такта в сумме для обоих интегралов. Поэтому такой метод преобразования часто называют методом двухтактного интегрирования. В качестве результата аналого-цифрового преобразования принимается двоичный код X, пропорциональный пределам интегрирования опорного напряжения. Математически это можно записать:

.

Двоичный код может быть получен путем заполнения интервала D tинт тактовыми импульсами и подсчета их двоичным счетчиком. Для определенности пределов интегрирования такими же импульсами заполняется и интервал времени t 2- t 1. Этот интервал должен быть одинаковым при каждом преобразовании и обычно выбирается соответствующим модулю счета Kсч используемого двоичного счетчика.

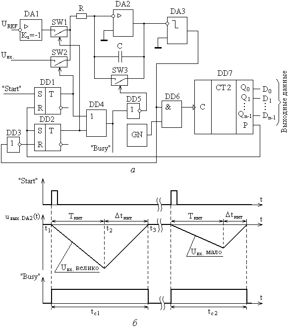
Вариант схемы АЦП с двухтактным интегрированием представлена на рис. 10.7, а. Можно отметить отсутствие в приведенной схеме ЦАП, поскольку обе сравниваемые величины uвх (t) и UREF представлены в аналоговой форме. Компаратор DA 3 выполнен так, что когда выходное напряжение с интегратора, реализованного на операционном усилителе DA 2, резисторе R и конденсаторе C, равно нулю, т.е. когда Uвых.DA 2=0, то на его выходе устанавливается уровень логического нуля. Если выходное напряжение интегратора меньше нуля Uвых.DA 2<0, то на выходе компаратора устанавливается логическая единица.

В исходном состоянии триггеры DD 1 и DD 2 сброшены в ноль и ключи SW 1 и SW 2 разомкнуты. На выходе вентиля ИЛИ DD 4 формируется ноль, который инвертируется в единицу инвертором DD 5, замыкая тем самым ключ SW 3. Это обеспечивает нулевое начальное напряжение на конденсаторе C и нулевое напряжение на выходе интегратора. Выполняется условие Uвых.DA 2=0, на выходе компаратора формируется нулевой логический уровень, который закрывает стробирующий вентиль И DD 6, в результате чего импульсы с выхода генератора GN на счетчик DD 2 на проходят. Преобразование начинается с подачи на вход «Start» схемы короткого единичного импульса (момент времени t 1) (рис.10.7,б). По этому импульсу триггер DD 1 устанавливается в единицу и замыкается ключ SW 2. На выходе вентиля ИЛИ DD 4 также формируется единица, которая инвертируется инвертором DD 5 в ноль и размыкается ключ SW 3. В результате на вход интегратора подается амплитуда входного напряжения. Если изменение входного напряжения uвх (t) отсутствует или происходит со временем, значительно превышающим постоянную времени t = RC, то можно считать входное напряжения постоянным в масштабе периода интегрирования. В этом случае на выходе интегратора напряжение начинает линейно убывать. Выполняется условие Uвых.DA 2<0, на выходе компаратора формируется логическая единица, которая открывает элемент И DD 6. Тактовые импульсы с выхода генератора GN начинают поступать на счетчик DD 7.

После того, как будут подсчитаны Ксч импульсов, на выходе счетчика сформируется единичный уровень сигнала переноса P, который сбросит триггер DD 1 в ноль и установит триггер DD 2 в еднинцу. В результате ключ SW 2 закроется, а SW 1 откроется (момент времени t 2). На выходе вентиля ИЛИ DD 4 будет сохраняться единица, на выходе инвертора DD 5 - ноль, и ключ SW 3 будет оставаться размкнутым. Напряжение на выходе интегратора в момент времени t 2 определяется из формулы:

.

Поскольку интегрирование входного напряжения прекращается сигналом переноса P счетчика, то время интегрирования Тинт получается постоянным, независящим от амплитуды входного напряжения, а зависящим только от частоты следования тактовых импульсов и Ксч счетчика.

Рис. 10.7. Схема (а) и временная диаграмма работы (б) двухтактного интегрирующего АЦП.

С открытием ключа SW 1 на вход схемы начинает подаваться опорное напряжение UREF через аналоговый инвертор DA 1, т.е. на вход интегратора оно поступает с отрицательной полярностью. Напряжение UREF можно формировать изначально отрицательной полярности, тогда необходимость в инверторе DA 1 отпадет. Напряжение на выходе интегратора не может измениться скачком, поэтому оно начинает линейно возрастать. В момент времени t 3 оно достигнет нулевого уровня Uвых.DA 2=0, на выходе компаратора DA 3 сформируется уровень логического нуля, который закроет элемент И DD 6, подача счетных импульсов на счетчик прекратится. Одновременно через инвертор DD 3 сбросится в ноль триггер DD 2 и закроется ключ SW 1. На выходах обоих триггеров будут присутствовать нули, которые поступят на входы вентиля ИЛИ DD 4, в результате чего на его выходе сформируется ноль. Этот ноль проинвертируется инвертором DD 5 и откроется ключ SW 3 для разряда конденсатора и приведения его в исходное состояние. На выходе счетчика зафиксируется двоичный код, пропорциональный входному напряжению. Для выходного напряжения интегратора в момент времени t 3 можно записать:

или

откуда

.

Таким образом, количество подсчитанных двоичным счетчиком тактовых импульсов в период и сформированный цифровой код Х прямо пропорционален входному аналоговому напряжению. Для облегчения синхронизации работы с другими устройствами в схеме рассмотренного АЦП также предусмотрен управляющий выходной сигнал «Busy». Поскольку весь процесс двухтактного преобразования сопровождается логическим нулем на выходе вентиля ИЛИ DD 4, его выход можно использовать и как цепь сигнала «Busy».

Ключ SW 2 коммутирует только положительный потенциал входного напряжения Uвх. Поэтому его можно реализовать на основе n -канального полевого транзистора с индуцированным каналом, как это делалось в схемах ЦАП. Ключи SW 1 и SW 3 коммутируют отрицательные потенциалы (- UREF и - Uвых.DA 2). Для реализации этих ключей необходимо использовать аналогичные транзисторы, но с каналом p -типа. Для управления такими транзисторами на их затворы необходимо подавать сигналы логических единиц с отрицательными потенциалами. Для формирования отрицательных уровней напряжения в схеме можно использовать двуполярный источник питания и инверторы полярности напряжений.

АЦП двухтактного интегрирования, также как и АЦП последовательного счета, обладает не высоким быстродействием, поскольку выходной код формируется процессом подсчета тактовых импульсов, длительность которого зависит от амплитуды входного аналогового сигнала. Часто интегрирующие АЦП по этой причине относят к АЦП последовательного счета. Между тем двухтактный интегрирующий АЦП обладает существенным достоинством. По причине интегрирования входного сигнала осуществляется фильтрация высокочастотных помех. Кроме того, период интегрирования Tинт входного напряжения можно выбрать таким, чтобы почти полностью исключить помехи с частотами, кратными 1/ Tинт. Для исключения помех, вызванных наводками бытовой сети с частотой 50 Гц, период интегрирования должен выбираться кратным значению 1/50 с. Отсюда следует, что интегрирующие АЦП целесообразно применять для оцифровки аналоговых сигналов, характеризующихся сверхнизкими частотами.




Поделиться с друзьями:


Дата добавления: 2015-05-09; Просмотров: 1909; Нарушение авторских прав?; Мы поможем в написании вашей работы!


Нам важно ваше мнение! Был ли полезен опубликованный материал? Да | Нет



studopedia.su - Студопедия (2013 - 2026) год. Все материалы представленные на сайте исключительно с целью ознакомления читателями и не преследуют коммерческих целей или нарушение авторских прав! Последнее добавление




Генерация страницы за: 0.011 сек.