Студопедия

КАТЕГОРИИ:


Архитектура-(3434)Астрономия-(809)Биология-(7483)Биотехнологии-(1457)Военное дело-(14632)Высокие технологии-(1363)География-(913)Геология-(1438)Государство-(451)Демография-(1065)Дом-(47672)Журналистика и СМИ-(912)Изобретательство-(14524)Иностранные языки-(4268)Информатика-(17799)Искусство-(1338)История-(13644)Компьютеры-(11121)Косметика-(55)Кулинария-(373)Культура-(8427)Лингвистика-(374)Литература-(1642)Маркетинг-(23702)Математика-(16968)Машиностроение-(1700)Медицина-(12668)Менеджмент-(24684)Механика-(15423)Науковедение-(506)Образование-(11852)Охрана труда-(3308)Педагогика-(5571)Полиграфия-(1312)Политика-(7869)Право-(5454)Приборостроение-(1369)Программирование-(2801)Производство-(97182)Промышленность-(8706)Психология-(18388)Религия-(3217)Связь-(10668)Сельское хозяйство-(299)Социология-(6455)Спорт-(42831)Строительство-(4793)Торговля-(5050)Транспорт-(2929)Туризм-(1568)Физика-(3942)Философия-(17015)Финансы-(26596)Химия-(22929)Экология-(12095)Экономика-(9961)Электроника-(8441)Электротехника-(4623)Энергетика-(12629)Юриспруденция-(1492)Ядерная техника-(1748)

Трубопроводы, расположенные в камерной части




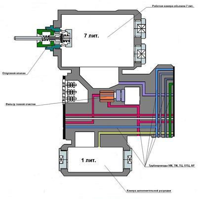
Камерная часть.

 

Камерная часть представляет собой литую чугунную, пустотелую конструкцию массой около 38 кг. Именно в камерной части расположены четыре отверстия для болтов крепления ВР к раме кузова вагона. С двух сторон камерной части расположены фланцы, к которым, через резиновые уплотнительные прокладки, при помощи специальных шпилек крепятся вентильная и главная части. В камерной части расположены две камеры, пять трубопроводов, и две полости для фильтра тонкой очистки воздуха ТМ и для электрических контактов вентильной части.

 

- Рабочая камера объемом 7 литров (РКV7лит.), расположена вверху камерной части ВР. По каналу рабочая камера объемом 7 литров сообщается с рабочей камерой (камерой под магистральной диафрагмой) в главной части ВР, и предназначена для увеличения её объема..

- Камера дополнительной разрядки ТМ (КДР), расположена внизу камерной части, и по каналу сообщается с ат. или с ТМ, в зависимости от положения стержня тремя уплотнительными манжетами. КДР предназначена для дополнительной разрядки ТМ во время пневматического торможения, для увеличения скорости последовательного срабатывания ВР на вагонах состава, чем обеспечивается более высокая скорость распространения тормозной волны по составу. Объем КДР – 1 литр.

- Отпускной клапан (ОК), расположен в верхней части РКV7лит. Отпускной клапан предназначен для принудительного выпуска воздуха из РКV7лит. и рабочей камеры, расположенной в главной части ВР. Для этих целей к нажимному стержню отпускного клапана крепится два тросика, рукоятки которых расположены в нижней части кузова вагона, на его раме, с левой и правой стороны около третьих дверных проёмов. Так же на вагонах 81.717 (714) 5.М тросик отпускного клапана и кран ВР выведены в салон вагона и установлены под третьим длинным диваном слева, ближе к третьему дверном проёму. Это сделано для возможности отключения ВР из салона вагона.

 

  1. НМ – трубопровод напорной магистрали. Проходит по камерной части к ВЗ №1 и, при его включенном положении, заканчивается в камере под поршеньком. Одновременно трубопровод НМ подходит к питательной камере (камере над питательным клапаном). Именно на трубопроводе НМ расположен 3-х ходовой разобщительный кран ВР.
  2. ТМ – трубопровод тормозной магистрали. Проходит по камерной части через фильтр тонкой очистки и ВЗ №2 заканчиваясь в магистральной камере (камере над магистральной диафрагмой). Одновременно трубопровод ТМ подходит к стержню с тремя манжетами. На трубопроводе ТМ расположен 2-х ходовой разобщительный кран ТМ.
  3. ТЦ – трубопровод тормозных цилиндров, ведущий из-под питательного клапана в тормозные цилиндры через 3-х ходовой разобщительный кран ТЦ. Трубопровод, в верхней части, имеет боковой канал диаметром 4 мм., ведущий в тормозную камеру (камеру над режимной диафрагмой).
  4. ОТЦ – обратная трубка цилиндров. Трубопровод, сообщающий тормозную камеру, через 2-х ходовой разобщительный кран ОТЦ с тормозными цилиндрами. ОТЦ фактически дублирует боковой канал, ведущий из трубопровода ТЦ в тормозную камеру. Это предусмотрено для того, чтобы в случае засорения бокового канала, исключить превышение давления в тормозных цилиндрах свыше установленных норм, а так же для более эффективного наполнения тормозных цилиндров из тормозной камеры и исключения дросселирования питательного клапана ВР.
  5. АР – трубопровод, сообщающий авторежимную камеру (камеру под режимной диафрагмой) с камерой под диафрагмой пневмореле авторежима.

 

 

Камерная часть

3. Главная часть.

Включает в себя пять узлов, которые при своей работе постоянно взаимодействуют друг с другом. Главная часть включает в себя (по схеме снизу вверх): клапан ликвидации сверх зарядки, магистральный узел, промежуточный узел, режимный узел и питательный узел. Главная часть является основным и наиболее сложным органом ВР. Благодаря ее работе, происходят тормозные процессы, отпуск тормоза, ликвидация сверхзарядки рабочих камер ВР, дополнительная разрядка ТМ, а так же замещение электродинамического тормоза пневматическим. Устройство снизу вверх.

Главная часть

 

1. Клапан ликвидации сверхзарядки (КЛСЗ). Предназначен для понижения избыточного давления в РКV7лит и рабочей камере в магистральном узле ВР. При перезарядке камер (перезарядка ТМ) сжатым воздухом с давлением свыше 5 ат., КЛСЗ, при каждом срабатывании ВР на тормоз с участием магистрального узла, сообщает эти камеры с атмосферой, пока давление в них не достигнет уровня в 5 ат.

 

.

 

Клапан ликвидации сверхзарядки

 

Устройство:

 

- Регулировочный стакан. Припомощи стакана регулируется усилие пружины на диафрагму снизу. В стакане имеется атмосферное отверстие снизу. После регулировки стакан стопорится контргайкой.

- Регулировочная пружина. Расположена в стакане. Через центрирующую шайбу нагружает диафрагму КЛСЗ снизу.

- Диафрагма КЛСЗ. Резиновая диафрагма установлена внутри корпуса КЛСЗ. В центре диафрагмы установлен полый толкатель (плунжер) нижний торец которого, через регулировочный стакан сообщается с атмосферой, а верхний торец является подвижным седлом резинового клапана.

- Клапан. Внутри КЛСЗ, в подпружиненной обойме, расположено резиновое уплотнение являющееся клапаном. Подвижным седлом клапана, является верхний торец полого толкателя.

 

- Камера над диафрагмой КЛСЗ при торможении, (кроме ВЗ №1) через каналы в подпружиненной обойме и полую трубку, верхний торец которой, является внутренним седлом клапана зарядки магистрального узла, сообщается с рабочей камерой и РКV7лит.

 

  1. Магистральный узел.

Магистральный узел, является ключевым звеном в работе ВР. Именно в нем при разрядке или зарядке ТМ, зарождаются процессы, благодаря которым происходит торможение и отпуск тормоза. Его работа, основана на принципе разницы давления сжатого воздуха в рабочей и магистральной камерах.

Магистральный узел

Устройство:

 

- Магистральная диафрагма (МД). Установлена внутри корпуса главной части ВР. МД имеет нагрузочную пружину сверху. Диафрагма, для исключения разрывов, установлена между двух металлических дисков, в центре которых расположен зажим. Зажим имеет внутреннюю полость. В верхней части зажима высверлено наклонное, калиброванное отверстие d = 0,8 mm. Так же в верхней части зажима расположен захват для крепления стержня с манжетами. Благодаря реакции МД на разницу давления в рабочей и магистральной камерах, зарождаются процессы торможения и отпуска тормоза.

- Клапан зарядки (КЗ). Установлен внутри металлического зажима МД. Имеет возвратную пружину сверху. Клапан зарядки – двухседельчатый. Внешним седлом КЗ является кольцевой выступ отверстия в нижней части зажима МД. Внутренним седлом КЗ является верхний торец полой трубки, которая ведет в камеру над диафрагмой КЛСЗ. При нейтральном положении МД (промежуточное положение МД которое она занимает благодаря усилию нагрузочной пружины), внутреннее седло клапана зарядки всегда закрыто, а внешнее открыто и рабочая камера и РКV7лит. сообщаются с магистральной камерой и далее, по канал ТМ через ВЗ№2 с тормозной магистралью. Таким образом очевидно, что при нейтральном положении МД давление сжатого воздуха в РКV7лит., рабочей камере главной части ВР, магистральной камере и ТМ одинаково.

.- Стержень с 3-я манжетами. С его участием происходит процесс дополнительной разрядки ТМ в КДР. Установлен в специальном захвате расположенном в верхней части зажима МД. Верхний торец стержня воздействует на режимный шток снизу. Стержень представляет собой конструкцию, состоящую и трех отдельных элементов, на каждом из которых расположена уплотнительная манжета воротникового типа. Элементы соединены между собой шплинтами. Манжеты воротникового типа, не пропускают воздух только в одном направлении. Верхняя манжета отсекает камеру под поршеньком от атмосферы и КДР. Средняя и нижняя манжеты при нейтральном положении отсекают ТМ от КДР, которая сообщается с атмосферой. При торможении (кроме ВЗ№1) нижняя и средняя манжеты сообщают ТМ с КДР. Нижняя манжета необходима для обеспечения четкой работ ВЗ№2. Воротники верхней и нижней манжет направлены вверх, а средней манжеты вниз.

- Рабочая камера. Камера под магистральной диафрагмой. По каналу сообщается с РКV7лит., и при нейтральном положении МД, через открытое внешнее седло клапана зарядки и отверстие в верхней части зажима МД (d = 0,8 mm) с магистральной камерой.

- Магистральная камера. Камера над магистральной диафрагмой. По каналу, через ВЗ№2 сообщается с ТМ и при нейтральном положении МД через отверстие в верхней части зажима МД (d = 0,8 mm) и открытое седло КЗ с рабочей камерой главной части ВР и РКV7лит.

 

  1. Промежуточный узел.

Промежуточный узел

- Малый поршень (поршенёк.) Установлен в направляющей втулке. Поршенек имеет две резиновых уплотнительных манжеты, внешнюю и внутреннюю (установленную внутри поршенька). В центральной части поршенька имеется сквозное отверстие для скользящего прохода режимного штока.

- Накидная (регулировочная) гайка. Навинчена на резьбовую часть направляющей втулки сверху. Ограничивает ход поршенька вверх. Вращение регулировочной гайки меняет ход поршенька, а ее фиксация осуществляется стопорным болтом сбоку.

- Распорная втулка (упорка). При помощи упорки поршенек, при подъеме вверх, воздействует на большую режимную пружину снизу.

- Камера под малым поршнем (поршеньком). По каналу сообщается, при выключенном ВЗ№1 с атмосферой (через атмосферное отверстие вентиля), а при включенном ВЗ№1 с напорной магистралью.

 

  1. Режимный узел.

 

Режимный узел

От работы режимного узла зависит процесс автоматической перекрыши в ВР, при различных загрузках вагона, а так же разрядка тормозных цилиндров в атмосферу при отпуске тормоза. Процесс перекрыши, основан на разнице давления в тормозной и авторежимной камерах, площади режимного поршня, и режимной диафрагмы, а так же усилия воздействия режимных пружин (пружины) на режимную диафрагму снизу.

 

Устройство:

 

- Режимный шток. Скользяще проходит в отверстие поршенька. Снизу режимный шток, взаимодействует со стержнем с 3-я манжетами. На шток при помощи упорной шайбы, гайки и контргайки крепятся большая и малая режимные пружины. Режимный шток имеет свободных ход, относительно поршенька и ни как с ним не связан. То есть, при своем подъеме вверх поршенек на режимный шток не воздействует, и наоборот.

- Режимные пружины. Большая и малая режимные пружины расположены на режимном штоке. При подъеме вверх, через режимные пружины и большой(режимный) поршень, режимный шток воздействует на режимную диафрагму снизу. Благодаря режимным пружинам обеспечивается перекрыша при определенном давлении в тормозных цилиндрах.

- Большой поршень (режимный поршень). Имеет уплотнительную манжету. Надет на режимные пружины сверху. Через поршень и режимные пружины, режимный шток воздействует на режимную диафрагму снизу.

- Режимная диафрагма (РД). Установлена в верхней части корпуса главной части ВР. РД имеет нагрузочную пружину сверху. Для исключения разрыва РД она зажата между двух пластмассовых дисков. На нижнем диске, по центру, в том месте, где на РД воздействует режимный поршень, установлен стальной упор. В центре режимной диафрагмы, сверху на специальный выступ (тумбу), при помощи винта крепится резиновое уплотнительное кольцо, которое является атмосферным клапаном. При нейтральном положении РД (нижнее положение РД, которое она занимает благодаря усилию нагрузочной пружины), атмосферный клапан всегда открыт и через него, тормозные цилиндры и тормозная камера, сообщаются с атмосферой.

- Атмосферный клапан. Установлен на специальном выступе (тумбе) в центре РД. При помощи винта на выступ крепится резиновое уплотнительное кольцо, служащее посадочной поверхностью клапана. Подвижным седлом для атмосферного клапана является нижний торец полой трубки ведущей в атмосферу и имеющей треугольное направляющее сечение.

- Тормозная камера. Камера над режимной диафрагмой. Сообщается с тормозными цилиндрами по каналу ОТЦ, а так же через боковой канал диаметром 4 мм. и трубку ТЦ.

- Авторежимная камера. Камера под режимной диафрагмой. По каналу сообщается с авторежимом (камерой под диафрагмой пневмореле).

 

  1. Питательный узел.

Работа питательного узла обеспечивает зарядку тормозных цилиндров воздухом из напорной магистрали.

 

Питательный узел

Устройство:

 

- Питательный клапан. На полой, латунной трубке установлено металлическое кольцо с резиновым уплотнением, которое является питательным клапаном. Седлом питательного клапана является втулка, запрессованная внутри корпуса питательного узла ВР. Нижний торец полой трубки является подвижным седлом атмосферного клапана. Канал полой трубки ведет в атмосферу, через 7 атмосферных отверстий в верхней цокольной крышке ВР. Внизу, полая трубка имеет треугольное направляющее сечение для свободного прохода воздуха. Питательный клапан имеет возвратную пружину сверху.

- Верхняя цокольная крышка. На резьбе навинчена в верхнюю часть главной части ВР. Является опорой для возвратной пружины питательного клапана. В крышке высверлены семь атмосферных отверстий диаметром 4 мм. каждое.

- Камера над питательным клапаном. По каналу НМ постоянно сообщается с запасным резервуаром и следовательно с напорной магистралью при открытом кране ВР. Так же при открытом питательном клапане, камера над питательным клапаном сообщается с каналом ТЦ и с тормозной камерой.

Работа воздухораспределителя:

  1. Зарядка.

Сжатый воздух из тормозной магистрали через 2-х ходовой разобщительный кран ТМ, по каналу ТМ проходит через фильтр тонкой очистки, выключенный ВЗ №2, и попадает в магистральную камеру. Магистральная диафрагма, усилием своей нагрузочной пружины находится в нейтральном (промежуточном) положении, при котором внешнее седло клапана зарядки открыто, а внутреннее закрыто. Таким образом, воздух ТМ из магистральной камеры, через калиброванное отверстие d=0,8 мм. в верхней части зажима магистральной диафрагмы и открытое внешнее седло клапана зарядки, попадает в рабочую камеру главной части и далее по каналу в РКV7лит. Так как рабочая камера главной части ВР и РКV7лит., из-за малого диаметра отверстия, заряжаются сжатым воздухом медленнее, чем магистральная камера, усилием сжатого воздуха сверху, магистральная диафрагма частично прогибается вниз. При этом, еще больше открывается внешнее седло клапана зарядки, который становится зажатым между своим внутренним седлом и верхней частью зажима магистральной диафрагмы, с полностью сжатой возвратной пружиной. По нормативам, в эксплуатации, процесс зарядки продолжается 55 – 75 сек. После того, как давление сжатого воздуха в рабочей камере главной части ВР, РКV7лит., магистральной камере и ТМ сравняются, магистральная диафрагма, вернется в нейтральное (промежуточное) положение. Внутреннее седло клапана зарядки останется закрытым, а внутреннее открытым. Камера над диафрагмой КЛСЗ при этом разобщена от рабочих камер, закрытым внутренним седлом клапана зарядки.

Одновременно с этим, воздух из тормозной магистрали, по каналу подходит к стержню с манжетами, заполняя полость между средней и нижней манжетами и запираясь там. При нейтральном положении магистральной диафрагмы, стержень с манжетами находится в нижнем положении, и средней манжетой отсекает тормозную магистраль от камеры дополнительной разрядки. Камера дополнительной разрядки при этом сообщается с атмосферой при помощи верхней и средней манжеты.

Сжатый воздух из напорной магистрали, по каналу НМ подходит к выключенному ВЗ №1 и запирается там.

Одновременно с этим, сжатый воздух из напорной магистрали, по каналу поступает в камеру над питательным клапаном и так как, питательный клапан, усилием возвратной пружины закрыт, запирается там.

Камера под поршеньком в момент зарядки сообщается с атмосферой, через атмосферное отверстие не включенного ВЗ №1.

Авторежимная камера в момент зарядки сообщается с атмосферой через полый толкатель диафрагмы пневмореле.

Тормозная камера и тормозные цилиндры в момент зарядки сообщаются с атмосферой через открытый атмосферный клапан главной части ВР.

 

  1. Полное служебное торможение при порожнем режиме.

 

Для полного служебного торможения (ПСТ), необходимо при помощи крана машиниста понизить давление в тормозной магистрали на составе в один прием с 5 ат. до 3 ат.. При этом во время понижения давления сжатого воздуха в ТМ, давление понижается так же и в сообщающейся с ней магистральной камере главной части ВР. Так как при нейтральном положении магистральной диафрагмы магистральная и рабочая камеры между собой сообщаются, через открытое внешнее седло клапана зарядки и калиброванное отверстие в верхней части зажима магистральной диафрагмы (d = 0,8 mm), то давление сжатого воздуха начинает падать и в рабочих камерах. Но диаметр калиброванного относительно объема рабочих камер отверстия рассчитан таким образом, что понижение давления сжатого воздуха в рабочих камерах происходит лишь незначительно (из-за маленького диаметра отверстия, воздух из рабочих камер не успевает перетекать в магистральную камер). Из-за возникшей разницы давлений в магистральной и рабочей камерах, магистральная диафрагма, усилием сжатого воздуха снизу, прогибается вверх, сжимая нагрузочную пружину. При подъеме диафрагмы вверх клапан зарядки усилием своей пружины закрывает свое внешнее седло и сообщение магистральной и рабочих камер прекращается (см. рис.). Таким образом, очевидно, что в рабочих камерах зафиксировалось определенное давление сжатого воздуха (около 4,7-4,8 ат), которое удерживает магистральную диафрагму в верхнем положении. Внутреннее седло клапана зарядки открывается, и рабочие камеры по каналу сообщаются с камерой над диафрагмой КЛСЗ.

Положение магистрального узла при ПСТ. Внутреннее седло КЗ открыто, а внешнее закрыто.

При подъеме вверх, магистральная диафрагма, снизу воздействует на стержень, с 3-я манжетами закрепленный в её зажим сверху. Стержень, перемещаясь вверх, отсекает камеру дополнительной разрядки от атмосферы, и его средняя и нижняя манжеты сообщают КДР с тормозной магистралью. При этом происходит дополнительная разрядка ТМ в КДР и магистральная диафрагма прогибается вверх еще выше до упора в корпус и скорость срабатывания ВР на тормоз, увеличивается. В свою очередь, стержень с манжетами, воздействует на режимный шток снизу, который так же перемещаясь вверх, вместе с большой и малой режимными пружинами и режимным поршнем воздействует на режимную диафрагму снизу, и она прогибается вверх, преодолевая усилие своей нагрузочной пружины. Следует заметить, что при подъеме вверх режимные пружины не сжимаются, а при повышении давления сжатого воздуха в тормозной камере, они сжимаясь усилием режимной диафрагмы дают ей возможность частично прогнуться вниз. При подъеме режимной диафрагмы вверх, закрывается атмосферный клапан, разобщая тормозную камеру и тормозные цилиндры от атмосферы. Закрываясь, атмосферный клапан воздействует на свое подвижное седло – нижний торец полой трубки с питательным клапаном. Полая трубка под воздействием режимной диафрагмы (атмосферного клапана) снизу, перемещается вверх, преодолевая усилие возвратной пружины питательного клапана. Питательный клапан открывается, сообщая напорную магистраль с тормозной камерой и тормозными цилиндрами по каналам ТЦ и ОТЦ. Процесс наполнения воздухом будет продолжаться до тех пор, пока давление сжатого воздуха в тормозной камере (а следовательно и в тормозных цилиндрах) складываясь с усилием нагрузочной пружины режимной диафрагмы не преодолеет усилие режимных пружин (через режимный поршень)на режимную диафрагму снизу. Как только это произойдет, режимная диафрагма сделает частичный ход вниз. При этом питательный клапан усилием возвратной пружины закроется. Атмосферный клапан останется закрытым. Наступит положение полного баланса сил – перекрыша, с фиксированным, максимально возможным давлением в тормозных цилиндрах (см. таблицу), которое зависит от регулировки режимных пружин относительно площади режимной диафрагмы.




Поделиться с друзьями:


Дата добавления: 2015-06-25; Просмотров: 430; Нарушение авторских прав?; Мы поможем в написании вашей работы!


Нам важно ваше мнение! Был ли полезен опубликованный материал? Да | Нет



studopedia.su - Студопедия (2013 - 2026) год. Все материалы представленные на сайте исключительно с целью ознакомления читателями и не преследуют коммерческих целей или нарушение авторских прав! Последнее добавление




Генерация страницы за: 0.01 сек.