Студопедия

КАТЕГОРИИ:


Архитектура-(3434)Астрономия-(809)Биология-(7483)Биотехнологии-(1457)Военное дело-(14632)Высокие технологии-(1363)География-(913)Геология-(1438)Государство-(451)Демография-(1065)Дом-(47672)Журналистика и СМИ-(912)Изобретательство-(14524)Иностранные языки-(4268)Информатика-(17799)Искусство-(1338)История-(13644)Компьютеры-(11121)Косметика-(55)Кулинария-(373)Культура-(8427)Лингвистика-(374)Литература-(1642)Маркетинг-(23702)Математика-(16968)Машиностроение-(1700)Медицина-(12668)Менеджмент-(24684)Механика-(15423)Науковедение-(506)Образование-(11852)Охрана труда-(3308)Педагогика-(5571)Полиграфия-(1312)Политика-(7869)Право-(5454)Приборостроение-(1369)Программирование-(2801)Производство-(97182)Промышленность-(8706)Психология-(18388)Религия-(3217)Связь-(10668)Сельское хозяйство-(299)Социология-(6455)Спорт-(42831)Строительство-(4793)Торговля-(5050)Транспорт-(2929)Туризм-(1568)Физика-(3942)Философия-(17015)Финансы-(26596)Химия-(22929)Экология-(12095)Экономика-(9961)Электроника-(8441)Электротехника-(4623)Энергетика-(12629)Юриспруденция-(1492)Ядерная техника-(1748)

Эколого-экономичекая оценка




(эффективность производства переработки отходов) Rээ.

 

 

Rээ=Зпm*Пр* η*n*M (9.1)

 

 

Зпm - приведённые затраты (для функционирования инженерного барьерного сооружения ИБР), руб/год;

Пр - производительность ИБС по переработанному отходу;

η - коэффициент эффективности ИБС;

n - коэффициент воздействия на ОС;

M - коэффициент использования материальных ресурсов.

 

Зпm= Cг+kг*εн (9.2)

 

Сг-годовые эксплуатационные расходы, руб/год;

kг -капитальные вложения (затраты на конструирование, документацию,

строительство, стоимостную основу оборудования (ИБС), пуск и наладочные

работы);

εн - нормативная эффективность.

 

εн= 1 (9.3)

Ток

 

Ток – срок окупаемости затрат на ИБС

 

Сг= Зсырьё+Змат-я+Зэнерг.+Амфт+Ззп

Пр

Амфт=0.12 ОПФ

 

Оценка экономической эффективности осуществляется по приведённому критерию

 

Зпт=(Сг+Ен+Кг)=> min

η => иногда совпадает со степенью очистки

 

η= Со-С1 (9.4)

С

η= ПДВ (9.5)

mотх

 

ПДВ – предельно допустимый выброс, год

mотх – суммарная масса отходов

 

ПДВ(ПДС)-массы выбросов (сбросов) вредных веществ в единицу времени от данного источника загрязнения ОС (или совокупности источников) с учётом рассеивания вредных веществ в атмосфере (ПДВ) или разбавления веществ в водной системе (ПДС), причём концентрация взвешенных веществ не превышает ПДК:

- для загрязнения атмосферы - приземная концентрация,

- для загрязнения водной системы – в створе потоков (загрязнённых сточных вод и чистой воды)

 

М= mцелевого продукта

mизрасход.сырья

 

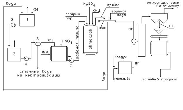
Рис.9.1. Технологическая схема производства автоклавных (высокопрочных) гипсовых вяжущих:

 

 

Любая ХТС может быть разделена на несколько блоков.

 

БП – блок подготовки исходных реагентов (физические процессы: нагревание, охлаждение, отстаивание и т.п.);

БХП – это 1(несколько) реакторов, в которых получают целевой продукт, находящийся в смеси с непрореагировавшим ИР;

БР – выделение ЦП из РС (физические процессы);

БК – блок кондиционирования;

 

На рис. 9.1 представлена технологическая схема производства автоклавных высокопрочных гипсовых вяжущих на ОАО «Воскресенские минудобрения», где продукт ПГ – полугидрат СК (уравнение 6.2)

 

Требования к продукту:

-марка Г10 (Г19) ГОСТ 125-79 мелкокристаллический продукт (порошок),

-удельная поверхность см²/г=1 см²/г,

-предел прочности σ= 35 МПа

 

ФГ => 1-первичный репульп. (ФГ рис. 4.1), где его разбавляют водой и перекачивают насосом 2, далее в сборник 3. Из сборника 3 насосом 4 пульпу подают непрерывно на БВФ 5. Сточные воды поступают на нейтрализацию. ФГ направляют основной репульпатор 6, обогревают паром для защиты от коррозии, далее в пассиватор HNO3.

Далее рабочая пульпа под давлением перекачивается насосом 7 => в автоклав, где осуществляются реакции 6.2 и 6.3 (реакции дегидратации). Для модифицирования роста кристаллов вводят КМЦ (карбоксил-метил целлюлоза).

КМЦ увеличивает индукционный период образования зародышей кристаллов,

ПГ (полугидрат) способствует улучшению формы.

 

Лекция 10

Колонна синтеза карбонита.

1) 2NH3+СO2 <=>NH2COONH4+Q (1)

 

2) NH2COONH4<=>CO (NH2)2+H2O-Q (2)

 

∑: 2NH3+CO2<=>CO (NH2) +H2O

 

t=200˚C, р=20 МПа

реакции (1) и (2) идут одновременно в колонне синтеза => образуется плав

 

1. 34-35% CO(NH2)2

2. 18-19% NH2COONH4

3. 34-35%NH3

4. 10-11%H2O

 

Задача:

Составить материальный баланс синтеза карбамида при абсолютном давлении в колонне 20 МПа и t=200˚C. Источник СО2 – экспандерный газ, в котором 96%-СО2 и 4% инертные газы(N). Избыток NH3 125% (для увеличения степени превращения целевого продукта). Степень превращения NH2COONH4 70%, плав подвергают разложению и отгоняют NH3 и H2O, подвергают дистилляции и упариванию. Потери мочевины достигают 6.5%. Расчёт делаем на 1000 кг сухого продукта (мочевины).

 

2NH3+CO2↔CO (NH2)2+H2O

 

1) вычисление необходимого количества NH3 и CO2, исходя их ХР

 

NH3: 2*17 * 1000=566.7 кг

 

CO2: 44 *1000=733 кг

2) количество мочевины с учётом потери 6.5 %

 

1000 кг – 100-6.5=93.5%

х – 100% => х= 1000*100

93.5

 

3) определяем сколько нужно NH3 и CO2 для 1070 кг мочевины

 

NH3: 566.7*1.07=606.4 кг

 

CO2: 733*1.07=784.7 кг

4) с учётом степени превращения карбомата в мочевину (избыток NH3 =125%), Хпар=70%

 

NH3: 606.4*2.25 * 100=1949 кг

 

CO2: 784.7 *100=1121 кг

 

5) количество инертных газов, поступающих с CO2 в колонну синтеза

 

1121*4 =46.7 кг

 

6) по (1) находим количество образовавшегося карбомата аммония

 

2NH3 +CO2 ↔NH2COONH4

 

NH2COONH4: 1121 *78=1987.2 кг

 

7) по (2) находим

 

NH2COONH4 →CO (NH2)2 +H2O

 

CO (NH2)2: 1987.2 *60* 70% =1070 кг

78 100%

 

8) по (2) определяем воду

 

H2O: 1987.2 *18*0.7=321 кг

 

9) количество карбомата:

 

1987.2* (100-70) =596.2 кг

 

10) на образование 1987.2 кг карбомата расходуется NH3:

 

1987.2*(2*17) =866.2 кг

 

11) количество оставшегося NH3 (п.4):

 

(п.4) 1949 кг - (п.10)866.2=1082.8 кг

 

 

12) выделившаяся Н2О реагирует с остаточным NH3

 

H2O+NH3 →NH4OH (3)

 

NH4OH: 321*35 =624.2 кг

 

NH3: 321*17 =303.2 кг

 

13) определяем количество NH3, остающегося в газовой фазе

 

(п.11) 1082.8-303.2=779.6 кг

 

Материальный баланс получения плава мочевины

на 1 тонну готового продукта.

 

Приход Расход %
NH3 1949 кг мочевина CO(NH2)2 1070 кг 34.4
CO2 1121 кг карбамат аммония NH2COONH4 596 кг 10.3
инертные газы 46.7 кг вода Н2О 321 кг 10.3
    избыточный аммиак в виде: NH3 NH4OH в газообразном виде   1082.2 кг 303.2 кг 779.2 кг     34.74
инертные газы 467 кг 1.5
Всего: 3116.7 кг   3116.7 кг 100%

 

Лекция 11

Переработка сточных вод и повторное их использование.

 

На 1т.100% P2О5 расходуется 200-210 м3 технологической воды.

 

Рис. 11.1. Схема водопользования на промышленных предприятиях.

 

вода с товарным продуктом

 
 

 


 
 
 
исх. вода

           
   
     
 


 
 

очищенная вода

 

1. хим. водоочистка;

2. технологические установки;

3. основные очистные сооружения;

4. дополнительные очистные сооружения;

5. локальные очистные сооружения;

6. узел оборотного водоохлаждения.

 

Использование воды в технологическом процессе:

1) для охлаждения (основное свойство воды - способность аккумулировать тепло за счет высокой теплоемкости Ср=4,18 кДж/кг*К)

2) как транспортирующее средство (для переноса ФГ):

· текучесть- h(H2О)= 10-3 Па*с;

· нереакционная способность- частицы воды достаточно электронейтральны (mд –дипольный момент);

3) в качестве растворителя

· диэлектрическая проницаемость воды (e=81) выше, чем у др. растворителей (фенол,CCl4)

3) как химический реагент (с повышением t° реакционная способность воды повышается).

· NH4=H2O+NH3

 

 

Блок 1: в производственных условиях носит название цех «химводоочистки»;

· осуществляется подготовка воды;

Блок 2: потребители воды:

1) теплообменник;

2) трубопроводы с побудителями потока;

3) емкости с перемешивающими устройствами;

4) химические реакторы (каталитические, некаталитические);

5) абсорбционная аппаратура (абсорбционно-десорбционный узел).

 

Блок 3: основные очистные сооружения стадии механической очистки

· отстойники (грубая очистка);

· скорые фильтры (тонкая очистка)

 

Блок 4: дополнительные очистные сооружения:

1) выделение из воды ультра-, микрочастиц, спор (ультрафильтрация);

2) удаление растворенных примесей реагентным методом:

 

· нейтрализация (использование кислот, щелочей);

· коагуляция (флокуляция) – укрупнение частиц;

· химический реагент с переводом загрязняющего вещества из растворенного в осадок.

 

Согласно условиям водоотведения (или требованиям к использоанию доочищенных СВ) после блока 4 большая часть потока - a- возвращается в процесс (блок 2), а меньшая часть – водоемы (1-a).

(1 -a) - регламентируемая природоохранными органами с целью поддержания постоянного водного баланса, рассматриваемого территориально-производственного комплекса. Это значит, что объемный расход (м3/ч) на входе предприятия равен объемному расходу из предприятия (n вход..= n вых., м3/ч). n вых должно удовлетворять условиям водоотведения: табл. 1 (стр.122):

1) вводоемы рыбохозяйственного назначения - ПДК {нефтепродукты}=0,05 мг/л;

2) в водоемы хозяйственно-питьевого и культурно-бытового пользования - ПДК{нефтепродукты} = 0,3 мг/л.

Требования к дочищенным СВ (см. п.1-п.5), a max =0,8, a ср. =(0,3-0,4)

Блок 5: локальные ОС

Существуют для оперативной очистки раздельных стоков:

1) локальный отстойники;

2) нефтеловушки (плотность воды=100м3/ч, а для нефтепродуктов ~800-900м3/ч;

3) нейтрализаторы (использования известкового молока (щелочь) для уменьшения рН.

 

Блок 6. Замкнутая система водоснабжения (здесь сосредоточено более 10% циркулирующей воды). Вода не контактирует в реагентами.

 

Источники образования СВ в производстве ЭФК /рис 4.1/.

Классификация СВ.

Основные требования к созданию замкнутых водооборотных циклов заключается в разделении, сборе и переработке хозяйственно-бытовых сточных вод (ХБСВ), производственных СВ (ПСВ) и поверхностных сточных вод.

Хозяйственно-бытовые СВ:

· источники образования: административные здания (столовые);

· характеризуются повышенным содержанием минеральных примесей (в основном солей Na) и биогенных компонентов (нитриты, нитраты, фосфаты, аммонийный азот).

 

 

Табл. 11.1. Примерный состав ХБСБ:

Вещества Содержание, масс.%
· мыла (стеарат Na); · жирные кислоты 18,7 4,8
· жиры (по кислотам): - олеиновая; - пальмитиновая; - стеариновая 8,7 5,5 1,1
· карбамиды (мочевина) 37,9
· креатин 1,4
· кислоты: - гиппуровая 1,4
· аминокислоты 0,2
· лимонная к-та; · связанные жирные кис-ты; · фенол; · крахмал 0,6 9,4   0,2 9,2

Табл. 11.2. Примерный состав ПСВ (направленные после производства ЭФК на стадию нейтрализации):

Вещества Содержание
· взвешенные вещества (г/л)* 5-6
· сухой остаток (г/л) 12-16
· прокаленный остаток (г/л) 7-10
· содержание ионов: -SO4 2- (г/л); -F- (г/л); -фосфаты (г/л); - Si (SiO2),(г/л) 3-4 0,7-1,0 5-7,0 2-4
· Ph 1,4-1,5

*

1) после промывки полотен вакуум-фильтра (позиция 7) в греющих камерах выпарных аппаратов (после поз.8);

2) служит для оценки минерализации СВ;

3) зольность (остатки металлов, оксиды);

4) ионы SO4 2- (образованные по реакции 1.1) определяют кислотность (Ph)

 

Лекция 12

Классификация СВ (продолжение).

 

Поверхностные СВ (Л1,стр. 25-26):

1) дождевые воды;

2) талые воды;

3) поливочно-моечные стоки.

 

· характеризуются высоким содержанием взвешенных веществ органического и неорганического происхождения, нефтепродуктов, бактериального загрязнения.

 

Табл. 12.1. Краткая характеристика городских поверхностных СВ:

СВ Взвешенные в-ва, г/л Сухой остаток, г/л БПК 5, мгО2/л Нефтепродукты, мг/л Колититр (биологическая загрязненность)
· дождевые 1,2-2,5 0,36-0,75 - 0,02-0,06 0,1-0,0001
· поливочно-моечные 0,7-3,0 0,21-0,9 80-160 0,01-10,0 -

· специфика стоков: образуются локально и зачастую отводятся в канализационную систему; при этом, условия по нормам водоотведения не всегда выполняются.

· требования к сбросу регламентируются условием водоотведения (см. Л1, стр.22);




Поделиться с друзьями:


Дата добавления: 2014-01-04; Просмотров: 358; Нарушение авторских прав?; Мы поможем в написании вашей работы!


Нам важно ваше мнение! Был ли полезен опубликованный материал? Да | Нет



studopedia.su - Студопедия (2013 - 2026) год. Все материалы представленные на сайте исключительно с целью ознакомления читателями и не преследуют коммерческих целей или нарушение авторских прав! Последнее добавление




Генерация страницы за: 0.013 сек.