Студопедия

КАТЕГОРИИ:


Архитектура-(3434)Астрономия-(809)Биология-(7483)Биотехнологии-(1457)Военное дело-(14632)Высокие технологии-(1363)География-(913)Геология-(1438)Государство-(451)Демография-(1065)Дом-(47672)Журналистика и СМИ-(912)Изобретательство-(14524)Иностранные языки-(4268)Информатика-(17799)Искусство-(1338)История-(13644)Компьютеры-(11121)Косметика-(55)Кулинария-(373)Культура-(8427)Лингвистика-(374)Литература-(1642)Маркетинг-(23702)Математика-(16968)Машиностроение-(1700)Медицина-(12668)Менеджмент-(24684)Механика-(15423)Науковедение-(506)Образование-(11852)Охрана труда-(3308)Педагогика-(5571)Полиграфия-(1312)Политика-(7869)Право-(5454)Приборостроение-(1369)Программирование-(2801)Производство-(97182)Промышленность-(8706)Психология-(18388)Религия-(3217)Связь-(10668)Сельское хозяйство-(299)Социология-(6455)Спорт-(42831)Строительство-(4793)Торговля-(5050)Транспорт-(2929)Туризм-(1568)Физика-(3942)Философия-(17015)Финансы-(26596)Химия-(22929)Экология-(12095)Экономика-(9961)Электроника-(8441)Электротехника-(4623)Энергетика-(12629)Юриспруденция-(1492)Ядерная техника-(1748)

Приведение масс движущихся деталей кривошипно-шатунного механизма

Приведение массы шатуна

При динамическом исследовании двигателя обычно применяют приближенный способ определения сил инерции шатуна, заменяя на основании законов механики движение фактической массы шатуна движением двух или нескольких условных масс.

Для получения системы, динамически заменяющей действительную систему, необходимо соблюдение следующих условий:

  • Сумма всех заменяющих масс должна быть равна массе шатуна

mш;

  • Общий центр тяжести всех заменяющих масс должен совпадать с центром тяжести шатуна и двигаться по закону движения этого центра тяжести;
  • Сумма моментов инерции всех заменяющих масс относительно оси, проходящей через центр тяжести шатуна, должна быть равна моменту инерции шатуна относительно той же оси

Jш;

  • Угловое ускорение заменяющей системы во вращательном движении по отношению к ее центру тяжести должно быть равно угловому ускорению шатуна в том же движении.

Заменим массу шатуна тремя массами m1, т2, т3 (рис. 1.24а), сосредоточенными в трех точках, лежащих на одной прямой, причем первая точка лежит на оси пальца поршня, точка В – на оси шатунной шейки коленчатого вала и точка D совпадает с центром тяжести шатуна.

а б

Рис. 1.24. Схемы замены массы шатуна

Однако масса т3 по сравнению с массами т1 и т2 получается обычно незначительной, поэтому для упрощения динамических расчетов этой массой пренебрегают, заменяя массу шатуна mш двумя массами т1 и т2, расположенными в центрах его поршневой и кривошипной головок (рис. 1.24б). Такое пренебрежение приводит к небольшой ошибке, но очень упрощает расчет.

Условия приведения, необходимые для получения системы, эквивалентной в динамическом отношении системе шатуна, или условия динамического размещения массы, будут иметь вид:

m1 + m2 = mш,

m1l1 = m2(l – l1),

m1l21 + m2(l – l1)2 = Jш .

Четвертое условие удовлетворяется, так как прямая, соединяющая центры масс т1 и т2, совпадает с осью шатуна.

Решая приведенные выше уравнения, получим:

Масса т1 движется возвратно-поступательно вдоль оси цилиндра и поэтому относится к массе возвратно-поступательно движущихся частей; масса m2 совершает вращательное движение вокруг оси коленчатого вала и относится к массе вращающихся частей.

Для определения масс т1 и т2 необходимо знать вес шатуна mш, а также положение его центра тяжести. У готового шатуна эти величины определяют способами взвешивания и качаний. При проектировании в качестве первого приближения можно принять:

Величина mш определяется в соответствии с табл. 1.1 в зависимости от площади поршня Fп2), диаметра цилиндра D, хода поршня S и типа двигателя. Меньшие величины mш следует брать для двигателей с S/D < 1.

Таблица 1.1

Масса шатуна mш, кг

Бензиновые двигатели при D = 60–100 мм Дизели при D = 80–130 мм
(100–200)? Fп (250–400)? Fп

Необходимо иметь в виду, что при расчетах на прочность стержня шатуна приведение масс не применяется, а учитывается действительное их размещение по длине шатуна.

Приведение вращающихся масс.

К вращающимся массам двигателя относятся: масса неуравновешенных частей коленчатого вала тк, часть массы шатуна т2,

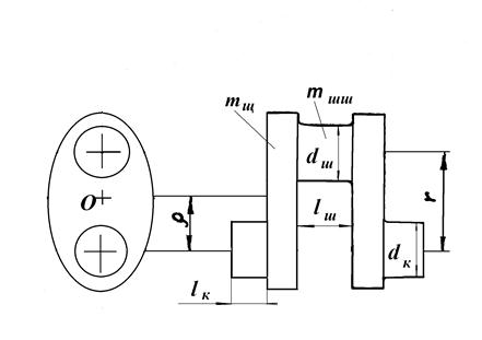
Для удобства вычислений масса mк приводится к центру шатунной шейки. На рис. 1.25 представлена упрощенная схема одного колена вала. Неуравновешенной массой частей колена вала будет шатунная шейка с прилегающими к ней участками щек тшш и масса участков щек тщ, лежащих вне контура шатунной и коренной шеек с центром тяжести в точке О, который находится от оси коренной шейки на расстоянии?.

Рис. 1.25. Приведение массы неуравновешенной части колена вала

Приведению подлежит только масса тщ,, т. к. центр ее тяжести не находится на расстоянии r от оси коленчатого вала. Согласно условию приведения при одинаковой угловой скорости? вращения коленчатого вала центробежные силы приведенной тrщ и действительной тщ масс должны быть равны. Поэтому

,

откуда приведенная неуравновешенная масса щеки коленчатого вала

.

Тогда масса неуравновешенных частей коленчатого вала будет равна:

.

При выполнении проектных расчетов масса mк в качестве первого приближения принимается согласно данным табл. 1.2 в зависимости от площади поршня Fп2). При этом большие величины mк соответствуют двигателям с большим значением D и V-образным двигателем с двумя шатунами на одной шейке, меньшие величины – двигателям, у которых S/D < 1.

Таблица 1.2.

Масса неуравновешенной части одного колена вала

без противовесов mк, кг

Бензиновые двигатели D = 60–100 мм Дизели D = 80–130 мм
Стальной кованый вал (сплошные шатунные шейки)
(150–200)? Fп (200–400)? Fп
Стальной кованый и чугунный литой вал (полые шатунные шейки)
(100–200)? Fп (150–300)? Fп

Предварительные проектные размеры элементов коленчатого вала (рис. 1.25) для автотракторных двигателей: dш – диаметр шатунной шейки, lш – длина шатунной шейки, dк – диаметр коренной шейки, lк – длина коренной шейки приведены в табл. 1.3.

Таблица 1.3

Размеры элементов коленчатого вала

Двигатели dш lш dк lк
Бензиновые с однорядным расположением цилиндров (0.55–0.7)· D (0.45–0.7)· dш (0.65–0.8)· D (0.5–0.6)· dк
Дизельные с однорядным расположением цилиндров (0.63–0.75)· D (0.73–1.0)· dш (0.72–0.9)· D (0.54–0.7) dк
V-образные бензиновые с расположением двух шатунов на одной шейке (0.55–0.67)· D (0.8–1.0)· dш (0.62–0.7)· D (0.25–0.5)· dк
V-образные дизельные с расположением двух шатунов на одной шейке (0.65–0.75)· D (0.95–1.05)· dш (0.68–0.76) · D (0.5–0.6)· dк

Общая масса неуравновешенных вращающихся частей двигателя, приведенных к оси шатунной шейки, равна:

.

Приведение возвратно-поступательно движущихся масс.

Общая масса частей двигателя, совершающих возвратно-по-ступательное движение, равна:

,

где m П – масса комплектного поршня, включающая массы собственно поршня, поршневых колец, поршневого пальца и заглушек;

m 1 – часть массы шатуна, отнесенная к оси поршневого пальца. Массу m 1 считают сосредоточенной в центре пальца поршня.

При выполнении проектных расчетов масса mП в качестве первого приближения принимается, согласно данным табл. 1.4, в зависимости от площади поршня Fп2). При этом большие величины mП следует брать для двигателей с большим D.

Таблица 1.4

Масса комплектного поршня mП, кг

Карбюраторные двигатели D=60–100 мм Дизели D=80–130 мм
Поршень из алюминиевого сплава
(80–100)? Fп (150–300)? Fп
Чугунный поршень
(150–250)? Fп (250–400)? Fп
<== предыдущая лекция | следующая лекция ==>
Коленчатый вал и маховик | Силы инерции кривошипно-шатунного механизма и силы давления газов
Поделиться с друзьями:


Дата добавления: 2014-01-04; Просмотров: 562; Нарушение авторских прав?; Мы поможем в написании вашей работы!


Нам важно ваше мнение! Был ли полезен опубликованный материал? Да | Нет



studopedia.su - Студопедия (2013 - 2025) год. Все материалы представленные на сайте исключительно с целью ознакомления читателями и не преследуют коммерческих целей или нарушение авторских прав! Последнее добавление




Генерация страницы за: 0.008 сек.