Студопедия

КАТЕГОРИИ:


Архитектура-(3434)Астрономия-(809)Биология-(7483)Биотехнологии-(1457)Военное дело-(14632)Высокие технологии-(1363)География-(913)Геология-(1438)Государство-(451)Демография-(1065)Дом-(47672)Журналистика и СМИ-(912)Изобретательство-(14524)Иностранные языки-(4268)Информатика-(17799)Искусство-(1338)История-(13644)Компьютеры-(11121)Косметика-(55)Кулинария-(373)Культура-(8427)Лингвистика-(374)Литература-(1642)Маркетинг-(23702)Математика-(16968)Машиностроение-(1700)Медицина-(12668)Менеджмент-(24684)Механика-(15423)Науковедение-(506)Образование-(11852)Охрана труда-(3308)Педагогика-(5571)Полиграфия-(1312)Политика-(7869)Право-(5454)Приборостроение-(1369)Программирование-(2801)Производство-(97182)Промышленность-(8706)Психология-(18388)Религия-(3217)Связь-(10668)Сельское хозяйство-(299)Социология-(6455)Спорт-(42831)Строительство-(4793)Торговля-(5050)Транспорт-(2929)Туризм-(1568)Физика-(3942)Философия-(17015)Финансы-(26596)Химия-(22929)Экология-(12095)Экономика-(9961)Электроника-(8441)Электротехника-(4623)Энергетика-(12629)Юриспруденция-(1492)Ядерная техника-(1748)

Переходные процессы в фильтрах




Дополнительный материал к лекции 18 для самостоятельной работы

Переходные процессы при включении выпрямителя. Включение и отключение выпрямителя с фильтром со стороны питающей сети, а также полный или частичный сброс нагрузки сопровождается переходными процессами в фильтре.

В индуктивно-емкостном фильтре нестационарные процессы мо­гут сопровождаться значительными бросками тока (сверхтоки) и напряжения (перенапряжения), которые в некоторых случаях могут быть причиной выхода из строя вентилей (транзисторов), пробоя дросселей и конденсаторов фильтра и даже аварии трансформаторов.

На характер переходного процесса оказывают влияние параметры выпрямителя, фильтра и потребителя. Правильный их подбор обес­печивает нормальную работу устройства.

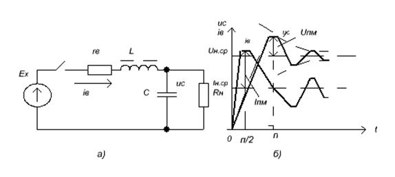
В цепи фильтра протекает пульсирующий ток iB, который может быть представлен в виде постоянной и ряда гармонических составля­ющих (из последних наиболее значительна первая гармоника с час­тотой mnfc ). Однако анализ переходных процессов в фильтрах показал, что влияние даже первой гармоники гораздо (в 50... 10 раз) слабее, чем постоянной составляющей. Поэтому ограничимся учетом только среднего значения пульсирующего тока и рассмотрим переходные процессы при подключении фильтра к источнику постоянного тока с э. д. с. Ех (рисунок 2.39, а). На рисунке 2.39, б приведены графики для uс и iв ; штриховой линией проведены огибающие, по которым изменяются амплитуды напряже­ния Uпм и тока Iпм в переходном режиме работы.

Принимая во внимание, что UH,cp и Ех мало отличаются друг от друга, можно считать, что предельное напряжение Ucmax = 2 UH.cp. Для уменьшения перенапряжения следует учитывать сопротивление rв и выбирать фильтр с меньшим волновым сопротивлением р, т. е. с большей емкостью и меньшей индуктивностью. Ре­зонансные явления слабее проявляются в плохом контуре, у которого волновое

сопротивление р мало, а сопротивление rв велико.

Однако малое р, создавая хорошие условия в части ограничения перенапряжения, приводит к значительным сверхтокам согласно, причем сверхток может быть во много раз больше тока Iн.ср.. На выбор волнового сопротивления р существенно влияет характер нагрузки. Например, при импульсной нагрузке нельзя увеличивать р. Таким образом, значение р должно подбираться исходя из допустимого перенапряжения и возможного сверхтока. Обычно выбирают перенапряжение порядка 20 % номинального значения в установившемся режиме.

 

 

Рисунок 2.39 – Эквивалентная схема и графики напряжения и тока в фильтре

LC- при включении выпрямителя

 

Поэтому иногда для выбора нужного значения rв /р во время пуска увеличивают сопротивление rв, что уменьша­ет сверхток и перенапряжение. Для этого последовательно с первич­ной обмоткой трансформатора включают пусковые резисторы гпуск . В момент пуска включены все резисторы. Затем они

за­мыкаются один за другим так, чтобы сверхтоки и перенапряжения не превышали допустимых. Объединив реле времени с контакторами, переключающими пусковые резисторы, можно осуществить автомати­ческое включение выпрямителя.

Если выпрямители питают через автотрансформаторы или регуля­торы напряжения, то надобность в пусковых резисторах отпадает, так как первичное напряжение можно плавно поднять до номинала.

Переходные процессы при импульсной нагрузке. При импульсном характере нагрузки потребитель поочередно подключается и отключается от выпрямителя.

Рассматривается случай, когда переходный процесс успевает прак­тически закончиться в промежуток времени между очередными под­ключением и отключением. Если скорость переключения настолько велика, что частота переключений хотя бы в несколько раз превышает собственную частоту фильтра, то это приводит к падению переменного напряжения с частотой переключения на конденсаторе фильтра С.

Сопротивление RH подключается в момент, когда напряжение uс = Ех, а ток

iв = 0. После этого начинается переходный процесс, который практически

 

оканчивается за время tn1 меньшее, чем длитель­ность импульса τи. При этом в интервале времени τи. — tn1 высота им­пульса тока iв = Iн.ср. а напряжение на конденсаторе С равно Uн.ср. Отключается сопротивление RH в момент времени, когда напряжение на конденсаторе uс = Uн.ср. а ток iв = Iн.ср. После этого опять

на­чинается переходный процесс, который также практически оканчи­вается за время tn2 меньшее, чем время ТИ — τи (где ТИ — период чере­дования импульсов). После tn2 ток iв = 0 и uс = Ех.

Часто при импульсной нагрузке происходит неполное отключение RH, вследствие чего ток изменяется от Iн.ср до Iн.ср.ч. В таком режиме при изменении нагрузки от частичной Iн.Ср.ч до полной Iн.ср.

При импульсной нагрузке, так же как и при вклю­чении выпрямителя, работающего в режиме неизменного тока, жела­тельно иметь р небольшим для уменьшения перенапряжений, но это приведет к увеличению сверхтока. Однако в импульсном режиме ра­боты сверхток не достигает значения, большего 2Iн.ср, в то время как перенапряжения (при больших р) могут быть весьма значительными. (При включении выпрямителя со стороны сети перенапряжение не достигает

2UН.Ср). С целью уменьшения перенапряжения и сверх­тока в импульсном режиме работы невозможно использовать пуско­вые сопротивления и поэтому значение р фильтра должно выбираться исходя из допустимых сверхтоков и перенапряжений. Если полученное при этом р не будет достаточно большим, чтобы ог­раничить сверхток при включении выпрямителя со стороны сети (при пуске устройства), то желаемые результаты будут получены с помощью пусковых резисторов или регуляторов первичного напряже­ния. При работе выпрямителя в режиме неизменного тока может про­изойти полное отключение нагрузки. Поэтому фильтр и вентили долж­ны выдерживать перенапряжение. Для уменьшения возникающих при включении выпрямителя или сбросе нагрузки перенапряжений ухудшают добротность контура, в котором возникает колебательный процесс, подключением в цепь конденсатора (последовательно с ним или в качестве шунта) добавоч­ного сопротивления.

Нестационарные процессы в выпрямителях малой мощности вследствие больших сопротивлений гв имеют апериодический характер. В фильтрах таких выпрямителей сверхтоки и перенапряжения очень малы.

Фильтры маломощных выпрямителей в большинстве П - образные, т. е. начинаются с конденсатора С0, к которому при холостом ходе может быть приложено напряжение Ех. От повышенного напряжения конденсатор можно предохранить подключением балластного рези­стора.

Переходные процессы в транзисторных фильтрах. При включении выпрямителя с транзисторным фильтром происхо­дит заряд конденсаторов С2 и С1 в фильтре ФК (рисунок 2.35, а и б), кон­денсатора С2 в фильтре ФЭ (рисунок 2.37, а), а также заряд конденсатора С0, если он установлен после выпрямительной схемы. Постоянная времени заряда конденсатора С0 значительно меньше, чем у С2 и С1, и поэтому можно считать, что в момент включения выпрямителя на­пряжение на входе фильтра мгновенно достигает установившегося значения Uвx.cp. Поскольку в этот момент uсБ =0 и uс1 = 0, то э. д. с. Евх практически полностью прикладывается к участкам кол­лектор — эмиттер и коллектор — база (в фильтре ФЭ). По мере заря­да конденсатора эти перенапряжения постепенно снимаются. Таким образом, в момент

включения для фильтров ФК и ФЭ.

UКБмакс = Евх. (2.38)

 

Перенапряжения будут также в случае пробоя конденсаторов С2 или С1 и при коротком замыкании на выходе фильтров.

Значения сверхтоков наибольшие при коротком замыкании на выходе фильтров. Такие сверхтоки имеют по сравнению с перенапря­жением более длительный характер (пока не сработает защита — до­ли секунд) и вызывают значительное импульсное выделение мощности на транзисторе.

Фильтры ФЭ и ФК защищают от перенапряжений и сверхтоков, применяя стабилитроны, ограничивающие резисторы и электронную быстродействующую защиту.

Фильтры ФП (рисунок 2.38) не нуждаются в защите от корот­кого замыкания на выходе и при включении выпрямителя. Однако при холостом ходе увеличиваются Iк, Iэ, Uк и Рк, которые не должны превышать допустимых паспортных значений.

 




Поделиться с друзьями:


Дата добавления: 2014-01-04; Просмотров: 2895; Нарушение авторских прав?; Мы поможем в написании вашей работы!


Нам важно ваше мнение! Был ли полезен опубликованный материал? Да | Нет



studopedia.su - Студопедия (2013 - 2025) год. Все материалы представленные на сайте исключительно с целью ознакомления читателями и не преследуют коммерческих целей или нарушение авторских прав! Последнее добавление




Генерация страницы за: 0.009 сек.