Студопедия

КАТЕГОРИИ:


Архитектура-(3434)Астрономия-(809)Биология-(7483)Биотехнологии-(1457)Военное дело-(14632)Высокие технологии-(1363)География-(913)Геология-(1438)Государство-(451)Демография-(1065)Дом-(47672)Журналистика и СМИ-(912)Изобретательство-(14524)Иностранные языки-(4268)Информатика-(17799)Искусство-(1338)История-(13644)Компьютеры-(11121)Косметика-(55)Кулинария-(373)Культура-(8427)Лингвистика-(374)Литература-(1642)Маркетинг-(23702)Математика-(16968)Машиностроение-(1700)Медицина-(12668)Менеджмент-(24684)Механика-(15423)Науковедение-(506)Образование-(11852)Охрана труда-(3308)Педагогика-(5571)Полиграфия-(1312)Политика-(7869)Право-(5454)Приборостроение-(1369)Программирование-(2801)Производство-(97182)Промышленность-(8706)Психология-(18388)Религия-(3217)Связь-(10668)Сельское хозяйство-(299)Социология-(6455)Спорт-(42831)Строительство-(4793)Торговля-(5050)Транспорт-(2929)Туризм-(1568)Физика-(3942)Философия-(17015)Финансы-(26596)Химия-(22929)Экология-(12095)Экономика-(9961)Электроника-(8441)Электротехника-(4623)Энергетика-(12629)Юриспруденция-(1492)Ядерная техника-(1748)

Подключение питания к сигнальным установкам




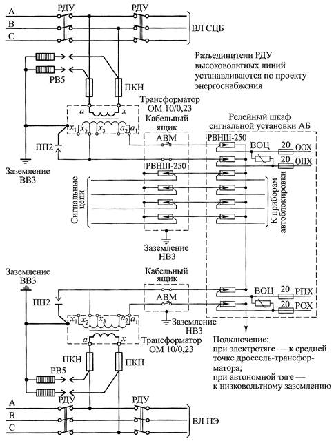
Перегонные сигнальные установки автоблокировки получают питание от двух однофазных масляных трансформаторов типа ОМ-10/0,23 мощностью 0,63; 1,25 и 4 кВ·А, присоединенных к линиям основного питания ВЛ СЦБ и резервного питания ВЛ ПЭ (рис. 3.4).

Рис. 3.4. Подключение питания к сигнальным установкам автоблокировки

 

Трансформаторы ОМ допускают перегрузки сверх номинальной мощности: 30 % в течение 1 ч, 60 % – 45 мин, 100 % – 10 мин, 200 % – 1,5 мин. Размещение линейных трансформаторов основного и резервного питания на одной опоре не допускается. Питание в релейные шкафы от трансформаторов основного ОПХ-ООХ и резервного РПХ-РОХ питания подается по кабелям, которые должны быть проложены в раздельных траншеях. Для резервного питания сигнальных установок допускается использовать трансформаторы, питающие электроэнергией линейных потребителей, кроме трансформаторов для путевого инструмента. Если нейтраль используемых трансформаторов заземлена, для устройств автоблокировки необходимо устанавливать изолирующий трансформатор.

Выводы а-х первичных обмоток трансформаторов ОМ подключаются к высоковольтным проводам напряжением 10 кВ через предохранители ПКН.

Для защиты от перенапряжений на опоре с трансформатором устанавливаются вентильные разрядники РВ5, присоединяемые к тем же проводам высоковольтной линии, что и трансформатор ОМ. Таким образом, входные зажимы предохранителей ПКН через вентильные разрядники РВ5 соединяются с высоковольтным заземлением ВВЗ.

Заземляемые выводы разрядников соединяются с корпусом трансформатора и с заземлителем ВВЗ, расположенным у опоры. Вывод х вторичной (низковольтной) обмотки трансформатора подключен к его корпусу через пробивной предохранитель ПП2, напряжение пробоя которого должно быть не более 1,0...1,2 кВ. Броня и металлическая оболочка кабеля, соединяющего корпуса кабельного ящика и релейного шкафа, присоединяются к отдельному заземлителю, который по условиям обеспечения безопасности обслуживания этих цепей не должен соединяться с высоковольтным заземлителем.

Пробивной предохранитель ПП2 дублирует низковольтные разрядники РВНШ-250, установленные в РШ между каждым из питающих проводов ПХ и ОХ и землей. Он повышает безопасность персонала, обслуживающего цепи РШ, в случае пробоя изоляции между обмотками трансформатора ОМ. Кроме того, ПП2 предотвращает пробой на корпус обмоток ОМ и между обмотками после срабатывания высоковольтных вентильных разрядников РВ5 при ударах молнии и протекании через высоковольтный заземлитель больших токов.

Включение пробивного предохранителя ПП2 должно точно соответствовать схеме. Один из электродов ПП2 присоединяется к корпусу трансформатора, а другой – к тому из выводов вторичной обмотки х 1, х 2 или х 3, к которому присоединен провод ОПХ (РПХ), идущий в кабельный ящик. Автоматический выключатель АВМ или плавкий предохранитель, устанавливаемые в кабельном ящике, должны подключаться в цепь провода ООХ (РОХ), подсоединенный к выводам а 1 или a 2 вторичной обмотки трансформатора ОМ. Соблюдение этих правил обеспечивает защиту трансформатора ОМ от повреждения при замыкании на землю одного из проводов ООХ или ОПХ, проходящих от трансформатора к релейному шкафу.

 





Поделиться с друзьями:


Дата добавления: 2014-11-16; Просмотров: 3693; Нарушение авторских прав?; Мы поможем в написании вашей работы!


Нам важно ваше мнение! Был ли полезен опубликованный материал? Да | Нет



studopedia.su - Студопедия (2013 - 2026) год. Все материалы представленные на сайте исключительно с целью ознакомления читателями и не преследуют коммерческих целей или нарушение авторских прав! Последнее добавление




Генерация страницы за: 0.013 сек.