Студопедия

КАТЕГОРИИ:


Архитектура-(3434)Астрономия-(809)Биология-(7483)Биотехнологии-(1457)Военное дело-(14632)Высокие технологии-(1363)География-(913)Геология-(1438)Государство-(451)Демография-(1065)Дом-(47672)Журналистика и СМИ-(912)Изобретательство-(14524)Иностранные языки-(4268)Информатика-(17799)Искусство-(1338)История-(13644)Компьютеры-(11121)Косметика-(55)Кулинария-(373)Культура-(8427)Лингвистика-(374)Литература-(1642)Маркетинг-(23702)Математика-(16968)Машиностроение-(1700)Медицина-(12668)Менеджмент-(24684)Механика-(15423)Науковедение-(506)Образование-(11852)Охрана труда-(3308)Педагогика-(5571)Полиграфия-(1312)Политика-(7869)Право-(5454)Приборостроение-(1369)Программирование-(2801)Производство-(97182)Промышленность-(8706)Психология-(18388)Религия-(3217)Связь-(10668)Сельское хозяйство-(299)Социология-(6455)Спорт-(42831)Строительство-(4793)Торговля-(5050)Транспорт-(2929)Туризм-(1568)Физика-(3942)Философия-(17015)Финансы-(26596)Химия-(22929)Экология-(12095)Экономика-(9961)Электроника-(8441)Электротехника-(4623)Энергетика-(12629)Юриспруденция-(1492)Ядерная техника-(1748)

Лекция № 8 Расчет сечения питающей и групповой сети




 

Расчет электрической сети освещения заключается в определении сечения проводов и кабелей на всех участках групповой и питающей сети. Рассчитанное и выбранное сечение жил проводов и кабелей должно удовлетворять условиям механической прочности, нагревания, потерь напряжения, соответствию току выбранного аппарата защиты, условиям окружающей среды.

Действующие в настоящее время нормативные документы, разработанные на основе международного стандарта МЭК 364 «Электрические установки зданий», содержат ряд обязательных требований к выбору сечений нулевых рабочих (N), совмещенных нулевых рабочих и защитных (РЕN) и защитных (РЕ) проводников. Правильный выбор этих проводников обеспечивает электрическую и пожарную безопасность электроустановок.

Для однофазных, а также трехфазных сетей при питании по ним однофазных нагрузок сечение нулевого рабочего N– проводника во всех случаях должно быть равно сечению фазных проводников, если те имеют сечение до 16 мм2 по меди или 25 мм2 по алюминию. При больших сечениях фазных проводников он может иметь сечение, составляющее не менее 50 % сечения фазных проводников.

Для однофазных линий групповой сети (сети до светильников, штепсельных розеток и других стационарных однофазных электроприемников) не допускается объединение N и РЕ – проводников с целью образования PEN-проводника. Такие линии всегда необходимо выполнять трехпроводными: фазным проводником L, нулевым рабочим N, и защитным РЕ. Кроме того, в однофазных линиях групповой сети не допускается:

объединять как нулевые рабочие проводники N, так и защитные РЕ различных групповых линий;

подключать нулевой рабочий проводник N и защитный РЕ на щитках под общий контактный зажим (на таких щитках должны быть выполнены отдельные шинки:N – изолированная и РЕ – неизолированная).

Сечение защитного РЕ – проводника должно равняться:

– сечению фазных проводников при сечении их до 16 мм2;

– 16 мм2 при сечении фазных проводников от 16 до 35 мм2;

– не менее 50% сечения фазных проводников при больших сечениях проводников. Сечение нулевых защитных проводников, не входящих в состав кабеля, должны быть не менее 2,5 мм2 – при наличии механической защиты и 4 мм2 – при ее отсутствии.

Выбор сечений проводов по механической прочности

По механической прочности расчет проводов и кабелей внутреннихэлектрических сетей не производится. В практике проектирования электрических сетей соблюдают установленные стандартом минимальные сечения жил проводов по механической прочности. Наименьшие сечения проводов по механической прочности для медных жил не менее 1,5 мм2, а для алюминиевых жил не менее 2,5 мм2.

Выбор сечений проводов по нагреву

Электрический ток нагрузки, протекая по проводнику, нагревает его. Нормами установлены наибольшие допустимые температуры нагрева жил проводов и кабелей. Исходя, из этого определены длительно допустимые токовые нагрузки для проводов и кабелей в зависимости от материала их изоляции, оболочки и условий прокладки.

Сечения проводов и кабелей выбираются по условиям нагрева длительным расчетным током в нормальном режиме и проверяют по потере напряжения, соответствию току выбранного аппарата защиты, условиям окружающей среды.

Сечение жил проводов и кабелей для сети освещения можно определить по таблицам в зависимости от расчетного длительного значения токовой нагрузки при нормальных условиях прокладки по условию

, (7.1)

где – допустимый ток на стандартное сечение провода, а(длительно допустимые токовые нагрузки на провода и кабели;

– расчетное значение длительного тока нагрузки, А;

– поправочный коэффициент на условия прокладки

Для выбора сечений проводов и кабелей по допустимому нагреву необходимо определить расчетные токовые нагрузки линий в амперах.

Расчетные максимальные токовые нагрузки определяют по формулам:

для однофазной сети

; (7.2)

для трехфазной (четырехпроводной) сети

; (7.3)

для двухфазной сети с нулем, при равномерной загрузке фаз

. (7.4)

Коэффициент мощности (cosj) следует принимать:

1,0 – для ламп накаливания;

0,85 – для одноламповых светильников с люминесцентными лампами низкого давления;

0,92 – для много ламповых светильников с люминесцентными лампами низкого давления;

0,5 – для светильников с разрядными лампами высокого давления (ДРЛ, ДРИ);

0,85 – для светильников с разрядными лампами высокого давления, имеющими ПРА с конденсатором.

 

ПРИМЕР 1

Рассчитать сечение жил и выбрать провода для прокладки групповой сети электроосвещения производственного участка с нормальными условиями окружающей среды. Электрическая сеть однофазная трехпроводная напряжением 220 В. Кабель прокладывается открыто. Групповая линия состоит из ламп накаливания мощностью Вт.Коэффициент спроса освещения .

РЕШЕНИЕ:

Определим расчетную мощность

;

.

Определим расчетный ток

.

По механической порочности определено минимальное сечение жил проводов и составляет 2,5 мм2.

Из табл. 1.3.5ПУЭ выбираем провод с алюминиевыми жилами сечением 2,5 мм2 имеющего длительно допустимый ток 20 А и подставим в условие 7.1.

.

Выбранное сечение удовлетворяет условию, следовательно, выбираем кабель с алюминиевыми жилами марки АВВГ 3х2,5 мм2.

Расчет сети по потере напряжения

Нормально допустимые значения установившегося отклонения напряжения на выводах приемников электрической энергии должно быть равно от номинального напряжения электрической сети.

Располагаемая (допустимая) потеря напряжения в осветительной сети, т.е. потеря напряжения в линии от источника питания (шин 0,4 кВ КТП) до последней лампы в ряду, подсчитывается по формуле

, (7.5)

где 105 – напряжение холостого хода на вторичной стороне трансформатора, %;

Umin – наименьшее напряжение, допускаемое на зажимах источника света, % (принимается равным 95 %);

– потери напряжения в силовом трансформаторе, приведенные к вторичному номинальному напряжению и зависящие от мощности трансформатора, его загрузки b и коэффициента мощности нагрузки, %.

Потери напряжения в трансформаторе можно определить по табл. 7.2 или по выражению

, (7.6)

где b – коэффициент загрузки трансформатора;

– активная и реактивная составляющие напряжения короткого замыкания трансформатора, которые определяются следующими выражениями:

; (7.7)

, (7.8)

где – потери короткого замыкания, кВт;

– номинальная мощность трансформатора, кВ×А;

– напряжение короткого замыкания, %.

Значения и можно определить по табл. 7.3, а более точные значения приводятся в каталогах на трансформаторы.

Таблица 7.2

Потери напряжения в трансформаторах

Мощность трансформатора, кВ×А Потери напряжения в трансформаторах , при различных значениях коэффициента мощности и коэффициенте загрузки *
1,0 0,9 0,8 0,7 0,6 0,5
1600, 2500 1,7 1,5 1,4 1,2 1,1 1,0 3,3 3,2 3,1 3,4 3,3 3,3 3,8 3,7 3,7 4,1 4,1 4,1 4,1 4,1 4,0 4,6 4,6 4,5 4,3 4,3 4,2 4,9 5,0 4,9 4,4 4,4 4,4 5,2 5,2 5,2

 

* Для определения его значение, найденное по таблице, следует умножить на фактическое значение коэффициента загрузки b.

Таблица 7.3 Значения и

Мощность трансформатора, кВ×А              
Потери, кВт 0,73 1,05 1,45 2,27 3,3 4,5 6,2
2,65 3,7 5,5 7,6 11,6 16,5 23,5
Напряжение, , % 4,5 4,5 4,5 5,5 5,5 5,5 5,5

Потери напряжения при заданном значении сечения проводов можно определить по выражению

. (7.9)

И, наоборот, при заданном значении потери напряжения можно определить сечение провода

, (7.10)

где М – момент нагрузки, кВт×м;

С – коэффициент, зависящий от материала провода и напряжения сети (определяется по табл. 7.4).

Таблица 7.4

Значение коэффициентаС

Номинальное напряжение сети, В Система сети, род тока КоэффициентС проводов
медные алюминиевых
380/220 Трехфазная с нулем 72,4  
380/220 Двухфазная с нулем 32,1 19,6
  Однофазная с нулем 12,1 7,4
  Двухпроводная, переменного и постоянного тока 0,4 0,324 0,036 0,244 0,198 0,022

 

Метод определения момента нагрузки выбирается в зависимости от конфигурации сети освещения:

в простом случае (рис. 7.1) момент определяется как произведение мощности ламп на длину участка сети

Рис. 7.1. Определение момента в простом случае

; (7.11)

в проектной практике осветительная сеть имеет более сложную конфигурацию (рис. 10.2), тогда момент нагрузки можно определить по выражению

(7.12)

для сети с равномерно распределенной нагрузкой момент нагрузки определяется, как произведение мощности ламп на половину длиныгрупповой линии.

Рис. 7.2. Определение момента сети сложной конфигурации

Рис. 7.3. Определение момента для сети с равномерно
распределенной нагрузкой

, (7.13)

где L – длина участка сети от группового щитка до первого светильника в ряду, м.

Для сети более сложной конфигурации, когда участки сети имеют разное количество фазных проводов, определяется приведенный момент по выражению

, (7.14)

где – сумма моментов данного и всех последующих по направлению тока участков с тем же числом проводов в линии, что и на данном участке;

– сумма моментов питаемых через данный участок линии с иным числом проводов, чем на данном участке;

a – коэффициент приведения моментов (определяется по табл. 7.5)

 

 

Таблица 7.5

Значение коэффициентов приведения моментов

Линия Ответвление Коэффициент приведения моментов,α
Трехфазное с нулем Трехфазное с нулем Двухфазное с нулем Трехфазная без нуля Однофазное Двухфазное с нулем Однофазное Двухпроводное 1,85 1,39 1,33 1,15

 

Расчет сети на наименьший расход проводникового материала ведется по формуле

, (7.15)

где – расчетные потери напряжения, %, допустимые от начала данного участка до конца сети.

По формуле 10.9 последовательно определяются сечения на всех участках сети освещения, начиная от участка ближайшего к источнику питания и округляются до ближайшего большего значения стандартного ряда. По выбранному сечению данного участка определяются потери напряжения в нем. Последующие участки сети рассчитываются по разности между расчетной потерей напряжения и потерями до начала каждого участка.

ПРИМЕР 2

Определить момент нагрузки для групповой сети электроосвещения (рис. 7.4) и выбрать сечение проводов, при условии, что допустимая потеря напряжения () для группового щитка ЩО равна 2,5 %.

Рис. 7.4. Рисунок к задаче 2

РЕШЕНИЕ: Определим момент нагрузки по формуле 7.12.

Определим сечение провода по формуле 7.10.

.

Ближайшее большее стандартное сечение провода 2,5 мм2, следовательно для подключения ряда светильников удовлетворяет четырехжильный кабель сечением .

ПРИМЕР 3

Определить сечение жил кабелей на участках от КТП до МЩ1 и от МЩ1 до ЩО1 (рис. 7.5). Мощность трансформатора КТП 250 кВ×А, коэффициент загрузки 0,8.

Рис. 7.4. Рисунок к задаче 3

РЕШЕНИЕ:

Определим потери напряжения в трансформаторе по табл. 7.2 .

Располагаемую допустимую потерю напряжения определим по формуле 7.5

.

Определим момент нагрузки и :

;

.

Приведенный момент

Определить сечение жил кабеля на участке :

.

Принимаем сечение кабеля от трансформатора КТП до МЩ сечением .

Фактическая потеря напряжения на участке составит

.

Располагаемые потери напряжения для последующего участка сети от МЩ1 до ЩО1 составят

.

Для определения сечения жил кабеля на втором участке определим приведенный момент :

;

.

Выбираем кабель сечением :

.

Располагаемая потеря напряжения для групповой сети составляет

.

Защита сети освещения и выбор аппаратов защиты

Осветительные сети должны иметь защиту от токов короткого замыкания (КЗ), а в некоторых случаях также от перегрузки (требования ПУЭ).

Защите от перегрузки подлежат сети: внутри помещений, проложенных открыто незащищенными изолированными проводниками и с горючей оболочкой; внутри помещений, проложенных защищенными проводниками в трубах, в несгораемых строительных конструкциях и т. п.; осветительные в жилых, общественных и торговых помещениях, служебно-бытовых помещениях промышленных предприятий, включая сети для бытовых и переносных электроприемников, а также в пожароопасных производственных помещениях; всех видов во взрывоопасных наружных установках независимо от условий технологического процесса или режима работы сети.

Все остальные сети не требуют защиты от перегрузки и защищаются только от токов короткого замыкания.

Аппараты, установленные для защиты от коротких замыканий и перегрузки, должны быть выбраны так, чтобы номинальный ток каждого из них был не менее расчетного тока , рассматриваемого участка сети:

, (7.16)

где – расчетный ток рассматриваемого участка сети, А.

Осуществляется защита осветительных сетей аппаратами защиты – плавкими предохранителями или автоматическими выключателями, которые отключают защищаемую электрическую сеть при ненормальных режимах.

Для защиты осветительных сетей промышленных, общественных, жилых этажных зданий наибольшее распространение получили однополюсные и трехполюсные автоматические выключатели с рацепителями, имеющих обратно зависимую от тока характеристику, у которых с возрастанием тока время отключения уменьшается.

Автоматические выключатели, имеющие только электромагнитныйрасцепитель мгновенного действия (отсечку), во внутренних сетях общественных и жилых зданий применять, как правило, не следует.

Аппараты защиты, защищающие электрическую сеть от токов КЗ должны обеспечивать отключение аварийного участка с наименьшим временем с соблюдением требований селективности. Для обеспечения селективности защит участков электрической сети номинальные токи аппаратов защиты (ток плавких вставок предохранителей или токи уставок автоматических выключателей) каждого последующего по направлению к источнику питания следует принимать выше не менее чем на две ступени, чем предыдущего, если это не приводит к завышению проводов. Разница не менее чем на одну ступень обязательна при всех случаях.

Номинальные токи уставок автоматических выключателей и плавких вставок предохранителей следует выбирать по возможности наименьшими по расчетным токам защищаемых участков сети, при этом должно соблюдаться соотношение между наибольшими допустимыми токамипроводов и номинальными токами аппаратов защиты табл. 10.6.

, (7.17)

где – кратность защиты (кратность длительно допустимого тока для проводов или кабелей по отношению к току срабатывания защитного аппарата, определяется по табл. 10.6);

,если линия защищается предохранителями;

, если линия защищается автоматическим выключателем


Лекция № 9 Классификация электротермических установок

 

Понятие «электротермические установки» характеризует электротермическое оборудование в комплексе с элементами сооружений, приспособлениями и коммуникациями (электрическими, газовыми, водяными, транспортными и др.), обеспечивающими его нормальное функционирование.

Электротермическое оборудование (ЭТО) – это оборудование, предна-

значенное для технологического процесса тепловой обработки с использовани-

ем электроэнергии в качестве основного энергоносителя2. Классификация ЭТО

показана на рис. 2.10.

 

Рис. 1.1. Классификация электротермического оборудования

Отличительной особенностью электрической печи (электропечи) является преобразование электрической энергии в тепловую и наличие нагревательной камеры, в которую помещается нагреваемое тело. Понятие «электропечь» может охватывать как собственно печь, так и в некоторых случаях печь со специальным оборудованием, входящим в комплект поставки (трансформаторами, щитами управления и пр.). Под «нагревательной камерой» понимается конструкция, образующая замкнутое пространство и обеспечивающая в нем заданный тепловой режим.

Электротермические устройства – оборудование без нагревательной камеры.

Совокупность конструктивно связанных электропечей, устройств и другого технологического оборудования (трансформирующего, охлаждающего, моечного и др.) называется электротермическими агрегатами. Классификация электротермического оборудования по методу нагрева

представлена на рис. 1.1 [12 – 15]. Передача электроэнергии осуществляется за счет подведенного или наведенного электрического тока. Электрический ток – это направленное движение положительных или отрицательных зарядов под действием электрического поля. Вещества, обладающие электронной проводимостью, называются проводниками первого рода, к ним относятся различные металлы и сплавы. Проводящие среды, в которых прохождение тока обеспечивается прохождением частиц вещества – ионов, называют проводниками второго рода, к ним относятся электролиты. Смешанной проводимостью обладает плазма.

 

Рис. 1.2. Классификация электротермического оборудования по методу нагрева

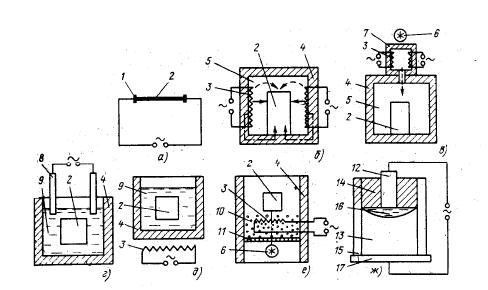
В ЭТО сопротивления происходит выделение теплоты в твердых или жидких телах, включенных непосредственно в электрическую цепь, при протекании по ним электрического тока. На рис. 1.2 приведены схемы нагрева сопротивлением.

Нагрев сопротивлением основан на законе Джоуля – Ленца, по которому при протекании тока в проводнике выделяется тепло, пропорциональное его электрическому сопротивлению, квадрату тока и времени прохождения тока. Ток может протекать по самому нагреваемому телу – прямой нагрев или по специальному нагревателю, от которого выделяемое тепло передается к нагреваемому телу теплообменом, такой нагрев называется косвенным. При косвенном нагреве различают три вида теплообмена: излучением, конвекцией и теплопроводностью. При высоких температурах определяющее значение имеет нагрев излучением. В нагреве излучением выделяется инфракрасный нагрев, основанный на подборе спектрального состава излучения с учетом свойств материалов избирательно поглощать или пропускать его.

Рис. 1.3. Схемы нагрева сопротивлением:

а - прямой; б – косвенный; в – конвекцией с калорифером;

г – электродный в жидкой среде; д – в жидкой среде с внешним обогревом;

е – в псевдокипящем слое, ж – электрошлаковый:

 

1 – контактная система; 2 – нагреваемое тело; 3 – нагреватель; 4 – футеровка;

5 – рабочее пространство; 6 – вентилятор; 7 – калорифер; 8 – электрод; 9 – жидкая среда;

10 – мелкие частицы; 11 – решетка; 12 – расходуемый электрод; 13 – слиток;

14 – шлаковая ванна; 15 – водоохлаждаемый кристаллизатор; 16 – жидкая металлическая

ванна; 17 – поддон

Вид теплопередачи:

сплошные стрелки – излучением; пунктирные – конвекцией;

штрих-пунктирные – теплопроводностью

 

Рис. 1.4. Нагрев полупрозрачныхтел

излучением:

1 – падающее излучение; 2 –

Отраженноеизлучение; 3 –

поглощенное излучение;

4 – пропущенное излучение;

5 – нагреваемое тело

 

Как показано на рис. 2.13 [4, 12, 28], падающий на полупрозрачное тело поток излучения в общем случае разделяется на три составляющие: отраженный, пропущенный и поглощенный потоки. Первые две рассеиваются в пространстве, третья превращается в тепловую энергию. Соотношение между этими составляющими зависит от спектра излучения нагревателя и свойств нагреваемого тела.

Подбор спектра нагревателя, соответствующего характеристикам нагреваемого материала, позволяет получать желаемые технологические результаты. В дуговом ЭТО [3, 12, 25 – 27] происходит выделение теплоты в электрической дуге. Материал нагревается за счет теплоты, поступающей в него из опорных пятен дуги, а также вследствие теплообмена с дугой и электродами. На рис. 1.5 представлены схемы дугового нагрева.

Рис. 1.5. Схемы дугового нагрева:

а - прямой; б – косвенный; в – смешанный; г – дуговой плазмотрон;

д – вакуумно-дуговой; е – оптический дуговой:

1 – электрод; 2 – электрическая дуга; 3 – расплавленный металл; 4 – футеровка;

5 – корпус печи; 6 – газовая полость; 7 – слой шихты; 8 – охлаждаемый кристаллизатор;

9 – слиток металла; 10 – вакуумная система; 11 – оптическая система;

12 – нагреваемое тело; 13 – дуговая камера; 14 – технологическая камера;

15 – струя плазмы; 16 – корпус плазмотрона (анод); 17 – электроизоляционный узел;

18 – подвод газа

Сплошными стрелками показана теплопередача излучением;

пунктиром – поток газа.

В индукционном ЭТО [10 – 12, 29 - 31] происходит передача электроэнергии нагреваемому телу, помещенному в переменное электрическое поле, и превращение ее в тепловую энергию при протекании индуцированных токов в нагреваемом теле. На рис. 1.6. представлены схемы индукционного нагрева. В диэлектрическом ЭТО [3, 4, 12] происходит выделение теплоты в диэлектриках и полупроводниках, помещенных в переменное электрическое поле, за счет перемещения электрических зарядов при электрической поляризации.

Рис. 1.6. Схемы индукционного нагрева:

а – с магнитопроводом; б – без магнитопровода;

в – косвенный нагрев с промежуточным нагревателем;

г – индукционно-плазменный:

1 – нагреваемое тело; 2 – магнитопровод; 3 – футеровка; 4 – индуктор;

5 – промежуточный нагреватель; 6 – кварцевая труба; 7 – подвод газа

Род теплопередачи: сплошные стрелки – излучением; пунктирные – конвекцией.

Штрих-пунктирными стрелками обозначен поток ионизированного газа.

На рис. 1.7 представлены схемы диэлектрического нагрева.

 

Рис. 1.7. Схемы диэлектрического нагрева:

а – в электрическом поле;

б – в электромагнитном поле (сверхвысокочастотном):

1 – электроды; 2 – нагреваемое тело; 3 – волновод; 4 – резонатор

В электронно-лучевом ЭТО [3, 4, 12, 25] происходит выделение теплоты при бомбардировке нагреваемого тела в вакууме потоком электронов, эмитируемых катодом. Схема электронно-лучевого нагрева с аксиальной электронной пушкой приведена на рис. 2.17, схема электронно-лучевой печи – на рис. 1.8.В ионном ЭТО [4, 12, 25] происходит выделение теплоты в нагреваемом теле потоком ионов, образованным электрическим разрядом в вакууме.

Схемы ионного нагрева представлены на рис. 1.9

 

Рис. 1.8 Схема электронно-лучевого

нагрева с аксиальной электронной

пушкой:

1 – выводы к источнику питания подогревом;

2 – выводы к основному источнику питания;

3 – электронная пушка; 4 – катод подогрева;

5 – катод; 6 – анод; 7 – система проведения

пучка; 8 – герметичный корпус печи;

9 – нагреваемое тело; 10 – вакуумнаясисте-

ма; 11 – пучок электронов

Рис. 2.18. Схема электронно-лучевой печи:

1 – слиток, 2 – плавильная камера. 3 – кри-

сталлизатор; 4 – присоединение к вакуумным

насосам; 5 – электронная пушка;

6 – переплавляемый электрод

Рис. 1.9. Схемы ионного нагрева:

 

а – диффузионный нагрев; б – ионное осаждение:

 

1 – герметичный корпус; 2 – обрабатываемое тело; 3 – подача газов; 4 – вакуумная система; 5 – испарительная камера; 6 – испаряемый материал; 7 – электрическая дуга

Стрелками с кружками показан поток ионов.

В лазерном ЭТО [3 – 5, 25] происходит выделение теплоты в нагреваемом теле при воздействии на него лазерных лучей, т.е. высококонцентрированных потоков световой энергии, полученных в лазерах – оптических квантовых генераторах. Схема лазерного нагрева показана на рис. 1.10.

Рис. 1.10. Схема лазерного нагрева:

 

1 – электроды; 2 – резонатор (полупрозрачное зеркало); 3 – система фокусирования и транспортирования луча; 4 – лазерное излучение; 5 – нагреваемое тело; 6 – герметичный корпус; 7 – вакуумная система; 8 – подвод газов; 9 – резонатор (непрозрачное зеркало)

В плазменном ЭТО [3 – 5, 25] происходит выделение теплоты, основанное на нагреве газа за счет пропускания его через дуговой разряд или высокочастотное электромагнитное или электрическое поле. Схема плазменной печи с керамической футеровкой показана на рис. 1.11 и схема плазменно-дуговой печи с водоохлаждаемым тиглем показана на рис. 1.12.

Рис. 1.11. Схема плазменной

печи с керамической футеровкой:

1 – корпус печи; 2 – плазменная

дуга; 3 – свод; 4 – плазматрон; 5 –

источник питания; 6 – подовый

водоохлаждаемый электрод

 

 

Рис. 1.12. Схема плазменно-дуговой печи

с водоохлаждаемым тиглем:

 

1 – поддон; 2 – слиток; 3 – жидкий металл;

4 – плазменная дуга; 5 – корпус печи;

6 – переплавляемый электрод;

7 – элекрододержатель; 8 – плазматрон;

9 – источник питания; 10 – кристаллизатор

 

 





Поделиться с друзьями:


Дата добавления: 2014-11-18; Просмотров: 6199; Нарушение авторских прав?; Мы поможем в написании вашей работы!


Нам важно ваше мнение! Был ли полезен опубликованный материал? Да | Нет



studopedia.su - Студопедия (2013 - 2025) год. Все материалы представленные на сайте исключительно с целью ознакомления читателями и не преследуют коммерческих целей или нарушение авторских прав! Последнее добавление




Генерация страницы за: 0.012 сек.