Студопедия

КАТЕГОРИИ:


Архитектура-(3434)Астрономия-(809)Биология-(7483)Биотехнологии-(1457)Военное дело-(14632)Высокие технологии-(1363)География-(913)Геология-(1438)Государство-(451)Демография-(1065)Дом-(47672)Журналистика и СМИ-(912)Изобретательство-(14524)Иностранные языки-(4268)Информатика-(17799)Искусство-(1338)История-(13644)Компьютеры-(11121)Косметика-(55)Кулинария-(373)Культура-(8427)Лингвистика-(374)Литература-(1642)Маркетинг-(23702)Математика-(16968)Машиностроение-(1700)Медицина-(12668)Менеджмент-(24684)Механика-(15423)Науковедение-(506)Образование-(11852)Охрана труда-(3308)Педагогика-(5571)Полиграфия-(1312)Политика-(7869)Право-(5454)Приборостроение-(1369)Программирование-(2801)Производство-(97182)Промышленность-(8706)Психология-(18388)Религия-(3217)Связь-(10668)Сельское хозяйство-(299)Социология-(6455)Спорт-(42831)Строительство-(4793)Торговля-(5050)Транспорт-(2929)Туризм-(1568)Физика-(3942)Философия-(17015)Финансы-(26596)Химия-(22929)Экология-(12095)Экономика-(9961)Электроника-(8441)Электротехника-(4623)Энергетика-(12629)Юриспруденция-(1492)Ядерная техника-(1748)

Промышленное оформление гидрокрекинга




Гидрокрекинг дистиллятного сырья, по сравнению с процессом для остаточного сырья, протекает при более низких температурах (370-425 °С) на бифункциональных катализаторах. Эти катализа­торы обладают кислотными центрами и могут содержать никель, платину, палладий или никель с молибденом, нанесенные на актив­ный оксид алюминия.

Повышение температуры гидрокрекинга остаточного сырья (425 оС и более) вызваны необходимостью активизировать реак­ции расщепления на катализаторе, имеющем относительно мень­шую активность. Применяемые в этом случае катализаторы со­держат металлы, способствующие гидрированию продуктов разло­жения, т. е. катализаторы, близкие к катализаторам гидроочистки (АКМ и АНМ). Носитель имеет слабую кислотность, частично нейтрализуемую в ходе процесса азотистыми соединениями, содер­жащимися в сырье.

Остаточное сырье обычно перерабатывают по двухступенчатой схеме: на первой ступени жидкое сырье контактирует (в стацио­нарном или псевдоожиженном слое) с серостойким катализатором. Тяжелую непревращенную часть сырья можно возвратить в каче­стве рециркулята, а полученную широкую фракцию направляют на вторую ступень, где в газовой фазе осуществляется ее превращение. На обеих ступенях используют более значительное, чем при гидроочистке, давление, так как высо­кие температуры гидрокрекинга (>400 °С) препятствуют реакциям насыщения непредельных и полициклических ароматических угле­водородов водородом. В реакторах гидрокрекинга поддерживают давление 15-20 МПа.

Объемная скорость подачи сырья зависит от требуемой глуби­ны превращения и составляет 0,5-4 ч-1, кратность циркуляции водородсодержащего газа от 1000 до 1700 м3 на 1 м3 сырья.

Гидрокрекинг представляет собой сложный комплекс реакций, причем варианты его довольно разнообразны как по перерабаты­ваемому сырью, так и по принятой глубине процесса.

Исходя из того что процесс гидрокрекинга экзотермичен, при его аппаратурном оформлении предусмотрена возможность отвода избыточного тепла из зоны реакции, чтобы не допустить перегре­ва реакционной смеси. При использовании реакторов со стацио­нарным катализатором последний насыпают несколькими слоями так, чтобы между ними можно было бы осуществить охлаждение потока (обычно частью циркуляционного газа). При этом для гидрокрекинга дистиллятного сырья на бифункциональном ката­лизаторе рекомендуется некоторый общий подъем температуры по мере прохождения сырьем слоя катализатора, чтобы на входе в реактор и на выходе из него температура была соответственно ниже и выше оптимальной. Для остаточного сырья это сложнее, так как температура процесса выше, и устанавливать режим по­степенного подъема температуры в реакторе опасно и для самого процесса и для металла реактора. Пониженная начальная темпе­ратура также нежелательна, потому что катализатор здесь менее активен и потребуется увеличивать объем реакционной зоны.

Решающее значение для экономических показателей гидрокре­кинга имеет расход водорода. Чем тяжелее получаемые продукты, тем меньше расход водорода. Если, например, цель процесса – получить из остаточного сырья максимальный выход тяжелого газойля (сырье каталитического крекинга), расход водорода будет меньше, чем при работе с максимальным выходом бензина, молекулы которого зна­чительно богаче водородом.

Гидрокрекинг дистиллятного сырья. При переработке дистиллятного сырья можно использовать более активные катализаторы; кроме того, сокращается расход водорода и удлиняется пробег установки. Если на переработку поступает гидрогенизат с первой ступени гидрокрекинга, освобожденный от серы, азота и металлов, на него можно воздействовать активным расщепляющим катали­затором, содержащим металлы VI и VIII групп. Чаще всего пере­рабатывают дистиллятное сырье, содержащее дезактивирующие примеси. При одноступенчатом процессе такое сырье попадает на катализатор алюмо-кобальт-молибденового типа и подвергается глубокому превращению.

Относительно неглубокий гидрокрекинг сернистых вакуумных газойлей, когда в качестве целевого продукта получают дизельное топливо, можно осуществить при невысоком давлении на катализаторе АКМ.

При углублении переработки вакуумных газойлей с целью получения реактивного топлива и бензина, а также при переработке тяжелых газойлей вторичного происхождения используют двухступенчатые схемы. На первой ступени происходит гидрообла­гораживание сырья на азот- и серостойких катализаторах, а на второй – гидрокрекинг облагороженного сырья на активном ка­тализаторе кислотного типа, содержащем Со, Ni, W, Мо или дру­гие металлы VI и VIII групп на оксиде алюминия или на цеолитах. Катализатор в реакторах размещен по секциям: для отвода тепла между секциями предусмотрена подача холодного водорода. Ввиду значительного тепловыделения при гидрокрекинге вторич­ного сырья его рекомендуется перерабатывать в смеси с прямогонным (25-30 % масс.).

Сернистые вакуумные газойли можно перера­батывать по простейшей одноступенчатой схеме:

1) однократно, получая наряду с дизельным топливом более тяжелый, но мало­сернистый дистиллят, который можно направлять на каталитический крекинг;

2) с рециркуляцией, в результате чего сырье почти целиком превращается в дизельное топливо.

Для получения максимального выхода бензина в большинстве случаев используют двухступенчатый процесс с удалением на первой ступени гидрокрекинга сернистых и азотистых соединений. Давление в реакторах обеих ступеней 10-15 МПа, температура 370-420 °С, кратность циркуляции водорода 1000 м3 на 1 м3 сырья. Используют наиболее активные катализаторы.

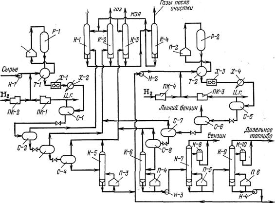
Принципиальная схема двухступенчатой установки гидрокрекинга дистиллятного сырья представлена на рис. 15. Сырье насосом подают в систему через теплообменники, смешав его предварительно с циркулирующим водородсодержащим газом, подаваемым из сепаратора высокого давления и со свежим водородом. Пройдя через печь, смесь паров сырья и водородсодержащего газа поступает в реактор. В нем несколькими слоями размещен сероустойчивый катализатор типа АКМ или АНМ. Для съема выделяющегося тепла в пространства между слоями ката­лизатора вводят холодный циркулирующий газ. Для лучшего сме­шения паров и газа перед каждым слоем катализатора поток распределяют по сечению реактора. Объем слоя рассчитан на по­вышение температуры на 20-25 °С; таков же и суммарный подъем температуры в реакторе, потому что температура на входе в каж­дый нижележащий слой одинакова.

Продукты, образовавшиеся на первой ступени, проходят систе­му теплообменников, воздушный холодильник-конденсатор и доохлаждаются в водяном холодильнике, после чего конден­сат и водородсодержащий газ разделяются в сепараторе. Так как давление в сепараторе высокое (14 МПа), образовав­шиеся сероводород, аммиак и углеводородные газы остаются растворенными в катализате. В сепараторе, куда поступает катализат, в результате разности давлений от катализата отделяются сероводород, аммиак и газообразные углеводороды. Газы очищают раствором моноэтаноламина в колоннах. Отрабо­танный раствор этаноламина освобождают от сероводорода и возвращают в систему очистки, а стабилизация ката­лизата завершается в колонне.

Технологическая схема второй ступени гидрокрекинга в общем аналогична схеме первой ступени. Стабильный катализат с низа колонны смешивается с циркуляционным газом и со свежим водородом, прохо­дит теплообменники, печь и реактор. Продукты реакции охлаждаются в теплообменниках и холодильниках. Сепараторы работают под одинаковым давлением. Одинаковое давление поддерживается и в стабилизационных колоннах (0,15 МПа). Вторая ступень завершается блоком ректификации для перегонки катализата: с верха колонны уходят пары бен­зина, а с низа колонны – пары дизельного топлива. Колонна работает в вакууме. Остаток с низа колонны можно воз­вращать на рециркуляцию во вторую ступень или выводить в качестве компонента малосернистого котельного топлива.

Гидрокрекинг остаточного сырья. Остаточное сырье, если его подвергают глубокому гидрокрекингу с целью получения светлых нефтепродуктов, крекируют тоже по двухступенчатой схеме. Прин­ципиальное отличие технологических схем гидрокрекинга остаточ­ного сырья заключается в конструкции реактора. В этом случае используются реакторы как с неподвижным, так и с псевдоожиженным слоем катализатора. В пер­вом случае реактор первой ступени может работать только при режиме обессеривания (т. е. подготовки сырья для катализатора второй ступени); при этом наиболее тяжелую часть гидрогенизата с первой ступени возвращают на рециркуляцию.

Из-за трудностей при осуществлении эффективного контакти­рования остатка, содержащего асфальтены, металлы и серу, с ка­тализатором разработаны модификации гидрокрекинга на мелкодисперсном катализаторе, взвешенном в жидком сырье и перемешиваемом с ним потоком водорода. Используют реакторы с псевдоожиженным слоем микросферического катализатора или со «взрыхленным» слоем (меньшая степень псевдоожижения). Катализатор не циркулирует в системе, но медленно и непрерывно обновляется за счет частич­ного вывода отработанного катализатора и ввода свежих его порций в реактор.

 

 

Рис. 15. Схема двухступенчатой установки гидрокрекинга дистиллятного сырья:

 

Р-1, 2 – реакторы гидрокрекинга; П-1, 2 – трубчатые печи; К-1, 2, 3 – колонны очистки газа от сероводорода; К-4 – колонна отпаривания сероводорода из отработанного раствора МЭА; К-5, 6 – стабилизационные колонны; К-7, 9 – ректификационные колон­ны; К-8, 10 – отпарные секции; С-1-8 – сепараторы; П-3-6 – огневые рибойлеры; Т-1, 2 – теплообменники; Х-1-3 – воздушные конденсаторы-холодильники; Х-2-4 – во­дяные холодильники; ПК-1, 3 – компрессоры циркуляционного газа; ПК-2, 4 – компрессоры свежего водорода; Н-1-4 – насосы; Ц. г – циркулирующий газ

 

Во всех случаях, когда гидрокрекинг остаточного (и тяжелого дистиллятного) сырья осуществляют в псевдоожиженном слое ка­тализатора, в реакторе имеется система из трех фаз: твердой (катализатор), жидкой (неиспарившееся сырье) и газовой (водо­род, пары сырья и продуктов реакции). Для протекания реакции в изотермических условиях, обеспечивающих быстрый съем выде­ляющегося тепла гидрирования, важно, чтобы эта трехфазная си­стема интенсивно перемешивалась.

Принципиальная схема подобной установки выглядит следую­щим образом (рис. 16). Остаточное сырье смешивают с циркули­рующим и свежим водородсодержащим газом и через систему теп­лообменников и печь подают под распределительную ре­шетку реактора с псевдоожиженным слоем сероустойчивого катализатора (типа алюмо-кобальт-молибденового). В этом слое, создаваемом газо-жидкостным потоком, осуществляется гидрокре­кинг. Продукты реакции, выходя с верха реактора, отдают тепло в теплообменниках и холодильниках и поступают в сепа­ратор высокого давления, где от жидкой фазы отделяется цир­кулирующий водородсодержащий газ. После очистки от сероводо­рода и осушки этот газ возвращают на смеше­ние с сырьем. Насыщенный легкими углеводородами катализат с низа первого сепаратора после сброса давления перетекает во второй сепа­ратор, где отделяются газообразные углеводороды и (частично) растворенный сероводород, а затем попадает в колонну для отделения бутанов и оставшегося сероводорода Стабильный гидрогенизат направляют на ректификацию в обычную систему из трубчатой печи и колонны. Из этой колонны отбирают бензин, дизельное топливо и остаток. Остаток можно возвращать на повторный гидрокрекинг, а также использовать в качестве сырья каталитического крекинга или как котельное топливо.

 

 

 

 

Рис. 16. Схема установки гидрокрекинга в псевдоожиженном слое катализатора:

Р-1 – реактор; П-1, 2 – печи; К-1 – колонна очистки газа от сероводорода; К-2 – стабилизационная колонна; К-3 – колонна перегонки катализатора; Т-1 – теплообменник; Т-2, 4 – холодильники; Т-3 – подогреватель; Е-1, 2 – сепараторы; Н-1, 4 – насосы; Н-2, 3 — компрессоры;

I – сырье; II – водород; III – циркулирующий газ; IV – углеводородный газ (с Н2S); V – бутан (с Н2S); VI – пары бензина; VII – легкий газойль; VIII – тяжелый газойль; IX – свежий катализатор; X – катализатор на реактивирование; XI – вода; XII – свежий раствор моноэтаноламина; XIII – отработанный раствор моноэтаноламина; XIV – водяной пар.

Работают установки гидрокрекинга с псевдоожиженным слоем катализатора, на которых перерабатывают тяжелое и низко­качественное сырье: сернистые гудроны и смеси битума деасфальтизации с тяжелым каталитическим газойлем (примерно в равных объемах). В этом случае на установке циркулирует 50 % газойля-разбавителя, который практически не разлагается. Избы­ток тепла снимают рециркулирующим газойлем. Переработка такого тяжелого сырья по одноступенчатой схеме не может идти глубоко.

Описанные установки можно использовать и для переработки дистиллятного сырья – преимущественно тяжелых вакуумных га­зойлей, газойлей коксования и других дистиллятов, содержащих значительные примеси катализаторных ядов.

Несмотря на то что гидрокрекинг остаточного сырья внедрен в промышленность, доля этих процессов относительно невелика, и переработка остатков до сих пор представляет наибольшие труд­ности. Необратимое дезактивирование катализатора металлами и быстрое (хотя и обратимое) дезактивирование его асфальтенами особенно осложняют процесс в том случае, когда в сырье со­держится повышенное количество тяжелых металлов (свыше 150-200 мг/кг). Дезактивирование катализатора асфальтенами усугубляется тем, что они в присутствии парафинов способны оседать на катализаторе.

Экономически выгодно предварительно облагоражи­вать сырье, поступающее на гидрокрекинг: деасфальтизацией, тер­моконтактным крекингом, деструктивно-вакуумной перегонкой.

Реакторы гидрокрекинга. Реакционные аппараты для гидрокре­кинга конструируют с учетом высокого давления, а также корро­зии. Особенно значительная коррозия наблюдается при гидрокре­кинге высокосернистого остаточного сырья: гидрокрекинг сопро­вождается не только водородной, но и сульфидной коррозией, а если в реактор попадает воздух и влага, там образуются ­корродирующие политионовые кислоты.

Реакторы представляют собой массивные цилиндрические аппа­раты с полусферическими (вследствие сложности штамповки тол­стостенного металла) днищами. Диаметр их от 1,2 до 4 м, толщина стенки 50-255 мм, высота 16-20 м. Применяют аппараты с мас­сивной стенкой, а также многослойные. В многослойных реакторах внутренний слой толщиной 13-19 мм сделан из высококачественной нержавеющей стали. На внутренний корпус навивают еще несколько (8-10) слоев толщиной 6-13 мм из высокопрочных сталей. Применение многослойных реакторов позволяет сократить расход высоколегированных сталей и упрощает технологию изготовления этих аппаратов. Внутреннее устройство зависит от типа процесса. При стационарном состоянии катализатора его размещают слоями на решетках. Такой реактор сходен по конструкции с многосекционными реакторами гидроочистки.

Другие варианты гидрокрекинга. В странах, лишенных собст­венных ресурсов газа, иногда ведут гидрокрекинг с целью получе­ния пропана и бутанов. Разработан комбинированный процесс гид­рокрекинга – риформинга. Назначение процесса - получить высо­кооктановый товарный бензин на основе бензина риформинга, не прибегая к разбавлению его изопарафинами (изопентаном, изогексанами и другими высокооктановыми компонентами) «со стороны». Фракцию бензина с н. к. 100-140 оС и к. к. 180 °С подвер­гают гидрокрекингу. Гидрокрекинг проводят на цеолитсодержащем катализаторе при Р=10 МПа, температу­ре (300-350 °С), объемной скорости подачи сырья 1,5 ч-1 и крат­ности циркуляции водородсодержащего газа 1500 м3 на 1 м3 сырья.

 

 

Рис. 17. Реактор со стационарным слоем катализатора:

1 – штуцер для термопары; 2 – решетка; 3 – корпус; 4 – распределительная тарелка; 5 – футеровка; 6 – катализатор; 7 – фарфоровые шары.

 

При этом выход изокомпонента (изопентан и изогексаны) доста­точно высок (20 % на сырье); это обеспечивается умеренной температурой. Легкий бензин, выкипающий до 85 оС, имеет окта­новое число 85-96, так как соотношения изо- и н-пентана и изо- и н-гексана намного превышают равновесные. Остаток бензина; (>85 °С) подвергают риформингу. Так получают бензин марки АИ-93.

Одним из наиболее распространенных направлений гидрокрекинга дистиллятного сырья является получение максимального выхода бензина.

Было установлено, что октановое число легкого бензина (н. к. – 82 °С) зависит только от глубины превращения сырья при гидрокрекинге (выраженной через выход этой фракции) и прак­тически не зависит от качества сырья Посредством гидрокрекинга можно получать высококачественное реактивное топливо – стабильное, с умеренным содержанием ароматических углеводородов и высокой теплотой сгорания. Реактивное топливо рекомендуется получать только из прямогонного сырья типа вакуумных газойлей; предпочтительно использо­вать парафинистое сырье. При одновременном получении бензина и реактивного топлива по стандартной двухступенчатой схеме можно получить 45-55 % (масс.) реактивного топлива.

Дизельные фракции, получаемые гидрокрекингом, отличаются высоким цетановым числом (50-55) и низким содержанием серы (сотые доли процента), но по температуре застывания (от -10 до -20 °С) отвечают обычно летним сортам.

Вопросы для самопроверки

1. Дайте общую характеристику гидрогенизационных процессов.

2. Какое сырье используется в процессах гидроочистки?

3. Какие каталитические системы используются при гидроочистке?

4. Назначение процесса гидрообессеривания.

5. Какое сырье используется при гидрокрекинге?

6. Назовите состав продуктов гидрокрекинга

 

Раздел 3. Основные направления переработки природных и попутных газов

При работе с данным разделом Вам предстоит:

1. Изучить две темы:

а. Природный газ;

б. Попутные газы.

2. Ответить на вопросы для самопроверки.

3. Ответить на вопросы промежуточного теста № 3.

 




Поделиться с друзьями:


Дата добавления: 2014-11-18; Просмотров: 4301; Нарушение авторских прав?; Мы поможем в написании вашей работы!


Нам важно ваше мнение! Был ли полезен опубликованный материал? Да | Нет



studopedia.su - Студопедия (2013 - 2025) год. Все материалы представленные на сайте исключительно с целью ознакомления читателями и не преследуют коммерческих целей или нарушение авторских прав! Последнее добавление




Генерация страницы за: 0.012 сек.