Студопедия

КАТЕГОРИИ:


Архитектура-(3434)Астрономия-(809)Биология-(7483)Биотехнологии-(1457)Военное дело-(14632)Высокие технологии-(1363)География-(913)Геология-(1438)Государство-(451)Демография-(1065)Дом-(47672)Журналистика и СМИ-(912)Изобретательство-(14524)Иностранные языки-(4268)Информатика-(17799)Искусство-(1338)История-(13644)Компьютеры-(11121)Косметика-(55)Кулинария-(373)Культура-(8427)Лингвистика-(374)Литература-(1642)Маркетинг-(23702)Математика-(16968)Машиностроение-(1700)Медицина-(12668)Менеджмент-(24684)Механика-(15423)Науковедение-(506)Образование-(11852)Охрана труда-(3308)Педагогика-(5571)Полиграфия-(1312)Политика-(7869)Право-(5454)Приборостроение-(1369)Программирование-(2801)Производство-(97182)Промышленность-(8706)Психология-(18388)Религия-(3217)Связь-(10668)Сельское хозяйство-(299)Социология-(6455)Спорт-(42831)Строительство-(4793)Торговля-(5050)Транспорт-(2929)Туризм-(1568)Физика-(3942)Философия-(17015)Финансы-(26596)Химия-(22929)Экология-(12095)Экономика-(9961)Электроника-(8441)Электротехника-(4623)Энергетика-(12629)Юриспруденция-(1492)Ядерная техника-(1748)

Вопрос №45. Магнитный усилитель с внешней обратной связью




Вопрос №44

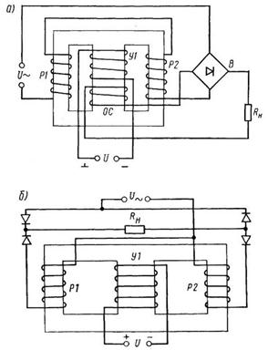
Магнитный усилитель с внешней обратной связью.

Если усилитель оборудуется дополнительной обмоткой обратной связи ОС (рис. а)., которая устанавливается вместе с обмоткой управления и включается последовательно с внешней нагрузкой Rн. Через обмотку обратной связи проходит уже выпрямленный выходной ток рабочих обмоток. Создаваемый ею магнитный поток усиливает магнитный поток обмотки управления У1. В процессе работы магнитного усилителя при увеличении тока в обмотке управления увеличивается ток рабочих обмоток и одновременно возрастает ток в обмотке обратной связи, так как она включена последовательно с нагрузкой. Поэтому обмотка обратной связи усиливает действие обмотки управления. При небольшом увеличении тока управления происходит резкое изменение тока нагрузки. В рассмотренном усилителе была применена специальная обмотка обратной связи.

Магнитный усилитель с внутренней обратной связью.

В качестве обмоток обратной связи могут быть использованы и рабочие обмотки (рис. б). В этом случае они как бы берут на себя дополнительную роль, а специальной обмотки обратной связи не имеется. Последовательно с каждой рабочей обмотки включается выпрямитель. Поэтому через катушки рабочих обмоток ток проходит только в одном направлении. Каждая катушка работает лишь в течение полупериода изменения величины переменного тока. В результате рабочие катушки создают магнитный поток одного направления, совпадающего с направлением магнитного потока управляющей (регулировочной) обмотки. Таким образом, рабочие обмотки усиливают действие регулировочной обмотки, увеличивая коэффициент усиления.




Поделиться с друзьями:


Дата добавления: 2014-11-08; Просмотров: 412; Нарушение авторских прав?; Мы поможем в написании вашей работы!


Нам важно ваше мнение! Был ли полезен опубликованный материал? Да | Нет



studopedia.su - Студопедия (2013 - 2026) год. Все материалы представленные на сайте исключительно с целью ознакомления читателями и не преследуют коммерческих целей или нарушение авторских прав! Последнее добавление




Генерация страницы за: 0.012 сек.