Студопедия

КАТЕГОРИИ:


Архитектура-(3434)Астрономия-(809)Биология-(7483)Биотехнологии-(1457)Военное дело-(14632)Высокие технологии-(1363)География-(913)Геология-(1438)Государство-(451)Демография-(1065)Дом-(47672)Журналистика и СМИ-(912)Изобретательство-(14524)Иностранные языки-(4268)Информатика-(17799)Искусство-(1338)История-(13644)Компьютеры-(11121)Косметика-(55)Кулинария-(373)Культура-(8427)Лингвистика-(374)Литература-(1642)Маркетинг-(23702)Математика-(16968)Машиностроение-(1700)Медицина-(12668)Менеджмент-(24684)Механика-(15423)Науковедение-(506)Образование-(11852)Охрана труда-(3308)Педагогика-(5571)Полиграфия-(1312)Политика-(7869)Право-(5454)Приборостроение-(1369)Программирование-(2801)Производство-(97182)Промышленность-(8706)Психология-(18388)Религия-(3217)Связь-(10668)Сельское хозяйство-(299)Социология-(6455)Спорт-(42831)Строительство-(4793)Торговля-(5050)Транспорт-(2929)Туризм-(1568)Физика-(3942)Философия-(17015)Финансы-(26596)Химия-(22929)Экология-(12095)Экономика-(9961)Электроника-(8441)Электротехника-(4623)Энергетика-(12629)Юриспруденция-(1492)Ядерная техника-(1748)

Устройство токарного станка модели 16А20Ф3




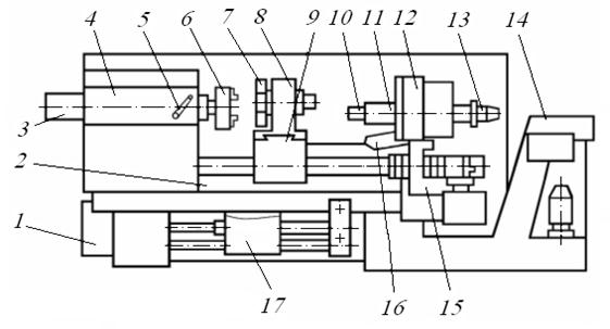
Токарный станок 16А20Ф3 имеет традиционную для токарных станков компоновку (рис. 1.55).

Станок состоит из основания 1, станины 2, шпиндельной бабки 4, задней бабки 11, суппорта 9 с поперечной кареткой 8 и восьмипозиционной револьверной головкой 7. Основание 1 станка, на котором смонтирована станина 2, оборудовано продольным конвейером 14, транспортирующим стружку. На этом же основании установлен промышленный робот. Заготовку закрепляют в патроне 6, снабжённом электромеханическим приводом зажима 3, или в патроне 6 с поджимом центром пиноли 10 задней бабки, имеющей электромеханический привод осевого перемещения 13. Движение пиноли 10 осуществляют в автоматическом режиме по сигналу от системы управления промышленного робота или при нажатии ножной педали при установке заготовки вручную без участия робота.

Рис. 1.55. Токарный станок модели 16А20Ф3

Шпиндель станка приводится во вращение двигателем постоянного тока через коробку скоростей, которая обеспечивает три диапазона частот вращения (20–345, 60–1000, 145–2500 об/мин). Переключение диапазонов частот осуществляется по сигналу управляющей программы или вручную рукояткой 5. В пределах каждого диапазона частоту вращения шпинделя можно изменять бесступенчато.

Продольное и поперечное перемещения суппорта 9 и каретки 8 (ускоренные движения и рабочие движения подач) осуществляют от автономных исполнительных электродвигателей через передачи качения типа «винт — гайка». Подачи изменяют бесступенчато в диапазоне 0,5–30 мм/мин по командам управляющей программы.

Пульт управления станком и устройством ЧПУ 12 установлен на поворотной стойке 15, закреплённой на основании станка. На пульте имеются универсальная клавиатура 16 с латинским шрифтом, цифровая клавиатура, а также ряд клавиш для запуска управляющей программы и включения отдельных систем и механизмов станка. Пульт предназначен также для ввода и корректировки управляющей программы, изменения рабочих характеристик станка, размерных и скоростных ограничений на выполнение конкретных технологических переходов и для включения и выключения механизмов станка (поворота револьверной головки, зажима и разжима заготовки, выдвижения пиноли).

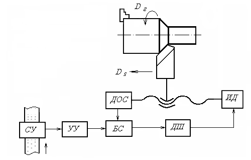
На рисунке 1.56 представлена схема управления движением суппорта по направляющим станины (движение продольной подачи).

Рис. 1.56. Схема управления продольным движением суппорта

станка модели 16А20Ф3

Сигналы с программоносителя через считывающее устройство СУ поступают в устройство управления УУ, а затем через блок сравнения БС, дешифратор и усилитель ДШ к исполнительному двигателю ИД. Датчик обратной связи ДОС измеряет действительное перемещение рабочего органа и направляет сигнал в блок сравнения БС. В этом блоке сигналы обратной связи сопоставляются с сигналами от устройства СУ. При расхождении сигналов на выходе из блока БС появляется сигнал, который через усилитель ДШ направляют к исполнительному двигателю ИД. Соответственно этому сигналу происходит перемещение рабочего органа в нужном направлении. Как только рассогласование исчезает, сигналы на выходе блока БС прекращаются.

Управление движениями других исполнительных узлов станка 16А20Ф3 осуществляют по аналогичным схемам.




Поделиться с друзьями:


Дата добавления: 2014-12-27; Просмотров: 865; Нарушение авторских прав?; Мы поможем в написании вашей работы!


Нам важно ваше мнение! Был ли полезен опубликованный материал? Да | Нет



studopedia.su - Студопедия (2013 - 2026) год. Все материалы представленные на сайте исключительно с целью ознакомления читателями и не преследуют коммерческих целей или нарушение авторских прав! Последнее добавление




Генерация страницы за: 0.007 сек.