Студопедия

КАТЕГОРИИ:


Архитектура-(3434)Астрономия-(809)Биология-(7483)Биотехнологии-(1457)Военное дело-(14632)Высокие технологии-(1363)География-(913)Геология-(1438)Государство-(451)Демография-(1065)Дом-(47672)Журналистика и СМИ-(912)Изобретательство-(14524)Иностранные языки-(4268)Информатика-(17799)Искусство-(1338)История-(13644)Компьютеры-(11121)Косметика-(55)Кулинария-(373)Культура-(8427)Лингвистика-(374)Литература-(1642)Маркетинг-(23702)Математика-(16968)Машиностроение-(1700)Медицина-(12668)Менеджмент-(24684)Механика-(15423)Науковедение-(506)Образование-(11852)Охрана труда-(3308)Педагогика-(5571)Полиграфия-(1312)Политика-(7869)Право-(5454)Приборостроение-(1369)Программирование-(2801)Производство-(97182)Промышленность-(8706)Психология-(18388)Религия-(3217)Связь-(10668)Сельское хозяйство-(299)Социология-(6455)Спорт-(42831)Строительство-(4793)Торговля-(5050)Транспорт-(2929)Туризм-(1568)Физика-(3942)Философия-(17015)Финансы-(26596)Химия-(22929)Экология-(12095)Экономика-(9961)Электроника-(8441)Электротехника-(4623)Энергетика-(12629)Юриспруденция-(1492)Ядерная техника-(1748)

Статические характеристики биполярного транзистора




Особенности включения транзистора по схеме с ОК.

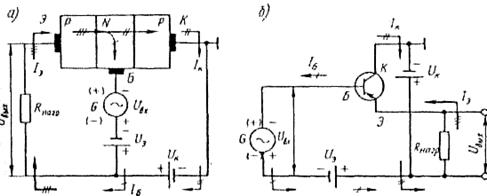
Схема с общим коллектором (ОК). Схема изображенана рис. 26. Напряжение входного сигнала подается на базу, а выходное напряжение снимается с сопротивлениянагрузки, включенного в эмиттерную цепь; общей точкой для цепей входа и выхода является коллектор. Входным током в этой схеме является ток базы, а выход­ным током, протекающим по резистору нагрузки, — ток эмиттера, поэтому коэффициент усиления по ток схемы γ=

Входное сопротивление этой схемы велико (сотни килоом), а выходное сопротивление мало и со­ставляет лишь десятки и сотни ом, поэтому такая схема имеет коэффициент усиления по напряжению меньше а по мощности — немного меньше коэффициента усиления по току. Схема с общим коллектором при­меняется значительно реже, чем две предыдущие, и слу­жит в основном для согласования сопротивлений между отдельными каскадами усилителя или между выходом усилителя и низкоомной нагрузкой

 
 

 


Р и с.3. Структурная (а) и принципиальная (б) схемы транзистора с ОК

 

Обычно в справочнике указываются два вида характеристик:

· Входные – зависимость входного тока от входного напряжения при постоянном выходном напряжении, т.е.

при

· Выходные – зависимость выходного тока от выходного напряжения при постоянном входном токе, т.е.

при

 




Поделиться с друзьями:


Дата добавления: 2015-05-06; Просмотров: 367; Нарушение авторских прав?; Мы поможем в написании вашей работы!


Нам важно ваше мнение! Был ли полезен опубликованный материал? Да | Нет



studopedia.su - Студопедия (2013 - 2025) год. Все материалы представленные на сайте исключительно с целью ознакомления читателями и не преследуют коммерческих целей или нарушение авторских прав! Последнее добавление




Генерация страницы за: 0.011 сек.