Студопедия

КАТЕГОРИИ:


Архитектура-(3434)Астрономия-(809)Биология-(7483)Биотехнологии-(1457)Военное дело-(14632)Высокие технологии-(1363)География-(913)Геология-(1438)Государство-(451)Демография-(1065)Дом-(47672)Журналистика и СМИ-(912)Изобретательство-(14524)Иностранные языки-(4268)Информатика-(17799)Искусство-(1338)История-(13644)Компьютеры-(11121)Косметика-(55)Кулинария-(373)Культура-(8427)Лингвистика-(374)Литература-(1642)Маркетинг-(23702)Математика-(16968)Машиностроение-(1700)Медицина-(12668)Менеджмент-(24684)Механика-(15423)Науковедение-(506)Образование-(11852)Охрана труда-(3308)Педагогика-(5571)Полиграфия-(1312)Политика-(7869)Право-(5454)Приборостроение-(1369)Программирование-(2801)Производство-(97182)Промышленность-(8706)Психология-(18388)Религия-(3217)Связь-(10668)Сельское хозяйство-(299)Социология-(6455)Спорт-(42831)Строительство-(4793)Торговля-(5050)Транспорт-(2929)Туризм-(1568)Физика-(3942)Философия-(17015)Финансы-(26596)Химия-(22929)Экология-(12095)Экономика-(9961)Электроника-(8441)Электротехника-(4623)Энергетика-(12629)Юриспруденция-(1492)Ядерная техника-(1748)

Водоподъемные устройства




Водоподъемные устройства и насосные станции

Насосы – одно из основных средств, используемых при напорном транспортировании воды. В настоящее время существует множество насосов, различающихся принципом действия, конструкцией и т.д.

Работа каждого насоса характеризуется следующими техническими параметрами:

· подачей;

· напором;

· частотой вращения рабочего колеса;

· потребляемой мощностью;

· КПД;

· высотой всасывания.

Подача насоса q п объем (или масса) жидкой среды, подаваемой насосом в единицу времени.

Напор Н – приращение удельной энергии потока среды при прохождении ее через рабочие органы насоса.

Мощность насоса N, расходуемая для создания определенных дп и Н, подсчитывается по формуле

N = ρg q п H/η,

ρ – плотность среды; g – ускорение свободного падения; η – КПД.

Коэффициент полезного действия насоса η представляет собой отношение полезной мощности N=ρg qп H к мощности насоса N:

η = N0 /N.

Полезная мощность всегда меньше мощности насоса из-за потерь, возникающих в нем.

В централизованных системах водоснабжения наиболее широко применяются центробежные насосы (рис. 2.13).

Рис. 2.13. Схема центробежного насоса:

1 – приемный клапан; 2 –всасывающий патрубок; 3 рабочее колесо;

4 спиральная камера (корпус насоса); 5 – лопатки рабочего колеса;

6 –нагнетательный патрубок (диффузор)

 

Передача энергии перекачиваемой жидкости в этих насосах происходит в результате взаимодействия лопаток рабочего колеса с потоком. Под действием центробежной силы жидкость отбрасывается от центра рабочего колеса (всасывающая полость) к его периферии (напорная полость). Рабочее колесо, расположенное в корпусе насоса, приводится во вращение электродвигателем. С торцевой стороны к центру корпуса присоединен всасывающий патрубок, через который с помощью всасывающей трубы подводится перекачиваемая жидкость. От насоса жидкость отводится через напорный патрубок, к которому присоединен напорный трубопровод. Перед запуском насоса его корпус и всасывающий трубопровод заполняют водой.

Центробежные насосы классифицируются

· по напору,

· числу рабочих колес,

· расположению вала,

· виду перекачиваемой жидкости и другим признакам.

С изменением расхода, подаваемого насосом, изменяются развиваемый им напор, потребляемая мощность на валу, КПД. Взаимосвязь между указанными величинами определяется кривыми Q – H, Q – N, Q – η, которые называются рабочими характеристиками насоса.

Схема насосной установки приведена на рис. 2.14.

 

Рис. 2.14. Схема насосной установки:

1 – приемный клапан; 2 всасывающий трубопровод; 3 вакуумметр;

4 –насос; 5 – манометр; 6 обратный клапан; 7 – задвижка;

8 напорный трубопровод; 9 бак

Для транспортирования и подъема жидкости используют также водовоздушный подъемник (эрлифт) (рис 2.15).

 

Рис. 2.15. Схема водовоздушного подъемника (эрлифта): 1 – скважина; 2 форсунка; 3 водоподъемная труба; 4 воздушная труба; 5 – компрессор; 6 отражатель  

 

Эрлифт состоит из вертикальной трубы, погруженной нижним концом под уровень воды источника. Внутри этой трубы проходит воздухопровод, по которому подается сжатый воздух, распыляемый через форсунку. Плотность образующейся смеси намного меньше плотности воды, поэтому водовоздушная смесь поднимается по трубе над уровнем воды в резервуаре.

Эрлифт удобен для забора воды из скважин малого диаметра. Он может работать и при наличии в воде взвешенных частиц.

 

Насосные станции. Классификация насосных станций

По назначению и расположению в схеме водоснабжения насосные станции можно подразделить на

· станции I и II подъемов,

· повысительные,

· циркуляционные.

Насосные станции I подъема забирают воду от водоприемных сооружений и подают ее на очистные сооружения (при необходимости ее очистки) либо потребителю (в случае соответствия качества воды предъявляемым требованиям).

Насосные станции II подъема предназначены для подачи воды от очистных сооружений к потребителям.

Повысительные насосные станции служат для повышения давления в отдельных возвышенных или удаленных районах.

В системах оборотного водоснабжения промышленных предприятий устраивают циркуляционные насосные станции, осуществляющие оборот воды.

По расположению относительно поверхности земли станции бывают

· наземные,

· заглубленные.

В зависимости от применяемого насосного оборудования устраивают станции с горизонтальными центробежными насосами, вертикальными центробежными насосами и т.д.

По характеру управления насосные станции могут быть с ручным, автоматическим и дистанционным управлением.

В здании насосной станции размещают

· насосные агрегаты с двигателями,

· коммуникации,

· арматуру,

· контрольно-измерительную аппаратуру и т.д.

Основным фактором, влияющим на выбор схемы компоновки и конструктивных решений насосной станции I подъема, является размещение водозаборного сооружения по отношению к насосной станции. Они могут быть

· совмещенными,

· раздельными.

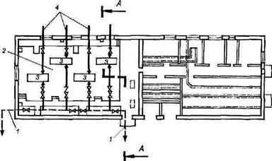
Пример компоновки насосной станции I подъема раздельного типа приведен на рис. 2.16. Режим работы этих станций, как правило, равномерный.

Режим работы насосов станции II подъема зависит от графика водопотребления.

Рис. 2.16. Схема компоновки насосной станции I подъема раздельного типа: 1 – всасывающий трубопровод; 2 напорный трубопровод; 3 дренажные насосы; 4 вакуум-насосы  

 

 

 

Рис. 2.17. Схема компоновки насосной станции II подъема:

1 – напорные трубопроводы;

2 машинный зал;

3 насосы;

4 всасывающие трубопроводы

Число насосных агрегатов на станции может быть различным в зависимости от заданного графика работы насосной станции. Обычно на насосных станциях II подъема устанавливают также пожарные насосы. Пример компоновки насосной станции II подъема приведен на рис. 2.17.

На циркуляционных насосных станциях устанавливают отдельные группы насосов для перекачки теплой воды на охладительные устройства, а охлажденной воды – потребителям.

Все водопроводные линии в пределах насосной станции монтируют из стальных труб.

На напорных линиях устанавливают задвижки и обратные клапаны, а на всасывающих линиях – задвижки.

На водопроводах при необходимости устанавливают противоударную аппаратуру для смягчения действия гидравлических ударов, которые могут возникать при внезапном отключении электроэнергии.




Поделиться с друзьями:


Дата добавления: 2014-12-10; Просмотров: 5382; Нарушение авторских прав?; Мы поможем в написании вашей работы!


Нам важно ваше мнение! Был ли полезен опубликованный материал? Да | Нет



studopedia.su - Студопедия (2013 - 2026) год. Все материалы представленные на сайте исключительно с целью ознакомления читателями и не преследуют коммерческих целей или нарушение авторских прав! Последнее добавление




Генерация страницы за: 0.013 сек.