Студопедия

КАТЕГОРИИ:


Архитектура-(3434)Астрономия-(809)Биология-(7483)Биотехнологии-(1457)Военное дело-(14632)Высокие технологии-(1363)География-(913)Геология-(1438)Государство-(451)Демография-(1065)Дом-(47672)Журналистика и СМИ-(912)Изобретательство-(14524)Иностранные языки-(4268)Информатика-(17799)Искусство-(1338)История-(13644)Компьютеры-(11121)Косметика-(55)Кулинария-(373)Культура-(8427)Лингвистика-(374)Литература-(1642)Маркетинг-(23702)Математика-(16968)Машиностроение-(1700)Медицина-(12668)Менеджмент-(24684)Механика-(15423)Науковедение-(506)Образование-(11852)Охрана труда-(3308)Педагогика-(5571)Полиграфия-(1312)Политика-(7869)Право-(5454)Приборостроение-(1369)Программирование-(2801)Производство-(97182)Промышленность-(8706)Психология-(18388)Религия-(3217)Связь-(10668)Сельское хозяйство-(299)Социология-(6455)Спорт-(42831)Строительство-(4793)Торговля-(5050)Транспорт-(2929)Туризм-(1568)Физика-(3942)Философия-(17015)Финансы-(26596)Химия-(22929)Экология-(12095)Экономика-(9961)Электроника-(8441)Электротехника-(4623)Энергетика-(12629)Юриспруденция-(1492)Ядерная техника-(1748)

Схемы управления электростартерами




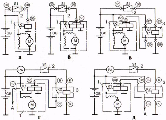
Схемы управления электростартерами с последовательным и смешанным возбуждением с использованием одно- и двухобмоточных тяговых ре­ле приведены на рис. 4.12.

Однообмоточное тяговое реле подключается к аккумуляторной батарее GВ (рис. 4.12, а) переводом ключа выключателя зажигания 2 с контактами S1 в нефиксированное положение «стартер». Якорь тягового реле втягивается в электромагнит, с помощью рычажного механизма вводит шестерню привода в зацепление с венцом маховика и в конце хода замыкает силовые контакты ре­ле К1 в цепи электродвигателя М.

Силовые контакты замыкаются до полного ввода шестерни в зацепление. Если шестерня упирается в венец маховика, якорь реле продолжает перемещать­ся вследствие сжатия буферной пружины привода и замыкает силовые контак­ты. Якорь с шестерней начинают вращаться, и шестерня под действием буферной пружины входит в зацепление, когда зуб шестерни устанавливается против впадины зубчатого венца маховика. Использование дополнительного усилия в шлицевом соединении вала и направляющей втулки ведущей обоймы роликовой муфты свободного хода для перемещения шестерни позволяет уменьшить тяго­вое усилие и ход якоря электромагнита, размеры и массу тягового реле.

 


Рис. 4.12. Схемы управления электростартерами: а – с однообмоточным реле; б – с двухобмоточным реле; в, г, д – с дополнительным реле; 1 – электростартер; 2 – выключатель зажигания и стартера: 3 – дополнительное реле; А – к выводу добавочного резистора

 

Для отключения стартера необходимо снять усилие с ключа выключателя за­жигания. Ключ автоматически займет положение «Зажигание». При этом якорь отключенного от источника тока тягового реле и приводной механизм под дей­ствием пружины возвращаются в исходное положение.

В стартерах с двухобмоточными реле (рис. 4.12, б, в) при замыкании конта­ктов S1 выключателя зажигания 2 ток от батареи проходит через втягивающую и удерживающую обмотки. При замыкании контактов реле К1 втягивающая об­мотка замыкается накоротко.

Обмотки тягового реле К1 могут подключаться к источнику тока через конта­кты вспомогательного реле К2 (рис. 4.12, в, г, д). Дополнительный контакт 17 в тяговом реле или во вспомогательном реле замыкает накоротко добавочный резистор катушки зажигания.

В рассмотренных схемах управления после пуска двигателя следует немед­ленно выключить стартер, так как при длительном вращении ведомой обоймы с шестерней привода возможно заклинивание роликовой муфты свободного хода и повреждение якоря. Включение стартера при работе двигателя может приве­сти к повреждению зубьев шестерни и венца маховика или выходу из строя муфты свободного хода.

Надежность системы пуска и срок службы стартера можно повысить за счет автоматизации отключения стартера после пуска двигателя и блокировки его включения при работе двигателя.

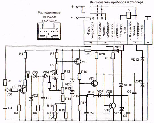
Электронное устройство (рис. 4.13) автоматического отключения и блокировки включения стартера содержит блок управления и датчик частоты вращения коленчатого вала. Блок управления настроен на частоту вращения, при которой стартер должен отключаться. Частота эта должна быть больше ма­ксимально возможной пусковой частоты вращения коленчатого вала электро­стартером и меньше минимальной частоты вращения коленвала в режиме про­грева двигателя после пуска.

При пуске двигателя выключатель приборов и стартера переводится в по­ложение «стартер», транзистор VТ5 открывается (первое устойчивое состоя­ние триггера на транзисторах VТ4 и VТ5) и подключает к аккумуляторной ба­тарее вспомогательное реле, которое включает стартер. При вращении ко­ленчатого вала двигателя через вход 4 штекерного разъема на электронное устройство подается синусоидальное напряжение от фазы генератора, кото­рое транзистором VТ1 преобразуется в прямоугольные импульсы нормирован­ной амплитуды. С помощью резисторов R1, R2, RЗ и конденсатора С1 ограни­чивается входное напряжение и отфильтровываются импульсные помехи во входных цепях.

Прямоугольные импульсы заряжают конденсатор СЗ преобразователя часто­та-напряжение. Чем больше частота входного сигнала (частота вращения ко­ленчатого вала двигателя), тем меньше промежутки времени между импульса­ми и разряд конденсатора С2. При определенной частоте вращения коленчато­го вала напряжение на конденсаторе СЗ превышает опорное напряжение на ре­зисторе R10…R15, транзисторы VТ2 и VТЗ открываются и триггер переводится во второе устойчивое состояние, когда транзистор VТ4 открыт, а транзистор VТ5 закрыт. Вспомогательное реле обесточивается и отключает стартер. Дио­ды VD10, VD13 и конденсаторы С5, С6 обеспечивают надежное закрытие тран­зисторов VТ5 и VТ4.

 


 

Рис. 4.13. Электронное устройство для автоматического отключения и блокировки стартера

 

Терморезистор R11 изменяет частоту вращения вала двигателя, при которой стартер должен отключаться, в соответствии с изменением температуры окру­жающего воздуха. Повторное включение стартера после первой неудачной по­пытки пуска возможно только после предварительного перевода ключа выклю­чателя зажигания в положение «Выключено»

 




Поделиться с друзьями:


Дата добавления: 2014-12-27; Просмотров: 945; Нарушение авторских прав?; Мы поможем в написании вашей работы!


Нам важно ваше мнение! Был ли полезен опубликованный материал? Да | Нет



studopedia.su - Студопедия (2013 - 2025) год. Все материалы представленные на сайте исключительно с целью ознакомления читателями и не преследуют коммерческих целей или нарушение авторских прав! Последнее добавление




Генерация страницы за: 0.012 сек.