Студопедия

КАТЕГОРИИ:


Архитектура-(3434)Астрономия-(809)Биология-(7483)Биотехнологии-(1457)Военное дело-(14632)Высокие технологии-(1363)География-(913)Геология-(1438)Государство-(451)Демография-(1065)Дом-(47672)Журналистика и СМИ-(912)Изобретательство-(14524)Иностранные языки-(4268)Информатика-(17799)Искусство-(1338)История-(13644)Компьютеры-(11121)Косметика-(55)Кулинария-(373)Культура-(8427)Лингвистика-(374)Литература-(1642)Маркетинг-(23702)Математика-(16968)Машиностроение-(1700)Медицина-(12668)Менеджмент-(24684)Механика-(15423)Науковедение-(506)Образование-(11852)Охрана труда-(3308)Педагогика-(5571)Полиграфия-(1312)Политика-(7869)Право-(5454)Приборостроение-(1369)Программирование-(2801)Производство-(97182)Промышленность-(8706)Психология-(18388)Религия-(3217)Связь-(10668)Сельское хозяйство-(299)Социология-(6455)Спорт-(42831)Строительство-(4793)Торговля-(5050)Транспорт-(2929)Туризм-(1568)Физика-(3942)Философия-(17015)Финансы-(26596)Химия-(22929)Экология-(12095)Экономика-(9961)Электроника-(8441)Электротехника-(4623)Энергетика-(12629)Юриспруденция-(1492)Ядерная техника-(1748)

Паливний насос




Для перевірки тиску подачі палива від розподільної магістралі 5, (див. рис. 11.2), від'єднайте трубопровід підведення палива і до нього підключіть манометр. З'єднайте клеми "88v" і "88d" блоку реле, тим самим напруга акумуляторної батареї підводиться безпосередньо до електронасоса. Тиск палива повинний бути 2,5-3 кгс/см2.

При перевірці продуктивності паливного насоса від'єднаний кінець трубопроводу опустите в ємність, увімкніть безпосередньо паливний насос, через 1 хв. відключіть насос. При тиску в магістралі 3 кгс/см2 в ємності повинно виявитися 2,2 л бензину. Напруга на виводах насоса повинна бути 12 В, струм 6,5 А.

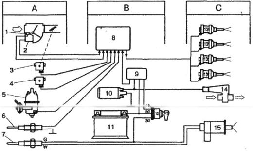
Рис. 11.2 - Функціональна схема управління системою упорскування "L-Jetronic":

А - пристрій вхідних параметрів: 1 - датчик температури всмоктування повітря,

2 -витратомір повітря, 3 - вимикач положення дросельної заслінки, 4 - висотний коректор, 5 датчик-розподільник запалювання, б - датчик температури охолоджуючої рідини, 7 - термореле. В - пристрої керування й забезпечення: 8 - електронний блок управління, 9 - блок реле, 10 - паливний насос, 11 - акумуляторна батарея, 12 - вимикач запалювання. С - пристрої вихідних параметрів: 13 - робочі форсунки, 14 - клапан додаткового повітря, 15 - пускова форсунка

Регулятор тиску палива. Манометр під'єднують до вхідного патрубка регулятора. Включають паливний насос і по манометру визначають тиск палива. Далі від'єднують від регулятора тиску вакуумний шланг і приєднують до патрубка регулятора ручний вакуумний насос, за допомогою якого створюють в регуляторі розрідження 0,5 кгс/см2. При цьому тиск палива повинно знизитися на ту ж величину.

Потенціометр витратоміра повітря. Від'єднавши від витратоміра трубопровід підведення повітря, переміщають напірний диск потенціометра і вимірюють опір потенціометра, який повиннен знаходитися в межах 60-1000 Ом. Якщо результат вимірювання виходить за вказані межі, витратомір повітря замінюють.

Датчик температури повітря на впуску. Датчик температури вбудований в витратомір повітря. Для перевірки справності вимірюють його опір, який залежить від температури повітря: -10°С - в межах 8-10 кОм; 20°С - 2-3 кОм; 80°С - 0,30-0,37 кОм.

Пускова форсунка. Від'єднайте колодку від пускової форсунки, зніміть пускову форсунку, відвернувши кріплять гайки. Підключіть паливний насос до джерела живлення. Перевірте герметичність форсунки: при тиску палива в системі 3 кгс/см2 з розпилювача форсунки повинно витекти не більше 0,3 смЗ палива за 1 хв.

Закріпіть пускову форсунку над мензуркою і включіть її. Перевірте кут конуса розпилення палива і продуктивність форсунки, які повинні бути відповідно близько 80° і 93 ± 11 см/хв при тиску палива в системі 3,0 кгс/см2 і 85 ± 10 см/хв при тиску палива 2,5 кгс/см2. Опір обмотки пускової форсунки при 20°С - 3-5 Ом.

Перевірка робочих форсунок. Від’єднайте колодки від форсунок, включіть запалення, вольтметром перевірте напругу на обох контактах колодки. Електропроводка і електронний блок управління справні, якщо вольтметр показує однакову напругу на всіх контактах.

Перевірку періодичності уприскування можна провести наступним чином. Зніміть робочі форсунки (проводи, топлівопроводи під'єднані). Заглушите паливопровід, що йде до пускової форсунки. Від'єднайте провід від розподільника запалювання. Увімкніть стартер. Форсунки повинні впорскувати паливо через рівні проміжки часу всі одночасно.

Перевірку герметичності робочих форсунок проводите так. Від'єднайте розподільну магістраль (кріпиться двома болтами) і підніміть її до виходу форсунок з гнізд у впускному колекторі. Розподільна магістраль у зборі з форсунками і з регулятором тиску палива в системі закріплюється на капоті. Колодки підведення електроживлення до форсунок при цьому від'єднані. При тиску палива в системі 2,5 кгс/см2 з форсунок повинно з’являтись не більше однієї краплі палива в хвилину.

Для перевірки продуктивності робочих форсунок поставте під форсунки мензурки та увімкніть їх безпосередньо. Перевірте кут конуса розпилення й продуктивність форсунок, які повинні бути відповідно близько 30° і 176 ± 5,3 см/хв при тиску в системі 2,5 кгс/см2. Всі форсунки (пускові та робочі), як правило, нерозбірні і ремонту не підлягають.

Регулювання холостого ходу. Регулювання холостого ходу здійснюється двома гвинтами - кількості 20 і якості 18 робочої суміші. Регулювальним гвинтом кількості суміші встановіть частоту обертання колінчастого вала двигуна в межах 900 об/хв (при повороті гвинта за годинниковою стрілкою частота обертання знижується).

На холостому ходу вміст окису вуглецю (CO) у відпрацьованих газах при системі упорскування "L-Jetronic" повинен бути 0,5-0,2% (при системах "KE-Jetronic" порядку 0,1-1,1%). Якщо воно менше, то це може бути викликано наступними причинами:

- негерметичний впускний тракт двигуна (після вимірювача витрати повітря);

- несправний клапан додаткової подачі повітря;

- несправний регулятор тиску палива;

- часткове засмічення паливного фільтра;

- невідповідність тиску нагнітання насоса номінального значення;

- несправний електронний блок;

- порушення у роботі електронних пристроїв системи упорскування палива.

Причинами підвищеного вмісту CO можуть бути:

- двигун не прогрітий або довгостроково працював на холостому ходу (більше 5 хв);

- підсмоктування повітря через отвір масломірного щупа;

- підвищений рівень масла в картері;

- підвищений прорив відпрацьованих газів у картер;

- негерметичність впускних й випускних клапанів;

- несправність вимірювача витрати повітря;

- невимкнення пускової форсунки;

- порушення у роботі електронних пристроїв системи упорскування палива;

- негерметичність робочих форсунок.

При регулюванні холостого ходу звичайно використовуються тахометр і газоаналізатор. На автомобілях з лямбда-зондуванням відпрацьованих газів з використанням датчиків концентрації кисню вміст CO може перевірятися за допомогою приладу BOSCH 5280. Прилад підключається до колодки діагностики і має світлодіод. Якщо світлодіод блимає, то вміст CO нормально. Якщо світлодіод горить постійно, то вміст CO завищена, а якщо не загоряється, то вміст CO низький.

Додатково до приладів, показаним на рис. 10.1 система упорскування може мати термоклапан, термоелектричний вимикач і теплове реле часу.

11.2 Роботи по ТО вузлів системи впорскування палива

Можливі несправності системи упорскування "L-Jetronic" з вказівками, що саме необхідно перевірити і при несправності замінити.

1. Паливний насос.

2. Фільтр очищення палива.

3. Тиск впорскування форсунок рідини.

4. Тиск нагнітання паливного насоса.

5. Продуктивність паливного насоса.

6. Якість палива.

7. Клапан додаткової подачі палива.

8. Термореле.

9. Пускова форсунка.

10. Форсунки впорскування.

11. Датчик температури охолоджуючої.

12. Вимикач дросельної заслінки.

14. Пневмопрівод дросельної заслінки.

15. Вимірювач витрати повітря.

16. Електронний блок управління.

17. Електропроводи та їх часткові з'єднання.

18. Реле включення паливного насоса.

19. Повітряний фільтр.

20. Систему охолодження двигуна.

21. Герметичність з’єднань у впускному тракті двигуна.

22. Відсутність підсосу повітря в двигун.

23. Впускний тракт двигуна.

24. Відсутність горючої суміші при частковому навантаженні.




Поделиться с друзьями:


Дата добавления: 2014-10-23; Просмотров: 727; Нарушение авторских прав?; Мы поможем в написании вашей работы!


Нам важно ваше мнение! Был ли полезен опубликованный материал? Да | Нет



studopedia.su - Студопедия (2013 - 2026) год. Все материалы представленные на сайте исключительно с целью ознакомления читателями и не преследуют коммерческих целей или нарушение авторских прав! Последнее добавление




Генерация страницы за: 0.015 сек.