Студопедия

КАТЕГОРИИ:


Архитектура-(3434)Астрономия-(809)Биология-(7483)Биотехнологии-(1457)Военное дело-(14632)Высокие технологии-(1363)География-(913)Геология-(1438)Государство-(451)Демография-(1065)Дом-(47672)Журналистика и СМИ-(912)Изобретательство-(14524)Иностранные языки-(4268)Информатика-(17799)Искусство-(1338)История-(13644)Компьютеры-(11121)Косметика-(55)Кулинария-(373)Культура-(8427)Лингвистика-(374)Литература-(1642)Маркетинг-(23702)Математика-(16968)Машиностроение-(1700)Медицина-(12668)Менеджмент-(24684)Механика-(15423)Науковедение-(506)Образование-(11852)Охрана труда-(3308)Педагогика-(5571)Полиграфия-(1312)Политика-(7869)Право-(5454)Приборостроение-(1369)Программирование-(2801)Производство-(97182)Промышленность-(8706)Психология-(18388)Религия-(3217)Связь-(10668)Сельское хозяйство-(299)Социология-(6455)Спорт-(42831)Строительство-(4793)Торговля-(5050)Транспорт-(2929)Туризм-(1568)Физика-(3942)Философия-(17015)Финансы-(26596)Химия-(22929)Экология-(12095)Экономика-(9961)Электроника-(8441)Электротехника-(4623)Энергетика-(12629)Юриспруденция-(1492)Ядерная техника-(1748)

Порядок выполнения работы. Приборы и оборудование




Приборы и оборудование

Программа работы

Цель работы

Исследование синхронного электродвигателя

Лабораторная работа №5

Контрольные вопросы

6.1 Почему в системе «источник тока – двигатель» электродвигатель не уходит в разнос при нулевом токе возбуждения?

6.2 Диапазон допустимых нагрузок системы «источник тока – двигатель»?

6.3 Зачем необходимо охватывать якорную цепь тиристорного преобразователя обратной связью по току?

6.4 Назовите преимущества и недостатки системы «источник тока – двигатель» по сравнению с системой регулирования по якорной цепи.

6.5 Назовите пути улучшения энергетических характеристик системы «источник тока – двигатель».

 


Федеральное агентство по образованию

ФГОУ СПО «Астраханский колледж вычислительной техники»

Специальность 140613

по дисциплине “Электрический привод”

АКВТ.140613.ЛР42.0005

Листов 7

 

Составил преподаватель   В.В. Ветлугин
   
       

 

Рассмотрено на заседании цикловой комиссии специальности 140613 Техническая эксплуатация и обслуживание электрического и электромеханического оборудования в нефтяной и газовой промышленности  
Протокол №   от         г.
и рекомендовано для студентов  
                     

 

Председатель цикловой комиссии   С.В. Расторгуева
   

 


Содержание

1 Цель работы  
2 Программа работы  
3 Приборы и оборудование  
4 Порядок выполнения работы  
5 Содержание отчёта  
6 Контрольные вопросы  

1.1 Исследование рабочих свойств синхронного двигателя

2.1 Изучить схемы для исследования асинхронного электродвигателя с короткозамкнутым ротором (в дальнейшем изложении АД)

2.2 Снять механическую и электромеханическую характеристики двигателя

2.3 Построить зависимость η, cosφ = f(M)

2.4 Построить энергетические диаграммы двигателя для нескольких режимов работы

2.5 Провести обработку экспериментальных данных, составить отчет и сделать заключение по работы

В лабораторной работе используются следующие модули:

- модуль питания стенда (МПС);

- модуль питания (МП);

- силовой модуль (СМ);

- модуль тиристорного преобразователя (ТП);

- модуль автотрансформатора (ЛАТР);

- модуль измерителя мощности (МИМ);

- модуль ввода/вывода (МВВ);

- модуль измерительный (МИ).

4.1 Перед проведением лабораторной работы необходимо привести модули в исходное состояние:

- переключатель «Сеть» тиристорного преобразователя перевести в нижнее положение, переключатель SA3 – в положение «Руч», SA4 – в положение «НМ», SA6 «Разрешение» – в нижнее положение;

- переключатель SA1 модуля ЛАТР перевести в нижнее положение, рукоятку автотрансформатора вывести в крайнее положение против часовой стрелки.

4.2 Исследуемый асинхронный двигатель входит в состав электромашинного агрегата, включающего в себя собственно исследуемый двигатель М1, нагрузочный генератор – машину постоянного тока – М2, импульсный датчик частоты вращения – М3.

Для проведения работы на персональном компьютере должно быть загружено ПО Labdrive и выбрана соответствующая работа. Описание программного обеспечения Labdrive и LabShow приведено в приложениях Д, Е.

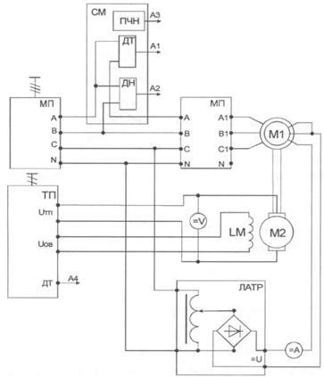
Схема для исследования синхронного электродвигателя представлена на
рисунке 1.

Статорная цепь синхронного двигателя, исследуемого в данной работе, подключается к выходам 3х380В модуля питания через измеритель мощности и датчики тока и напряжения.

В роторную цепь подается постоянное напряжение с выхода = U модуля автотрансформатора. Для этого две фазы обмотки ротора включаются параллельно.


Рисунок 1 – Схема для исследования синхронного электродвигателя.

Выходы датчиков тока и напряжения, а также выход ПЧН подключаются к входам А1, А2, А3 модуля ввода/вывода. Выход датчика тока якоря тиристорного преобразователя соединяется с входом А4 модуля ввода/вывода.

В качестве нагрузочной машины выступает двигатель постоянного тока, подключенный к тиристорному преобразователю (ТП).

Перед началом работы ТП должен быть переведен в режим регулирования момента (Приложение Б).

4.3 Механическая и электромеханическая характеристики двигателя

Механическая характеристика представляет собой зависимость частоты вращения вала от полезного момента на валу двигателя ω = f(МВ) при постоянном токе возбуждения IB = const, электромеханическая характеристика двигателя представляет собой зависимость частоты вращения от тока статора ω = f(IC). Характеристики снимаются для двух значений тока возбуждения, задаваемых преподавателем.

Опыт проводится в следующей последовательности:

- включить автоматические выключатели QF1, QF2 – подается напряжение на синхронный двигатель;

- переключатель SA1 модуля автотрансформатора перевести в верхнее положение и установить ток возбуждения – электродвигатель втягивается в синхронизм;

- подать питание на ТП включением кнопки «Сеть»;

- подать разрешение на работу ТП (SA6) и выбрать направление вращения ДПТ (переключатель SA5);

- задавая момент нагрузки потенциометром RP1, снять несколько точек двигательного режима, поменять направление момента (переключатель SA5 ТП), снять несколько точек генераторного режима. При проведении опыта следить за током якоря ДПТ. Он не должен превышать 1,5 А.

Данные опыта занести в таблицу 1.

Таблица 1 – Данные опыта

n, об/мин          
IР, A          
UФ, В          
IC, А          
РС, Вт          
ω, 1/c          
S, B·A          
cosφ          
Δ PC, Вт          
Δ PР, Вт          
Δ PМЕХ, Вт          
PВ, Вт          
МВ, Н·м          
η          

После проведения опыта необходимо привести модули в исходное состояние.

Расчетные данные.

Частота вращения двигателя,1/с:

Полная мощность, потребляемая из сети, В∙А:

Cosφ электродвигателя:

,

где PC – активная мощность, потребляемая из сети, Вт.

Электрические потери в цепи статора, Вт

PC=3·IC2·rC,

где rC – сопротивление фазы обмотки статора (Приложение В).

Электрические потери в цепи ротора, Вт:

ΔPР=Ip2·rР,

где rР – активное сопротивление роторной цепи, Ом.

Сопротивление роторной цепи рассчитывается, исходя из схемы соединения фаз ротора и сопротивления фазы rфр=25 Ом.

Полезная мощность на валу двигателя, Вт:

PВ=PC - ΔPC - ΔPР - ΔPМЕХ.АД,

где ΔPМЕХАД – механические потери двигателя (Приложения В), Вт.

Момент на валу двигателя, Н·м:

.

Коэффициент полезного действия в двигательном режиме электродвигателя:

.

Коэффициент полезного действия в генераторном режиме:

.

По данным опытов построить механическую, электромеханическую характеристику, а также зависимости η, cosφ = f(MB).

4.4 Энергетические диаграммы

В лабораторной работе необходимо построить диаграммы для двигательного, генераторного режима, а также для режима холостого и идеального холостого хода. Результаты расчета для конкретной точки привести в таблице 2.

Таблица 2 – Результирующая таблица

ω, 1/c МВ, Н·м РС, Вт ΔPC, Вт ΔPР, Вт ΔPМЕХ, Вт PВ, Вт
             

5 Содержание отчёта

5.1 Цель работы

5.2 Программа работы

5.3 Приборы и оборудование

5.4 Ход работы

5.5 Выводы

5.6 Контрольные вопросы





Поделиться с друзьями:


Дата добавления: 2015-06-28; Просмотров: 571; Нарушение авторских прав?; Мы поможем в написании вашей работы!


Нам важно ваше мнение! Был ли полезен опубликованный материал? Да | Нет



studopedia.su - Студопедия (2013 - 2026) год. Все материалы представленные на сайте исключительно с целью ознакомления читателями и не преследуют коммерческих целей или нарушение авторских прав! Последнее добавление




Генерация страницы за: 0.01 сек.